GM Service Manual Online
For 1990-2009 cars only
Makes
🢒
Pontiac
🢒
2002
🢒
Grand Prix
🢒
Body and Accessories
🢒
Lighting Systems
🢒 Headlights/Daytime Running Lights (DRL) Schematics
Figure
1:
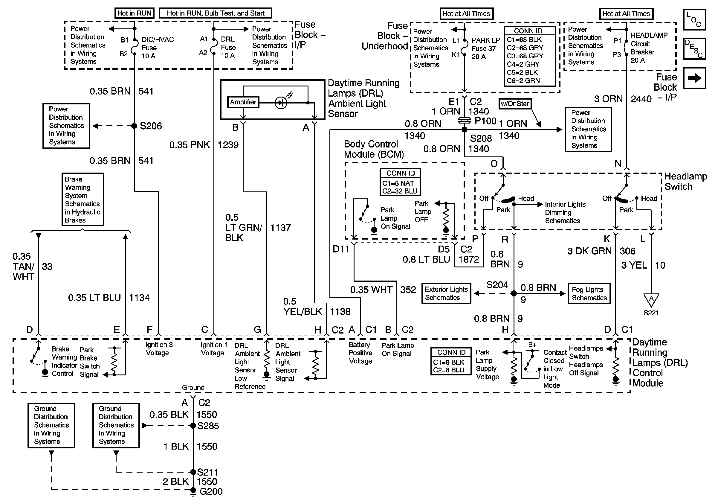
Daytime Running Lamps (DRL) Control Module Inputs
Master Electrical Component List
Exterior Lighting Systems Description and Operation
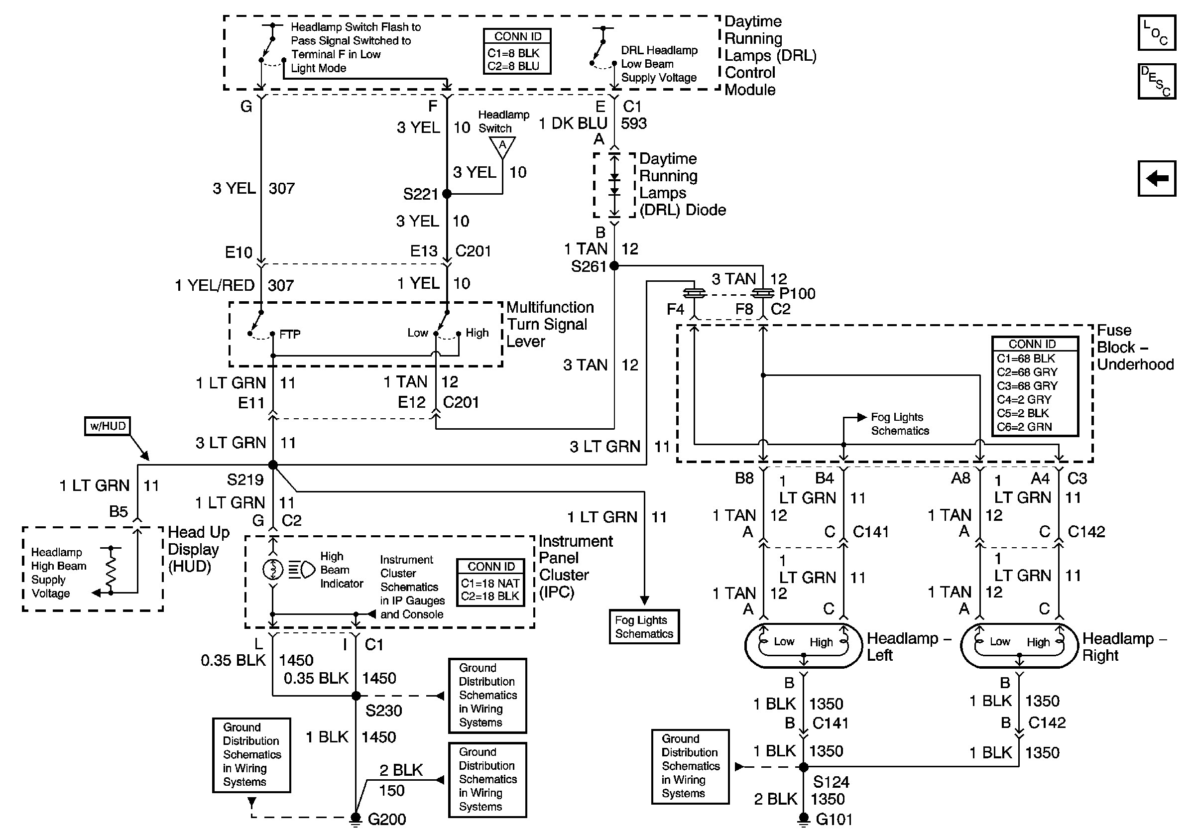
Daytime Running Lamps (DRL) Control Module Outputs
DIC/HVAC, HVAC CTRL Fuses
IGN MAIN 1, BTSI, DRL, CANISTER VENT, PWR DROP, TURN, SIR Fuses
PARK LP, RADIO, and STR WHL ILLUM Fuses
HEADLAMPS, HVAC HI, PWR MIR, HAZARD, RAP, PASS-Key® Fuses and HEADLAMP Circuit Breaker
DIC/HVAC, HVAC CTRL Fuses
Brake Warning
PARK LP, RADIO, and STR WHL ILLUM Fuses
Headlamp Switch and Instrument Panel Lighting
Park Lamps Rear
Fog Lights
Daytime Running Lamps (DRL) Control Module Outputs
G200, S213, S375
G200, S211, S285
Figure
2:
Daytime Running Lamps (DRL) Control Module Outputs
Master Electrical Component List
Exterior Lighting Systems Description and Operation
Daytime Running Lamps (DRL) Control Module Inputs
Daytime Running Lamps (DRL) Control Module Inputs
Fog Lights
Power, Ground, Illumination, and Seat Belt, Turn Signal, and Hi Beam Indicators
Fog Lights
G200, S230
G200, S211, S285
G200, S213, S375
G101