GM Service Manual Online
For 1990-2009 cars only
Makes
🢒
Pontiac
🢒
2003
🢒
Grand Prix
🢒 Head Up Display
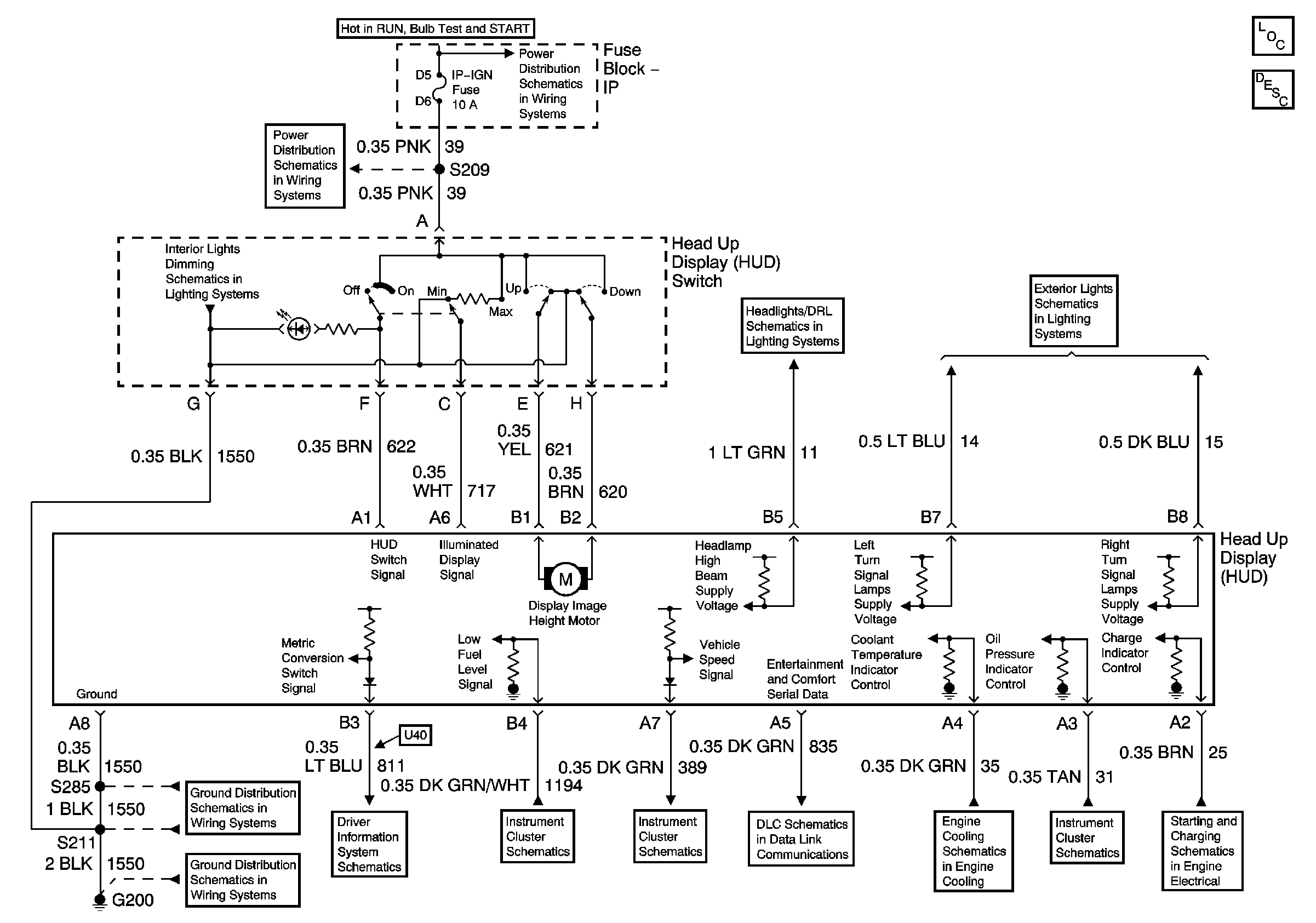
Head Up Display
Master Electrical Component List
Head Up Display (HUD) Description and Operation
IP-IGN, CRUISE, and ECM Fuses
IP-IGN, CRUISE, and ECM Fuses
Instrument Panel Lighting Continued
Daytime Running Lamps (DRL) Control Module Outputs
Front Park and Turn Signal Lamps
G200, S211, S285
G200, G213, S375
Driver Information Center (DIC)(w/U40)
Engine Coolant Temperature Gage, Fuel Gage, and Low Fuel Indicator
Gages
DLC
Indicators
Indicators
Generator