GM Service Manual Online
For 1990-2009 cars only
Makes
🢒
Pontiac
🢒
2003
🢒
Grand Prix
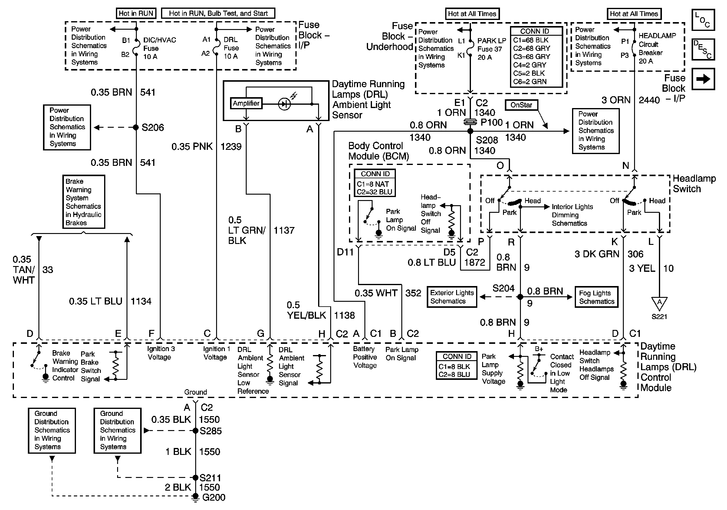
🢒 Dattime Running Lamps (DRL) Control Module Inputs
Dattime Running Lamps (DRL) Control Module Inputs
Daytime Running Lamps (DRL) Control Module Inputs
Master Electrical Component List
Exterior Lighting Systems Description and Operation
Daytime Running Lamps (DRL) Control Module Outputs
DIC/HVAC, and HVAC CTRL Fuses
IGN MAIN 1, BTSI, DRL, CANISTER VENT, PWR DROP, TURN, and SIR Fuses
PARK LP, HVAC/RKE BATT and Illum Fuses
HEADLAMPS, HVAC HI, PWR MIR, HAZARD, RAP, PASS-KEY Fuses and HEADLAMP Circuit Breaker
DIC/HVAC, and HVAC CTRL Fuses
Brake Warning System
PARK LP, HVAC/RKE BATT and Illum Fuses
Headlamp Switch and Instrument Panel Lighting
Park Lamps Rear
Fog Lights
Daytime Running Lamps (DRL) Control Module Outputs
G200, G213, S375
G200, S211, S285