GM Service Manual Online
For 1990-2009 cars only
Makes
🢒
Pontiac
🢒
2005
🢒
Grand Prix
🢒
Body
🢒
Wiring Systems
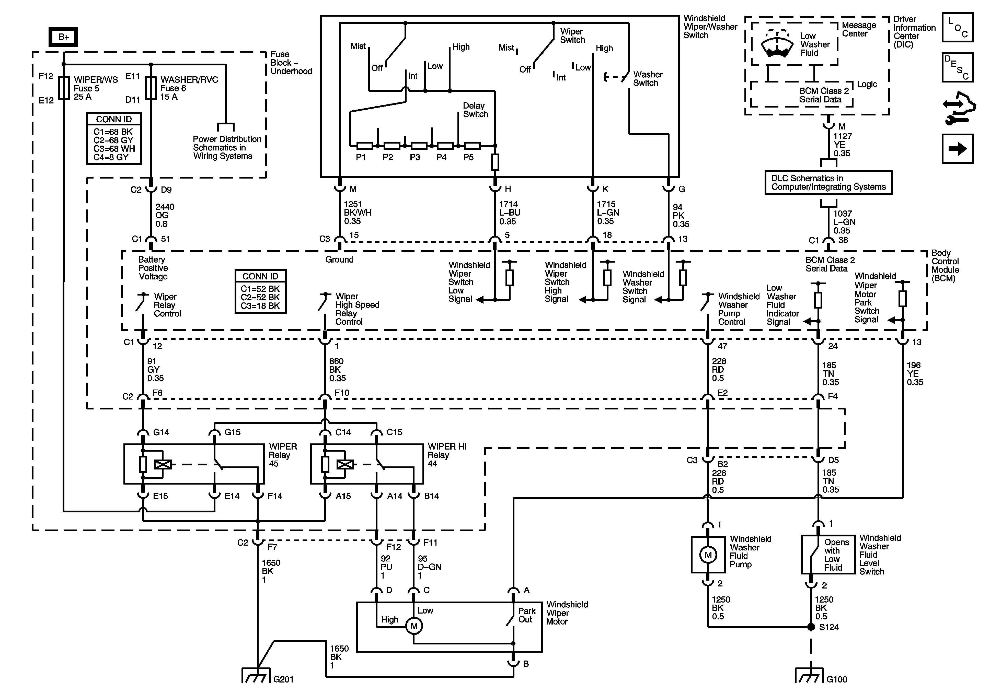
🢒 Wiper/Washer Schematics
Figure
1:
L26, L32
Master Electrical Component List
Wiper/Washer System Description and Operation
Control Module References
LS4
Fuse Block Underhood Bussing
Data Link Communication
G102, G115 and G201
G100
BATT MAIN 3, BATT MAIN 4, ABS MTR, ABS SOL, PCM/ETC, AIR PUMP, WASHER RVC, and AUX PWR Fuses
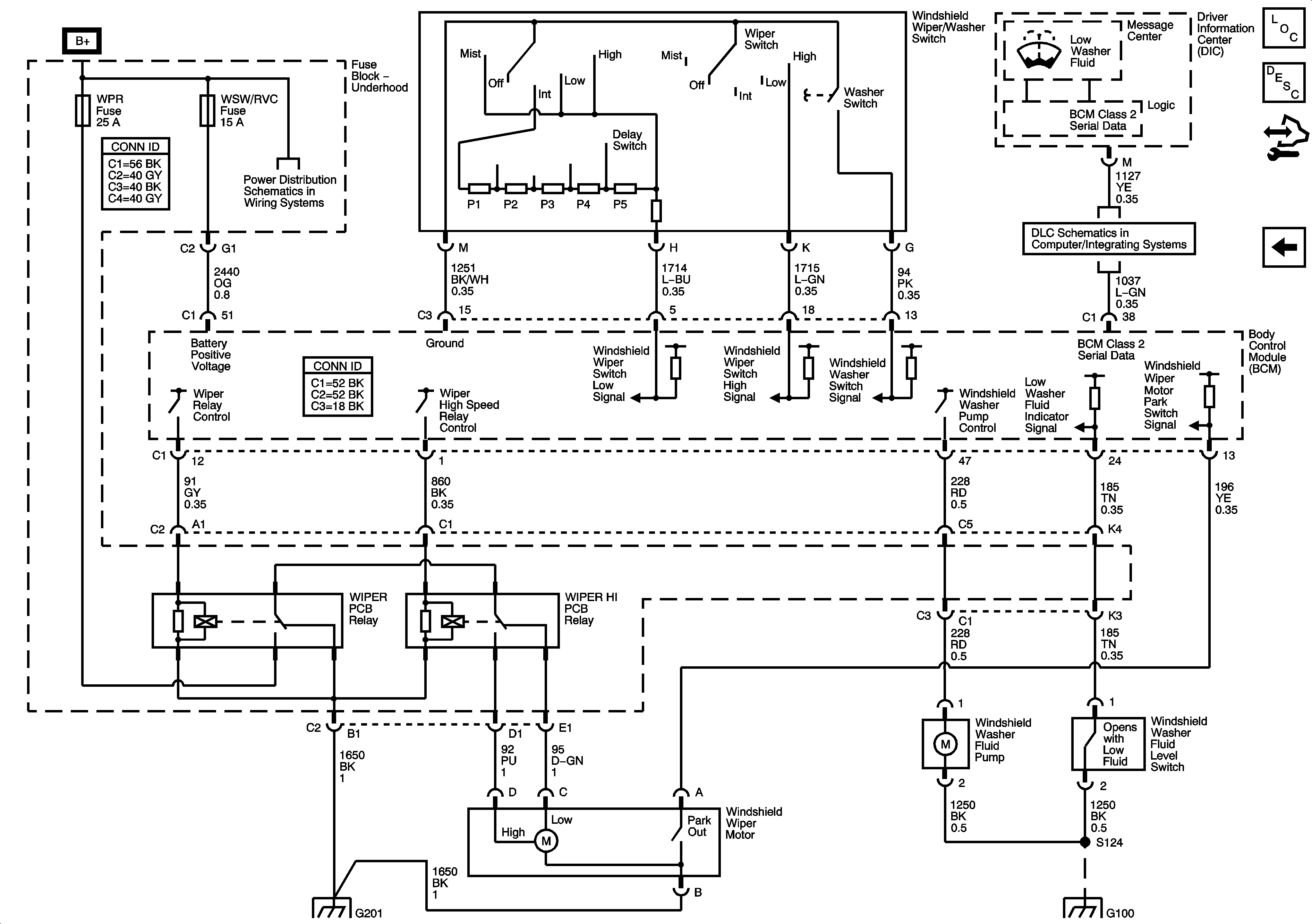
Figure
2:
LS4
Master Electrical Component List
Wiper/Washer System Description and Operation
Control Module References
Wiper/Washer System Schematics
Fuse Block - Underhood Bussing
BATT 3, BATT 4, ABS MTR, ABS SOL, ECM/TCM, WSW/RVC, and AUX PWR Fuses
G102, G115 and G201
LS4
G100