GM Service Manual Online
For 1990-2009 cars only
Makes
🢒
Pontiac
🢒
2006
🢒
Grand Prix
🢒
Body
🢒
Instrument Panel, Gages, and Console
🢒 Instrument Cluster Schematics
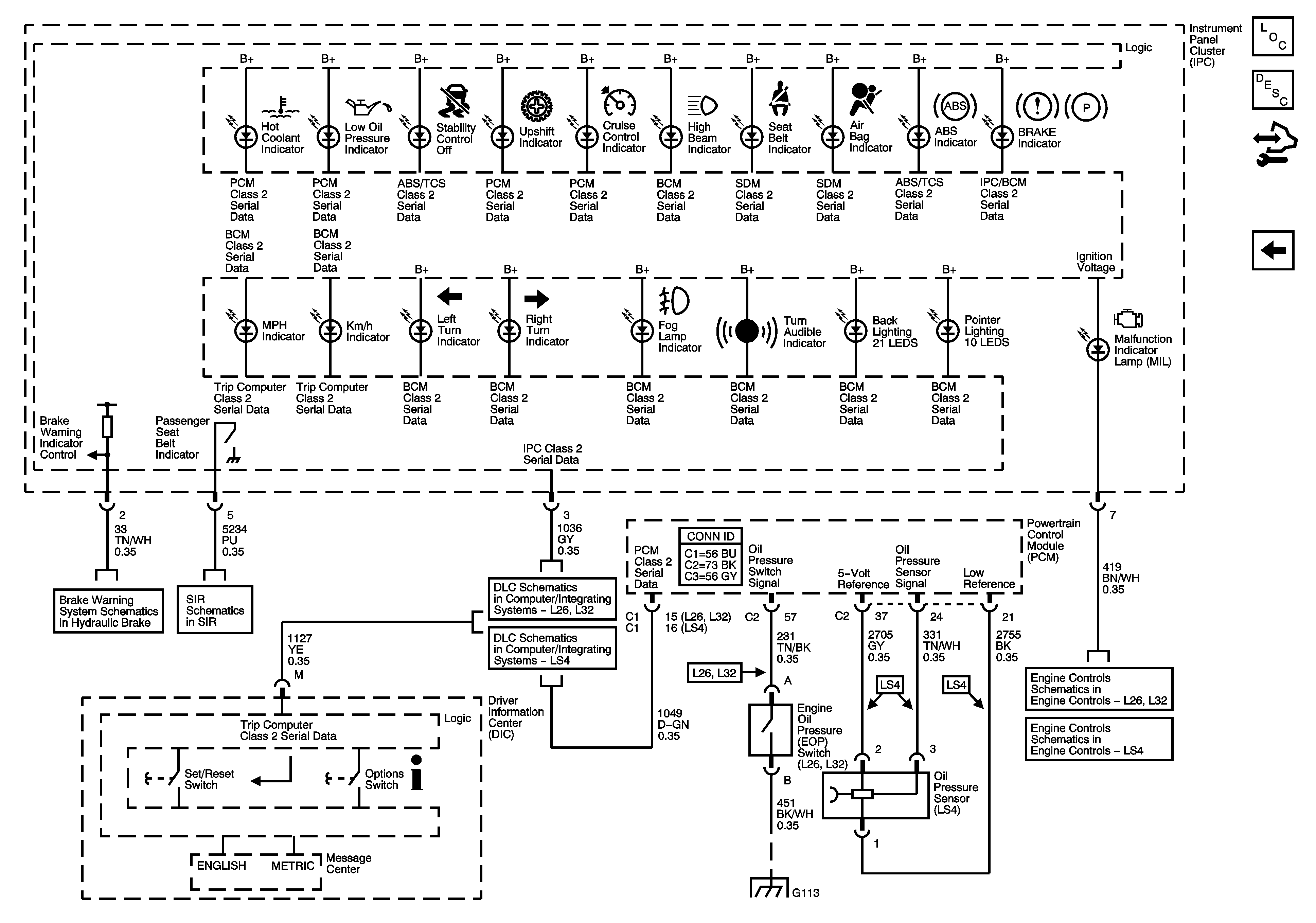
Figure
1:
Power, Ground, and Gages
Master Electrical Component List
Instrument Cluster Description and Operation
Control Module References
Indicators
BATT MAIN 1, PK LAMPS, DISPLAS, CHMSL/BKUP, INT LIGHT, RFA MOD, RADIO/AMP, ONSTAR/ALDL, HVAC, CANISTER Fuses AND PKLP RELAY
BATT MAIN 1, PK LAMPS, DISPLAS, CHMSL/BKUP, INT LIGHT, RFA MOD, RADIO/AMP, ONSTAR/ALDL, HVAC, CANISTER Fuses AND PKLP RELAY
EVAP Solenoids and FTP Sensor
EVAP Solenoids, FTP Sensor, and EGR Valve
VSS and AT ISS Sensors, Pressure Control Solenoid Valve, and TCC Release Switch
L26/L32
LS4
VSS and AT Sensors, Pressure Control Solenoid Valve and TCC Release Switch
G202
Figure
2:
Indicators
Master Electrical Component List
Instrument Cluster Description and Operation
Control Module References
Power, Ground, and Gages
Brake Warning System Schematics
Passenger Presence System
L26/L32
LS4
G101, G112 (L26/L32), and G113 (L26/L32)
PCM Power, Ground, MIL, and Serial Data
ECM Power, Ground, MIL, and Serial Data