GM Service Manual Online
For 1990-2009 cars only

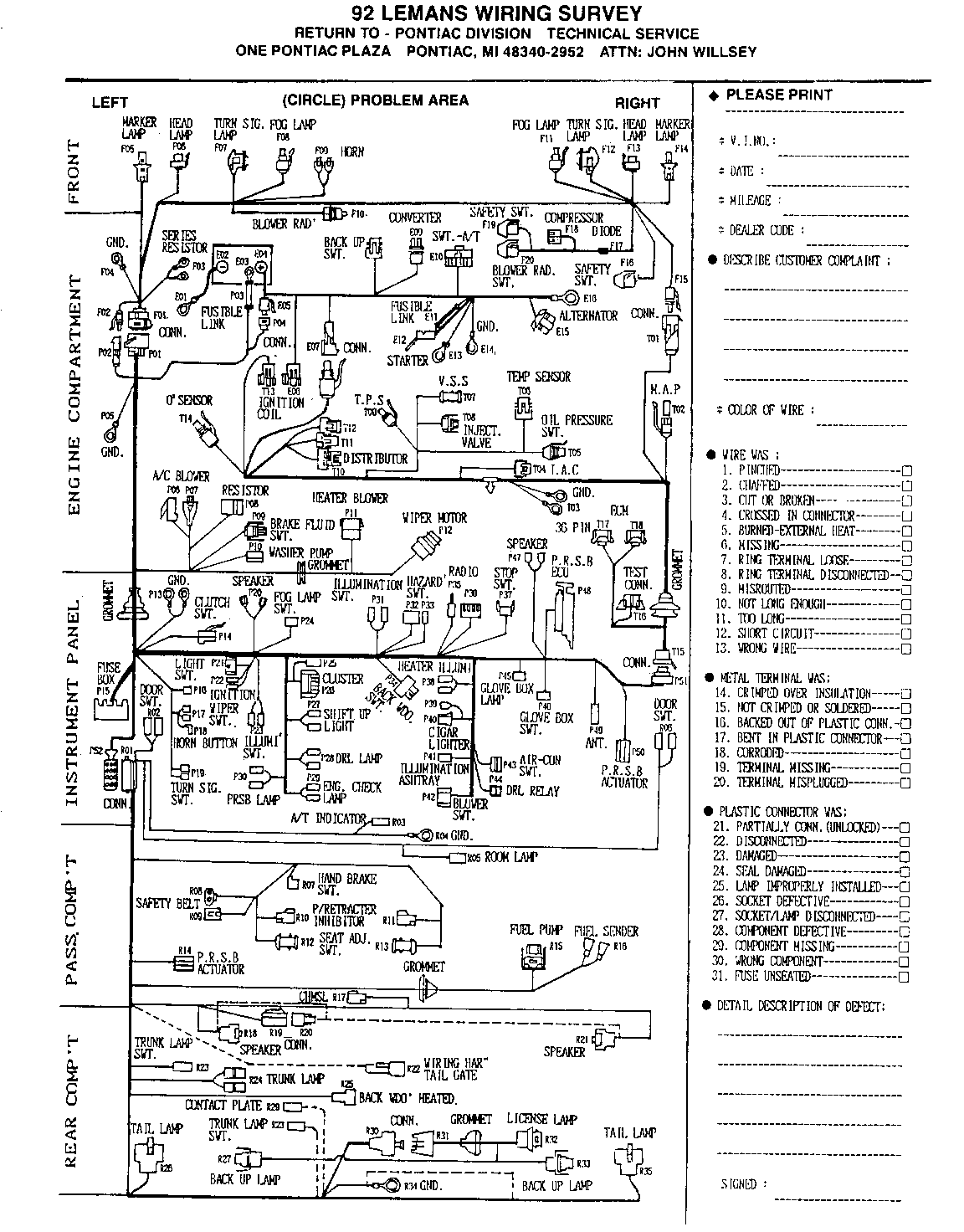
WIRING SURVEY (INFORMATIONAL)

SUBJECT: WIRING SURVEY FOR

MODELS AFFECTED: 1992-93 LEMANS MODELS

As part of a continuing effort to improve LeMans customer satisfaction, please use the attached form(s) for all LeMans electrical repairs. (Please return the completed survey to the address listed on the form).

The surveys will provide LeMans Manufacturing and Engineering with the detailed information they require to identify, and correct the electrical problems that may be a source of customer dissatisfaction. If you need additional forms, you may copy the attached form or write to the following address:

Pontiac Division One Pontiac Plaza Technical Services, A317A Pontiac, MI 48340-2952

ATTENTION:

John Willsey

Your cooperation is appreciated and will assist the LeMans team to provide continuing quality improvements for the 1993 LeMans.

TO: ALL PONTIAC DEALERS

ATTENTION:

SERVICE MANAGER

Dealer personnel should be aware that the cellular phone provision option (UV8) is intended for installation of Delco phone kits (Part Numbers 16180912 and 16183922) ONLY.

This option should not be ordered for a customer who plans to install an existing phone or plans to purchase a phone other than the Delco units previously listed.

PONTIAC DIVISION GENERAL MOTORS CORPORATION


Object Number: 84183  Size: FS


Object Number: 77896  Size: FS

General Motors bulletins are intended for use by professional technicians, not a "do-it-yourselfer". They are written to inform those technicians of conditions that may occur on some vehicles, or to provide information that could assist in the proper service of a vehicle. Properly trained technicians have the equipment, tools, safety instructions and know-how to do a job properly and safely. If a condition is described, do not assume that the bulletin applies to your vehicle, or that your vehicle will have that condition. See a General Motors dealer servicing your brand of General Motors vehicle for information on whether your vehicle may benefit from the information.