GM Service Manual Online
For 1990-2009 cars only
Makes
🢒
Pontiac
🢒
2004
🢒
Matiz
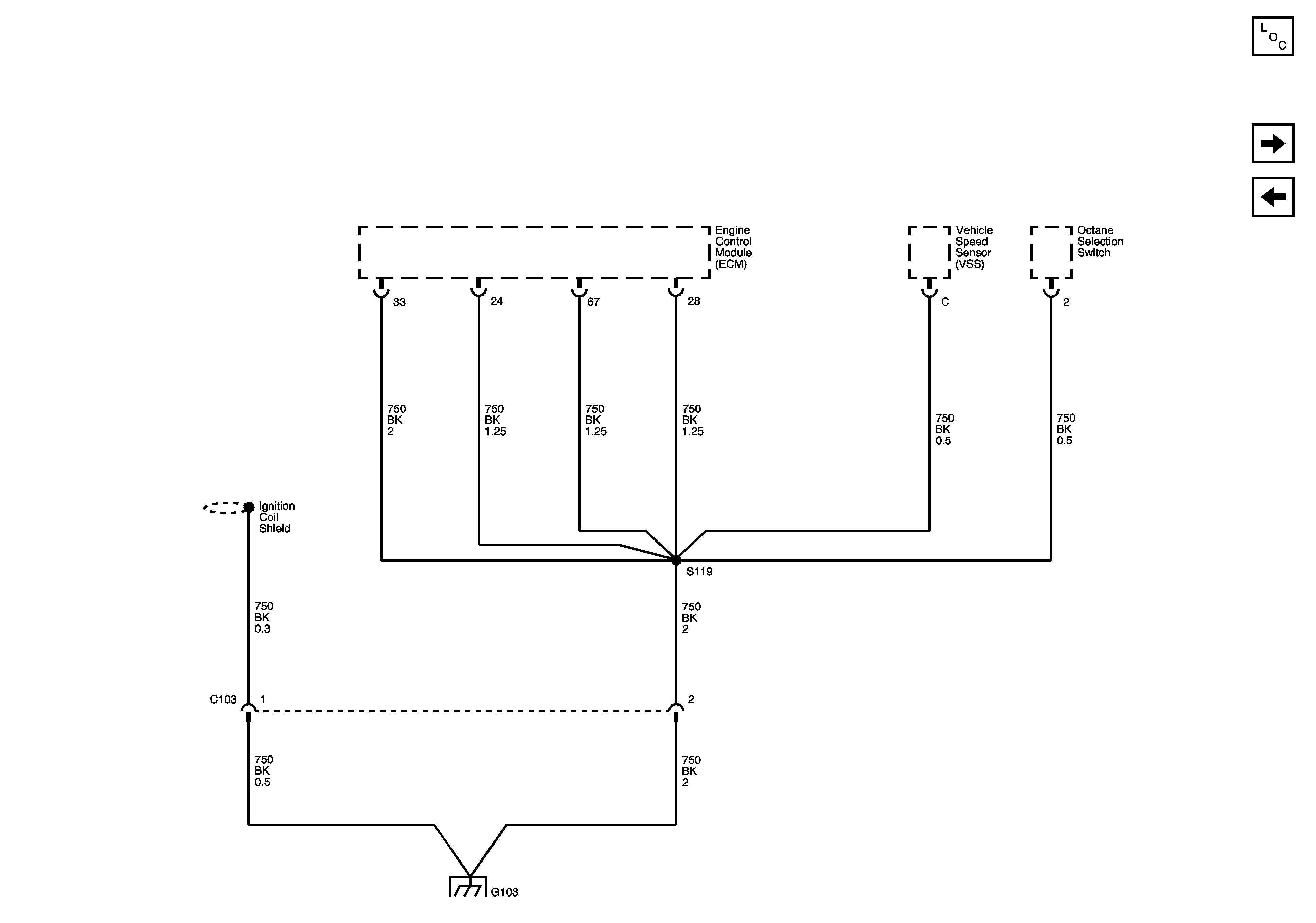
🢒 G103 (1.0L Sirius-D4)
G103 (1.0L Sirius-D4)
G103 (1.0L Sirius-D4)
Master Electrical Component List
G201 (0.8L)
G103 (0.8L Fenix)