GM Service Manual Online
For 1990-2009 cars only
Figure 1:

Electric Passenger Only (DG2/DNB)


Object Number: 2108647  Size: FS
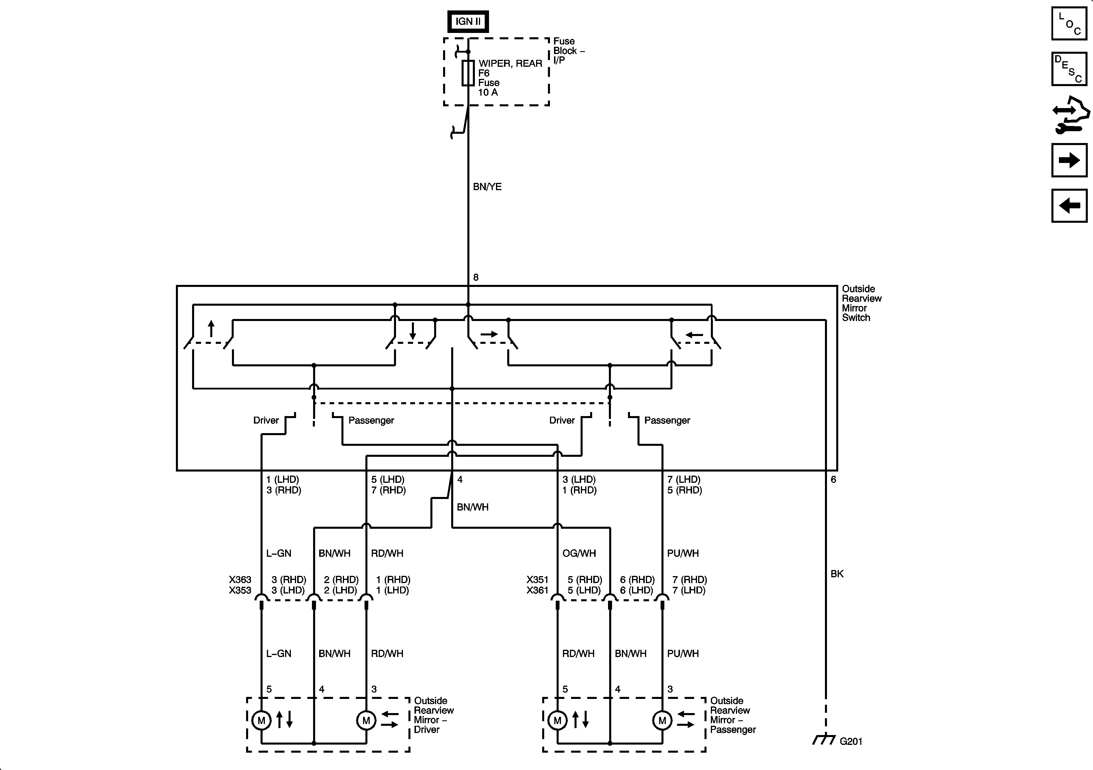
Figure 2:

Driver and Electric Passenger (DL6)


Object Number: 2108654  Size: FS
Figure 3:

Heated Mirrors


Object Number: 2108675  Size: FS