GM Service Manual Online
For 1990-2009 cars only
Makes
🢒
Pontiac
🢒
2000
🢒
Montana
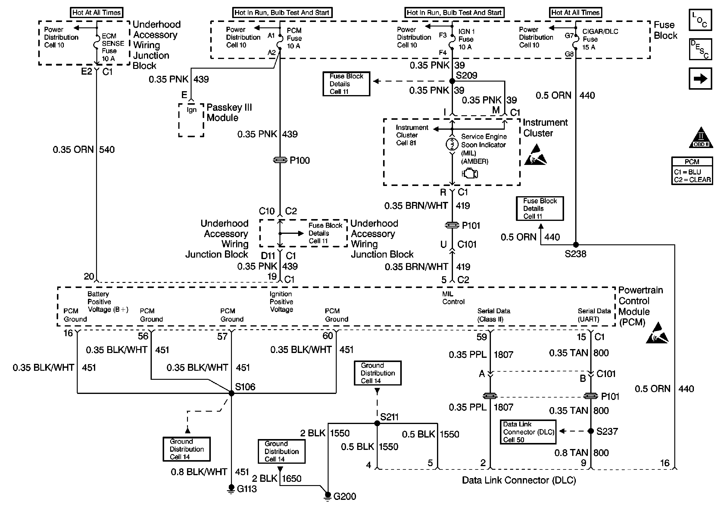
🢒 Power, Ground, MIL, DLC
Power, Ground, MIL, DLC
Power, Ground, MIL, DLC
Engine Controls Components
Powertrain Control Module Description
Ignition System, Knock Sensor
OBD II Symbol Description Notice
Engine Controls Connector End Views
ESD Notice
ESD Notice
Cell 50
Cell 14: G200
Cell 14: G100, G111 and G113
Cell 14: G200 and G201
Cell 11: PCM, ABS/TCS IGN, CAN VENT SOL and DRL Fuses
Cell 11: IGN 1 Fuse
Cell 81: Malfunction Indicator Lamp TC Module
Cell 10: Underhood Accessory Wiring Junction Block
Cell 10: Ignition Switch, Transaxle Range Switch
Cell 10: Ignition Switch, Transaxle Range Switch
Cell 10: EBCM, EBTCM, Battery
Cell 11: Cigar/DLC, CTSY Lamp, ELC, FRT PWR SCKT, PWR Mirror and RR Defog Fuses