GM Service Manual Online
For 1990-2009 cars only
Makes
🢒
Pontiac
🢒
2008
🢒
Montana SV6 Ext.
🢒
Diagnostic Navigation
🢒
Vehicle Diagnostic Information
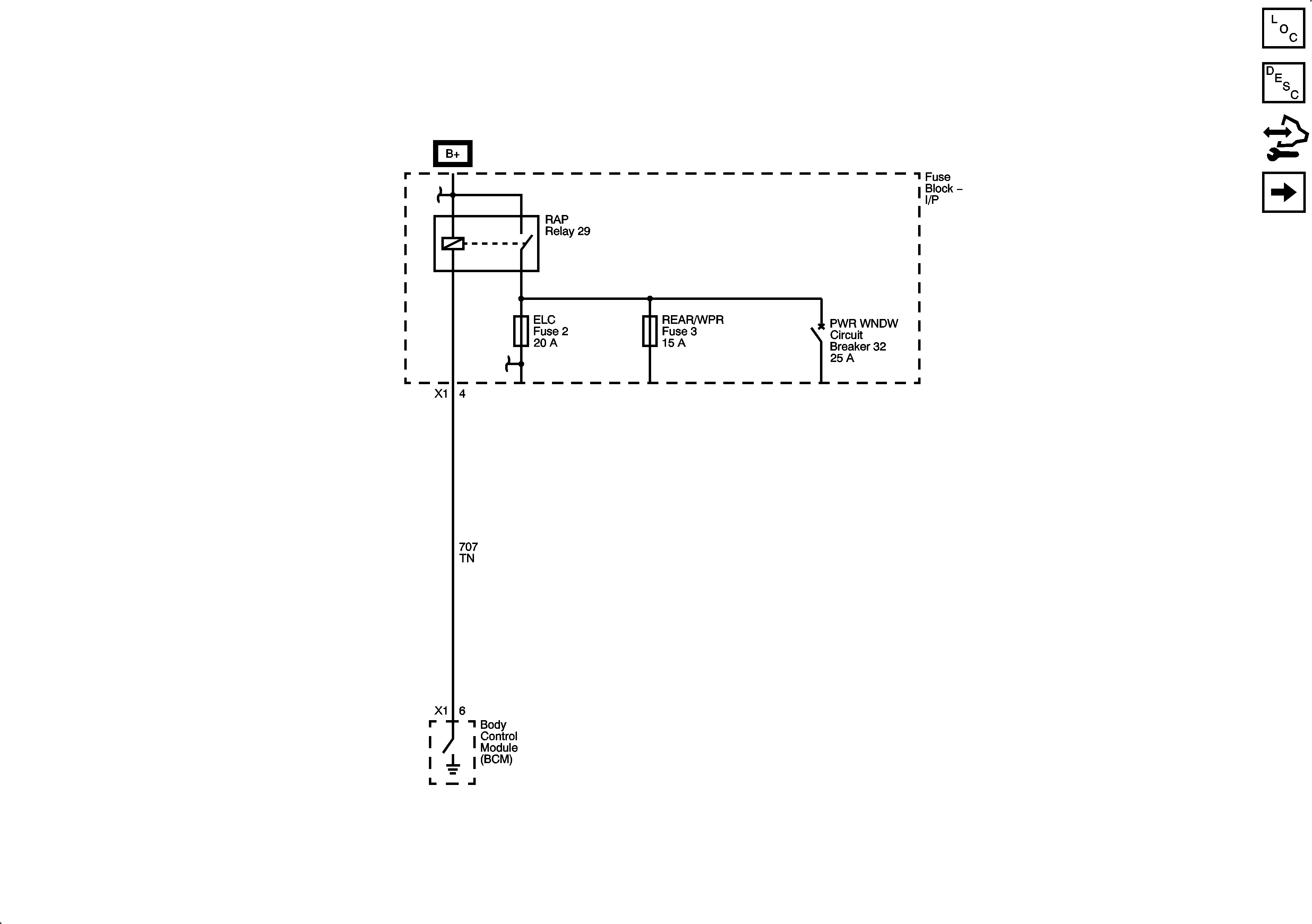
🢒 Power Moding Schematics
Figure
1:
RAP Modes
Master Electrical Component List
Retained Accessory Power (RAP) Description and Operation
Control Module References
Ignition Modes
Figure
2:
Ignition Modes