GM Service Manual Online
For 1990-2009 cars only
Makes
🢒
Pontiac
🢒
2008
🢒
Montana SV6 Ext.
🢒
Body Systems
🢒
Mirrors
🢒 Outside Rearview Mirror Schematics
Figure
1:
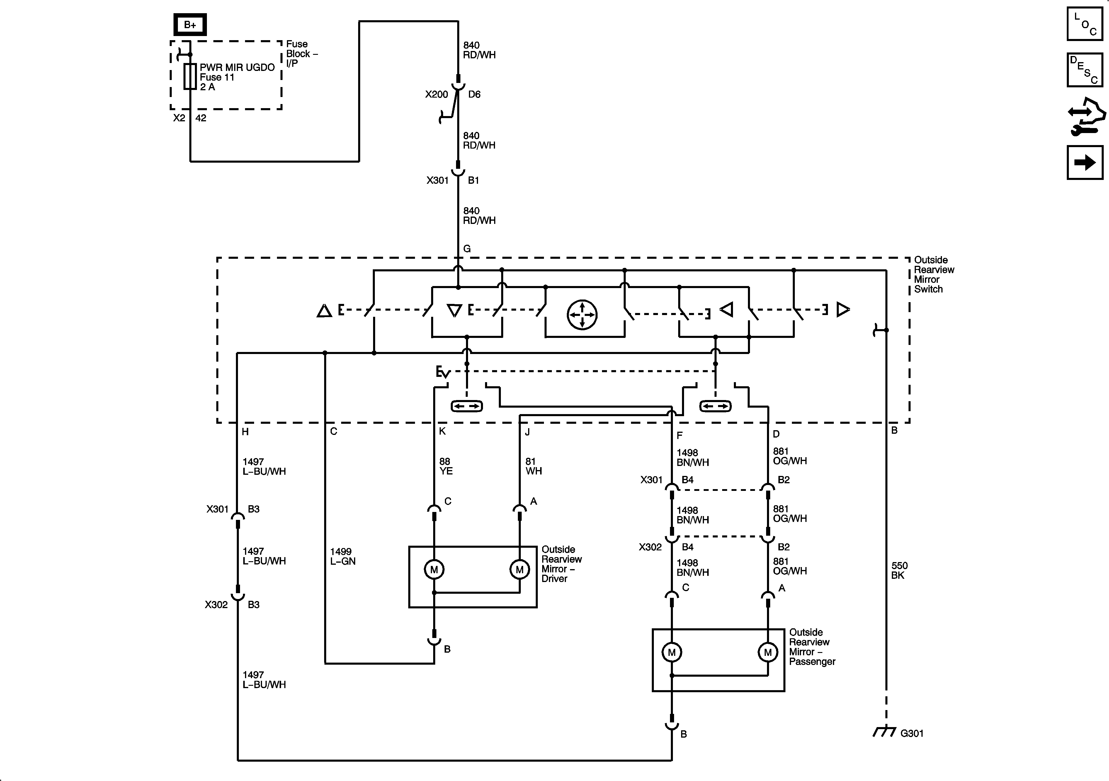
Power Mirrors
Master Electrical Component List
Outside Mirror Description and Operation
Control Module References
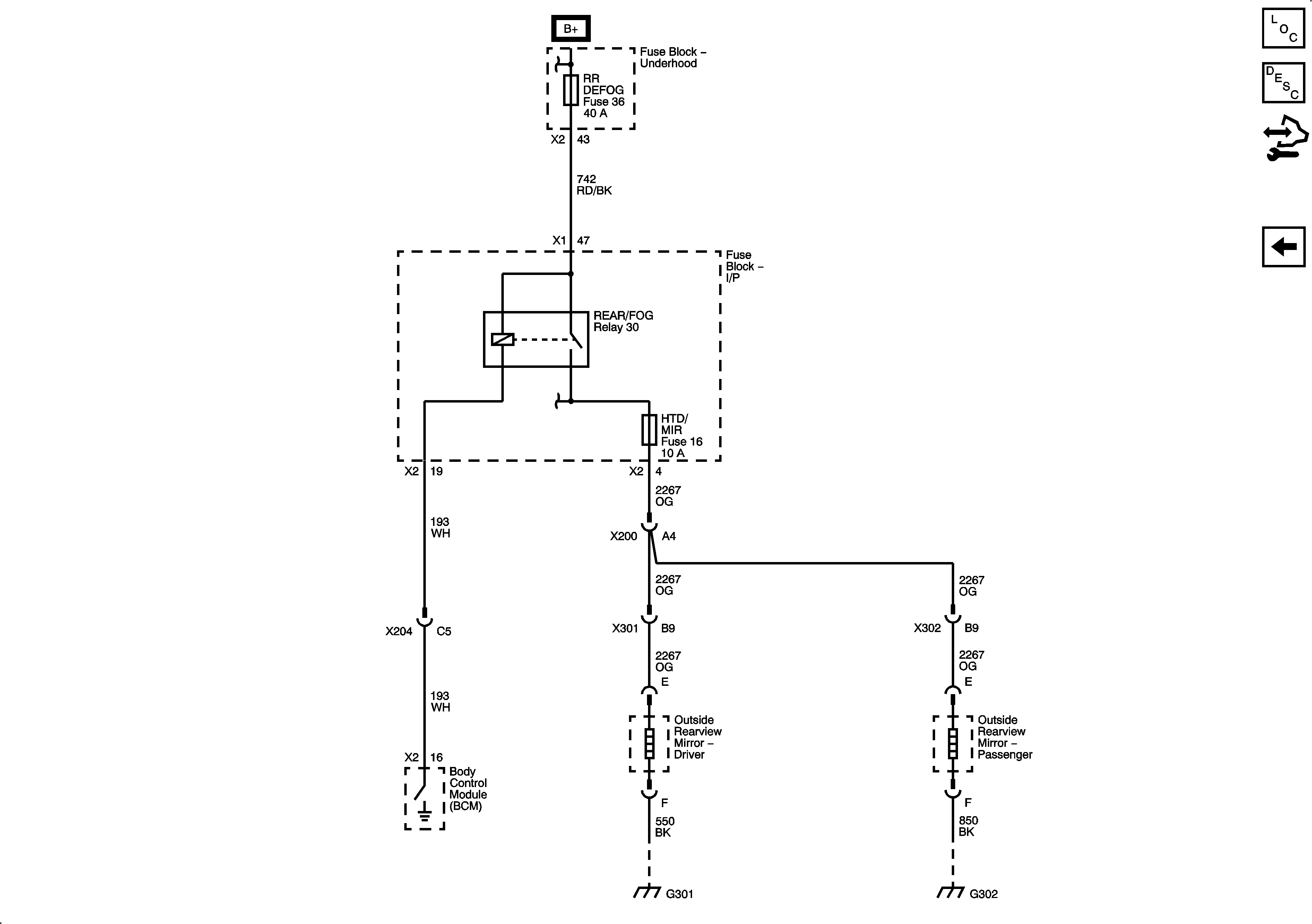
Heated Mirrors
Figure
2:
Heated Mirrors
Master Electrical Component List
Outside Mirror Description and Operation
Control Module References
Power Mirrors