GM Service Manual Online
For 1990-2009 cars only

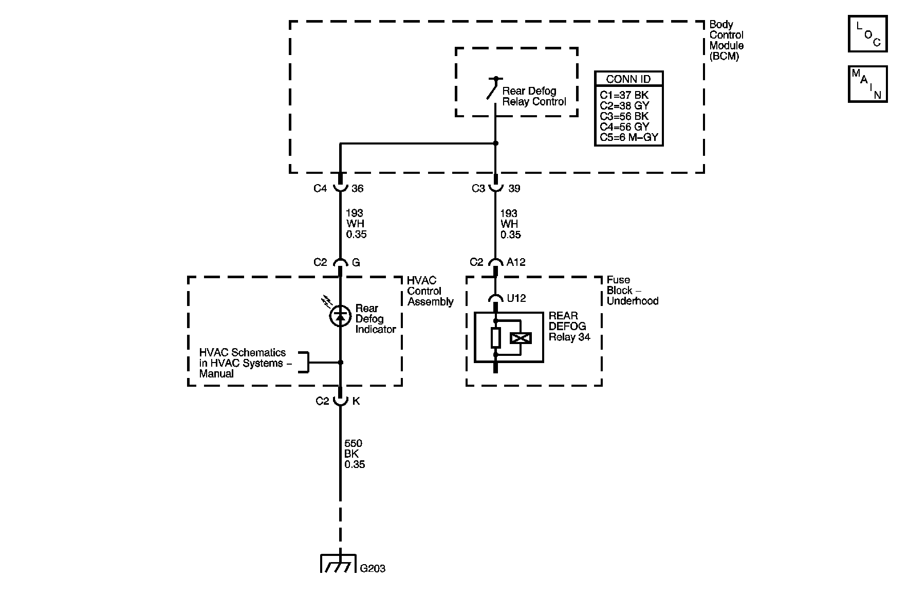
Object Number: 880702  Size: MF
Master Electrical Component List
Defogger Schematics

Circuit Description

The body control module (BCM) monitors the voltage level on the supply voltage circuit of the REAR DEFOG relay. The voltage level should be low while the REAR DEFOG relay is de-energized. The voltage will be near system voltage when the BCM energizes the REAR DEFOG relay.

DTC Descriptor

This diagnostic procedure supports the following DTC:

DTC B0285 Electric Rear Defrost Circuit Low

Conditions for Running the DTC

    • The ignition is ON.
    • Fog lights are active, if equipped.

Conditions for Setting the DTC

The BCM detects a low voltage level on the supply circuit of the REAR DEFOG relay when the relay is energized.

Action Taken When the DTC Sets

The rear window defogger will be disabled until the condition is no longer present.

Conditions for Clearing the DTC

    • This DTC will change from current to history when the fault is no longer present.
    • A history DTC will clear after 100 consecutive ignition cycles if the condition for the malfunction is no longer present.

Test Description

The numbers below refer to the step numbers on the diagnostic table.

  1. Listen for an audible click when the REAR DEFOG relay operates. Command both the ON and OFF states. Repeat the commands as necessary.

  2. Verifies that the BCM is providing voltage to the REAR DEFOG relay.

  3. Tests for a short to ground on the supply voltage circuit of the REAR DEFOG relay coil.

Step

Action

Yes

No

Schematic Reference: Defogger Schematics

Connector End View Reference: Stationary Windows Connector End Views

1

Did you perform the Diagnostic System Check - Vehicle?

Go to Step 2

Go to Diagnostic System Check - Vehicle in Vehicle DTC Information

2

  1. Install a scan tool.
  2. Turn ON the ignition, with the engine OFF.
  3. From miscellaneous test menu, select the rear defogger from the body control module (BCM) output controls.
  4. With a scan tool, command the REAR DEFOG relay ON and OFF.

Do you hear a click when you command the REAR DEFOG relay ON and OFF?

Go to Testing for Intermittent Conditions and Poor Connections in Wiring Systems

Go to Step 3

3

  1. Turn OFF the ignition.
  2. Disconnect the REAR DEFOG relay.
  3. Turn ON the ignition, with the engine OFF.
  4. Connect a test lamp between the supply voltage circuit of the REAR DEFOG relay coil and a good ground.
  5. With the scan tool, command the REAR DEFOG relay ON and OFF .

Does the test lamp illuminate?

Go to Step 4

Go to Step 5

4

  1. Connect a test lamp between the supply voltage circuit of the REAR DEFOG relay coil and the ground circuit of the REAR DEFOG relay coil.
  2. With the scan tool, command the REAR DEFOG relay ON and OFF .

Does the test lamp turn ON and OFF with each command?

Go to Step 7

Go to Step 9

5

Test the supply voltage circuit of the REAR DEFOG relay for a short to ground. Refer to Circuit Testing and Wiring Repairs in Wiring Systems.

Did you find and correct the condition?

Go to Step 12

Go to Step 6

6

Test the supply voltage circuit of the rear window defogger indicator for a short to ground. Refer to Circuit Testing and Wiring Repairs in Wiring Systems.

Did you find and correct the condition?

Go to Step 12

Go to Step 8

7

Inspect for poor connections at the REAR DEFOG relay. Refer to Testing for Intermittent Conditions and Poor Connections and Connector Repairs in Wiring Systems.

Did you find and correct the condition?

Go to Step 12

Go to Step 10

8

Inspect for poor connections at the harness connector of the BCM. Refer to Testing for Intermittent Conditions and Poor Connections and Connector Repairs in Wiring Systems.

Did you find and correct the condition?

Go to Step 12

Go to Step 11

9

Repair an open or high resistance in the ground circuit of the REAR DEFOG relay. Refer to Wiring Repairs in Wiring Systems.

Did you complete the repair?

Go to Step 12

--

10

Replace the REAR DEFOG relay.

Did you complete the replacement?

Go to Step 12

--

11

Replace the BCM. Refer to Control Module References in Computer/Integrating Systems for replacement, setup, and programming.

Did you complete the replacement?

Go to Step 12

--

12

  1. Use the scan tool in order to clear the DTCs.
  2. Operate the vehicle within the Conditions for Setting the DTC as specified in the supporting text.

Does the DTC reset?

Go to Step 2

System OK