GM Service Manual Online
For 1990-2009 cars only

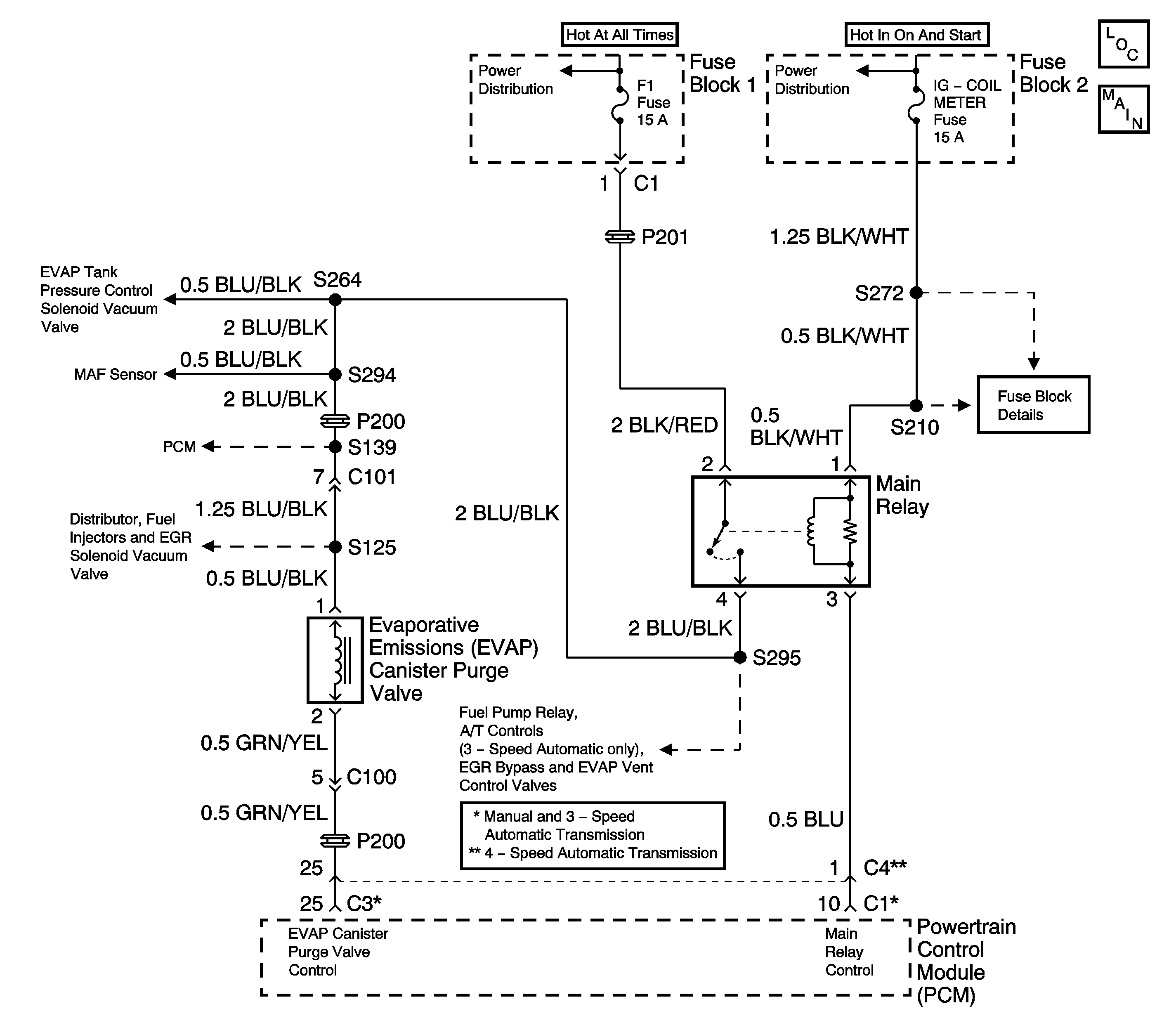
Object Number: 1558062  Size: LF
Engine Controls Schematics

Circuit Description

An evaporative emission control system is used to prevent the emission of fuel vapor. The fuel vapor generated in the fuel tank while driving or idling the engine, pass through the fuel tank pressure control valve and enter the EVAP canister. The fuel vapors in the canister are absorbed by the charcoal element and stored until the powertrain control module operates the EVAP canister purge valve allowing the fuel vapors to enter the intake manifold.

Conditions for Setting the DTC

    • Engine coolant temperature between 70°C (158°F) and 110°C (230°F).
    • Intake air temperature between -7°C (19°F) and 70°C (158°F).
    • Barometric pressure greater than 75 kPa.
    • At idle in closed loop.
    • Engine speed change between purge Off and On (duty greater than 50%) during Idle mode:
    • Above conditions present for 10 seconds.

Action Taken When the DTC Sets

    • The malfunction indicator lamp (MIL) will illuminate after two consecutive ignition cycles in which the diagnostic runs with the fault active.
    • The PCM will record operating conditions at the time the diagnostic fails. This information will be stored in the Freeze Frame buffer.

Conditions for Clearing the MIL/DTC

    • The MIL will turn off after three consecutive drive cycles without a fault present.
    • A DTC will clear after 40 consecutive warm-up cycles without a fault.
    • The DTCs can be cleared by using a scan tool or by disconnecting the PCM battery feed.

Diagnostic Aids

If a DTC P0440 and P0443 are both set, the most likely cause is an inoperable EVAP canister purge valve. Inspect the EVAP canister purge valve carefully for faulty connections and erratic operation.

A DTC P0443 is more likely to set during city driving. Avoid operating the vehicle on the highway when validating a DTC P0443.

Check for any of the following conditions:

    • A cracked or punctured EVAP canister.
    • A damaged or disconnected source vacuum line, EVAP purge line, vent hose or fuel tank vapor line.
    • A plugged, restricted, leaking or damaged EVAP Canister.
    • A damaged wiring harness. Inspect the wiring harness to the EVAP canister purge valve for an intermittent open or short circuitry.

An intermittent malfunction may be caused by a fault in the EVAP canister purge valve electrical circuit. Inspect the wiring harness and components for any of the following conditions:

    • Backed out terminals.
    • Improper mating of terminals.
    • Broken electrical connector locks.
    • Improperly formed or damaged terminals.
    • Faulty terminal to wire connections.
    • Physical damage to the wiring harness.
    • A broken wire inside the insulation.
    • Corrosion of electrical connections, splices, or terminals.

If a DTC P0443 cannot be duplicated, the information included in the Freeze Frame data can be useful in determining vehicle operating conditions when the DTC was first set.

Test Description

The numbers below refer to the step numbers in the Diagnostic Table.

  1. The Powertrain OBD System Check prompts the technician to complete some basic checks and store the freeze frame data on the scan tool if applicable. This creates an electronic copy of the data taken when the fault occurred. The information is then stored in the scan tool for later reference.

  2. The DTC P0443 diagnostic can be monitored on the scan tool under the MIL/System Status selection of System Information. When the EVAP Purge test displays a YES status (indicating that the purge system diagnostic is completed) check for a DTC P0443 in the Last Test Failed screen of the scan tool. If there is no DTC P0443 displayed the EVAP purge system diagnostic has run and passed, indicating that no malfunction was present this time. DTCs MUST BE CLEARED in order to view the CURRENT STATUS of the system diagnostics being performed. Do not forget that the MIL/System Status tests only indicate that the test has run, not whether the test passed or failed. The Last Test Failed screen must be checked for related DTCs in order to determine the outcome of the diagnostic test involved.

  3. Indicates whether the malfunction is in the control circuitry or in the EVAP canister.

  4. This step checks the components that supply manifold vacuum to the EVAP canister purge valve. A plugged or leaking EVAP canister surge tank could prevent vacuum from reaching the EVAP canister purge valve.

  5. An EVAP canister purge valve test. The EVAP canister purge valve duty cycle control is disabled by the PCM until the engine has reached a normal operating temperature of at least 80°C (176°F) and there is no RPM input. Output controls can be found on the scan tool under Special Functions.

  6. An EVAP canister purge valve control circuit test. The EVAP canister purge valve duty cycle control is disabled by the PCM until the engine has reached a normal operating temperature of at least 80°C (176°F) and there is no RPM input. Output controls can be found on the scan tool under Special Functions.

  7. This step checks the EVAP canister.

  8. The DTC P0443 diagnostic can be monitored on the scan tool under the MIL/System Status selection of System Information. When the EVAP Purge test displays a YES status (indicating that the purge system diagnostic is completed) check for a DTC P0443 in the Last Test Failed screen of the scan tool. If there is no DTC P0443 displayed the EVAP purge system diagnostic has run and passed, indicating that no malfunction was present this time. DTCs MUST BE CLEARED in order to view the CURRENT STATUS of the system diagnostics being performed. Do not forget that the MIL/System Status tests only indicate that the test has run, not whether the test passed or failed. The Last Test Failed screen must be checked for related DTCs in order to determine the outcome of the diagnostic test involved.

Step

Action

Value(s)

Yes

No

1

Did you perform the Powertrain On-Board Diagnostic (OBD) System Check?

--

Go to Step 2

Go to Powertrain On Board Diagnostic (OBD) System Check

2

  1. Turn ON the ignition, leaving the engine OFF.
  2. Clear the scan tool information.
  3. Operate the vehicle within the Freeze Frame conditions as specified or until the EVAP Purge test is complete.

Is a DTC P0443 set?

--

Go to Step 3

Fault not Present-Go to Diagnostic Aids

3

Important: The EVAP canister purge system does not perform purging (vacuum will not be detected at the purge hose) unless the engine is sufficiently warmed up and the H02S 1 is fully active. When the purge hose is disconnected in step 5, air can be drawn into the purge line. As a result, the PCM may detect a change in the purge gas concentration and sometimes will stop purging. This is a normal action and may be the cause of a failure to detect vacuum in Step 6. If no vacuum is felt in Step 6, continued testing of the EVAP system may be necessary to avoid replacement of good parts.

  1. Start the engine.
  2. Disconnect the purge hose from the EVAP canister.
  3. Place your finger against the end of the disconnected hose and check that vacuum is NOT felt when the engine is cool and running at idle speed.
  4. Connect the purge hose to the EVAP canister and bring the engine up to normal operating temperature.
  5. Disconnect the purge hose from EVAP canister.
  6. Place your finger against the end of the disconnected hose and check that vacuum is felt when the engine is running at idle speed.

Were both checks satisfactory?

--

Go to Step 10

Go to Step 4

4

With the engine running at normal operating temperature, check for any of the following conditions at the EVAP canister purge valve:

    • No manifold vacuum from the intake manifold vacuum port.
    • Leaking or damaged hoses.
    • Clogged or restricted hoses or passages.

Were any problems found in the checks above?

--

Go to Step 5

Go to Step 6

5

Replace or repair any vacuum hoses or parts that are faulty.

Is the action complete?

--

Go to Step 16

--

6

  1. Turn OFF the ignition.
  2. Disconnect the EVAP canister purge valve electrical connector.
  3. Measure the resistance of the EVAP canister purge valve, using a DMM.

Is the resistance within the specified value?

28 to 36 ohms at 20°C (68°F)

Go to Step 7

Go to Step 14

7

  1. Reconnect the EVAP canister purge valve electrical connector.
  2. Disconnect the EVAP canister purge valve vacuum hoses from the intake manifold and from the EVAP canister.
  3. Turn ON the ignition, leaving the engine OFF.
  4. Blow air into the EVAP canister purge valve vacuum hose that was disconnected from the EVAP canister. Air should not pass through the EVAP canister purge valve and exit from the intake manifold hose.
  5. Command with the EVAP canister purge valve ON and adjust the duty cycle to 100%, using a scan tool
  6. Blow air into the EVAP canister purge valve vacuum hose that was disconnected from the EVAP canister. Air should pass through the EVAP canister purge valve and exit from the intake manifold hose.

Did the EVAP canister purge valve pass both inspections?

--

Go to Step 10

Go to Step 8

8

  1. Turn ON the ignition, leaving the engine OFF.
  2. Probe the BLU/BLK wire at the EVAP canister purge valve electrical connector, with a test light connected to ground.

Is the test light ON?

--

Go to Step 9

Go to Step 13

9

  1. Probe the canister purge valve control circuit, the LT GRN/YEL wire, using the test light connected to B+.
  2. Command the EVAP canister purge valve ON. adjust the duty cycle from 0 to 100% while monitoring the test light, using a scan tool.

Does the test light flash and then come on steadily when you reach 100% duty cycle?

--

Go to Step 14

Go to Step 11

10

  1. Disconnect the hoses from the EVAP canister.
  2. Using a small length of hose connected to the tank pipe at the EVAP canister, blow into the EVAP canister. Air should escape from both the purge tube and the air tube.

Did the EVAP canister pass the inspection?

--

Go to Diagnostic Aids

Go to Step 12

11

  1. Check for an open or a short in the EVAP canister purge valve control circuit.
  2. Repair as necessary. Refer to Wiring Repairs in Wiring Systems.

Was a repair necessary?

--

Go to Step 16

Go to Step 15

12

Replace the EVAP canister. Refer to Evaporative Emission Canister Replacement .

Is the action complete?

--

Go to Step 16

--

13

Check for an open in the BLU/BLK wire. Repair as necessary. Refer to Wiring Repairs in Wiring Systems.

Is the action complete?

--

Go to Step 16

--

14

Replace the EVAP canister purge valve. Refer to Evaporative Emission Canister Purge Solenoid Valve Replacement .

Is the action complete?

--

Go to Step 16

--

15

Replace the PCM. Refer to Powertrain Control Module Replacement .

Is the action complete?

--

Go to Step 16

--

16

  1. Perform the scan tool Clear DTC Information function and road test the vehicle within the Freeze Frame conditions that set the DTC or until the EVAP Purge test is complete.
  2. Review the scan tool data and check for DTCs. The repair is complete if no DTCs are stored.

Are any DTCs displayed on the scan tool?

--

Go to the Applicable DTC Table

System OK