GM Service Manual Online
For 1990-2009 cars only

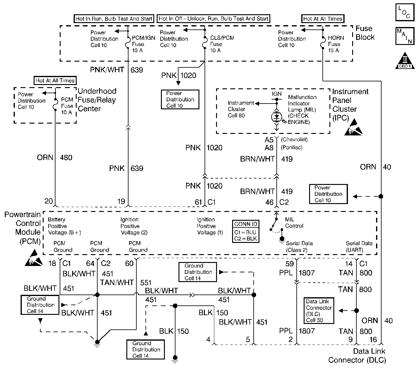
Object Number: 409352  Size: LF
Engine Controls Components
Power, Ground, MIL, and DLC
OBD II Symbol Description Notice
Powertrain Control Module Connector End Views
Handling ESD Sensitive Parts Notice
Handling ESD Sensitive Parts Notice

Circuit Description

When the ignition is turned ON, the malfunction indicator lamp (MIL) will momentarily flash ON then OFF and remain ON until the engine is running, if no diagnostic trouble codes (DTCs) are stored. The powertrain control module (PCM) controls the MIL by providing a ground path through the MIL control circuit to turn ON the MIL.

Diagnostic Aids

An open ignition #1 fuse will cause the entire cluster to be inoperative, and may set DTCs P1629 and U1016.

Check the battery and ignition 1 feed circuits for poor connections if the MIL is intermittent.

Any circuitry that is suspected as causing an intermittent complaint should be thoroughly checked for:

    • Backed-out terminals
    • Improper mating
    • Broken locks
    • Properly formed or damaged terminals
    • For terminals to wiring connections
    • Physical damage to wiring harness

Test Description

The number(s) below refer(s) to the step number(s) on the Diagnostic Table.

  1. The Powertrain OBD System Check prompts you to complete some of the basic checks and to store the freeze frame and failure records data on the scan tool, if applicable. This creates an electronic copy of the data captured when the malfunction occurred. The scan tool stores this data for later reference.

  2. Connections that are suspected of being malfunctioning should be thoroughly checked as described in the diagnostic aids.

  3. If the engine fails to start and the MIL is inoperative, then the malfunction can be isolated to one of the following items:

  4. • Open PCM ignition feed 1 circuit
    • Open battery feed circuit
    • Poor ground at the engine block
    • Malfunctioning PCM
  5. Probing the MIL circuit with a test light to ground simulates the PCMs control of the MIL. If the MIL illuminates, then the malfunction can be isolated to the control of the MIL or a poor electrical connection at the MIL terminal to the PCM. Electrical connections that are suspected of malfunctioning should be thoroughly checked as described in the diagnostic aids.

  6. It takes very little resistance for the battery and the ignition 1 feed circuits to cause an intermittent condition. The battery and the ignition 1 feed circuits should also be checked for a poor electrical connection as described in diagnostic aids.

  7. Reprogram the replacement PCM and perform the crankshaft position system variation learn procedure. Refer to the latest Techline information for PCM programming and CKP System Variation Learn Procedure .

    Before replacing the PCM, check for the following condition(s):

  8. • Backed out terminals
    • Improper mating
    • Broken locks
    • Improperly formed or damaged terminals
    • Poor terminals to wiring connections
    • Physical damaged to the wiring harness
  9. A shorted MIL circuit can be diagnosed with a scan tool. Refer to Powertrain Control Module Outputs Diagnosis 2.4L or Powertrain Control Module Outputs Diagnosis 2.2L .

  10. An open MIL circuit can be diagnosed with a scan tool. Refer to Powertrain Control Module Outputs Diagnosis 2.4L or Powertrain Control Module Outputs Diagnosis 2.2L .

  11. For IPC replacement procedures, refer to Instrument Cluster Replacement in Instrument Panel, Gauges and Console.

  12. The PCM grounds will only cause a problem if all of the grounds are not making a good connection. If the PCM ground problem is suspected, the most probable place to check is where all of the grounds meet, at the engine block. Connections that are suspected of malfunctioning should be thoroughly checked as described in the diagnostic aids.

  13. If no malfunctions are present at this point and no DTCs were set, refer to the diagnostic aids for additional checks and information.

No Malfunction Lamp (MIL) Check Engine

Step

Action

Value(s)

Yes

No

1

Did you perform the Powertrain On-Board Diagnostic (OBD) System Check?

--

Go to Step 2

Go to

Powertrain On Board Diagnostic (OBD) System Check

2.4L

or

Powertrain On Board Diagnostic (OBD) System Check

2.2L

2

Turn ON the ignition switch leaving the engine OFF.

Is the MIL ON?

--

Go to Step 3

Go to Step 4

3

  1. Check for a poor electrical connection(s) in the following circuits:
  2. • Battery feed circuit
    • Ignition 1 circuit
    • Ignition 2 circuit
  3. Repair the circuit(s) as necessary. Refer to Wiring Repairs in Wiring Systems.

Was a repair necessary?

--

Go to Step 22

Go to Step 5

4

Attempt to start the engine.

Does the engine start?

--

Go to Step 6

Go to Step 7

5

  1. Check for a poor PCM ground connection(s) at the following locations:
  2. • Engine block
    • PCM electrical terminal connection(s)
  3. Repair the connection(s) as necessary. Refer to Wiring Repairs in Wiring Systems.

Is the action complete?

--

Go to Step 22

--

6

  1. Turn OFF the ignition switch.
  2. Disconnect the PCM electrical connectors from the PCM.
  3. Turn ON the ignition switch leaving the engine OFF.
  4. Connect a test light to ground.
  5. Probe the MIL driver circuit and observe the MIL.

Does the MIL illuminate?

--

Go to Step 8

Go to Step 9

7

  1. Inspect the following fuses:
  2. • Battery feed
    • Ignition 1
    • Ignition 2
  3. Replace any open fuse.

Are the fuses OK?

--

Go to Step 10

Go to Step 11

8

  1. Check for poor electrical connection(s) in the following circuit(s):
  2. • Battery feed
    • Ignition 1
    • Ignition 2
    • MIL control circuit
  3. Repair the electrical connection(s) as necessary. Refer to Wiring Repairs in Wiring Systems.

Was a repair necessary?

--

Go to Step 22

Go to Step 12

9

Did the test light illuminate?

--

Go to Step 13

Go to Step 14

10

  1. Turn OFF the ignition switch.
  2. Disconnect the PCM electrical connectors from the PCM.
  3. Turn ON the ignition switch leaving the engine OFF.
  4. Connect a test light to ground.
  5. Probe the ignition positive voltage #2 circuit.

Does the test light illuminate?

--

Go to Step 15

Go to Step 16

11

  1. Check for a short to ground in the circuit of the fuse that was open.
  2. Repair the circuit if necessary. Refer to Connector Repairs .
  3. Replace the open fuse.

Is the action complete?

--

Go to Step 22

--

12

  1. Turn OFF the ignition switch.
  2. Check for poor electrical terminal connection(s) at the PCM.
  3. If terminal connections are OK, then replace the PCM. Refer to PCM Replacement .

Is the action complete?

--

Go to Step 22

--

13

Repair the short to voltage in the MIL control circuit. Refer to Wiring Repairs in Wiring Systems.

Is the action complete?

--

Go to Step 22

--

14

  1. Check for the following condition(s) in the MIL control circuit.
  2. • Open circuit
    • Poor electrical terminal connection
  3. Repair circuit as necessary. Refer to Wiring Repairs in Wiring Systems.

Was a repair necessary?

--

Go to Step 22

Go to Step 17

15

  1. Connect a test light to ground.
  2. Probe the PCM battery feed terminal.

Does the test light illuminate?

--

Go to Step 18

Go to Step 19

16

Repair open battery feed circuit. Refer to Wiring Repairs in Wiring Systems.

Is the action complete?

--

Go to Step 22

--

17

  1. Check for an open in the following circuit(s):
  2. • Ignition 1
    • Ignition 2
    • Battery feed
  3. Repair the circuit(s) as necessary. Refer to Wiring Repairs in Wiring Systems.

Was a repair necessary?

--

Go to Step 22

Go to Step 20

18

  1. Check for a poor electrical connection(s) in the following circuit(s):
  2. • Battery feed
    • Ignition 1
    • Ignition 2
  3. Repair the electrical connection(s) as necessary. Refer to Wiring Repairs in Wiring Systems.

Was a repair necessary?

--

Go to Step 22

Go to Step 21

19

Repair the open in the PCM battery feed circuit. Refer to Wiring Repairs in Wiring Systems.

Is the action complete?

--

Go to Step 22

--

20

Replace the IPC. Refer to the Instrument Cluster Replacement in Instrument Panel, Gauges and Console.

Is the action complete?

--

Go to Step 22

--

21

  1. Check for a poor PCM ground connection(s) at the following locations:
  2. • Engine block
    • PCM electrical terminal connection
  3. Repair the connection as necessary. Refer to Wiring Repairs in Wiring Systems.

Was a repair necessary?

--

Go to Step 22

Go to Step 12

22

  1. Idle the engine until the normal operating temperature is reached.
  2. Check to see if any DTCs are set.

Does the scan tool display any DTCs that you have not diagnosed?

--

Go to the applicable DTC table

System OK