GM Service Manual Online
For 1990-2009 cars only

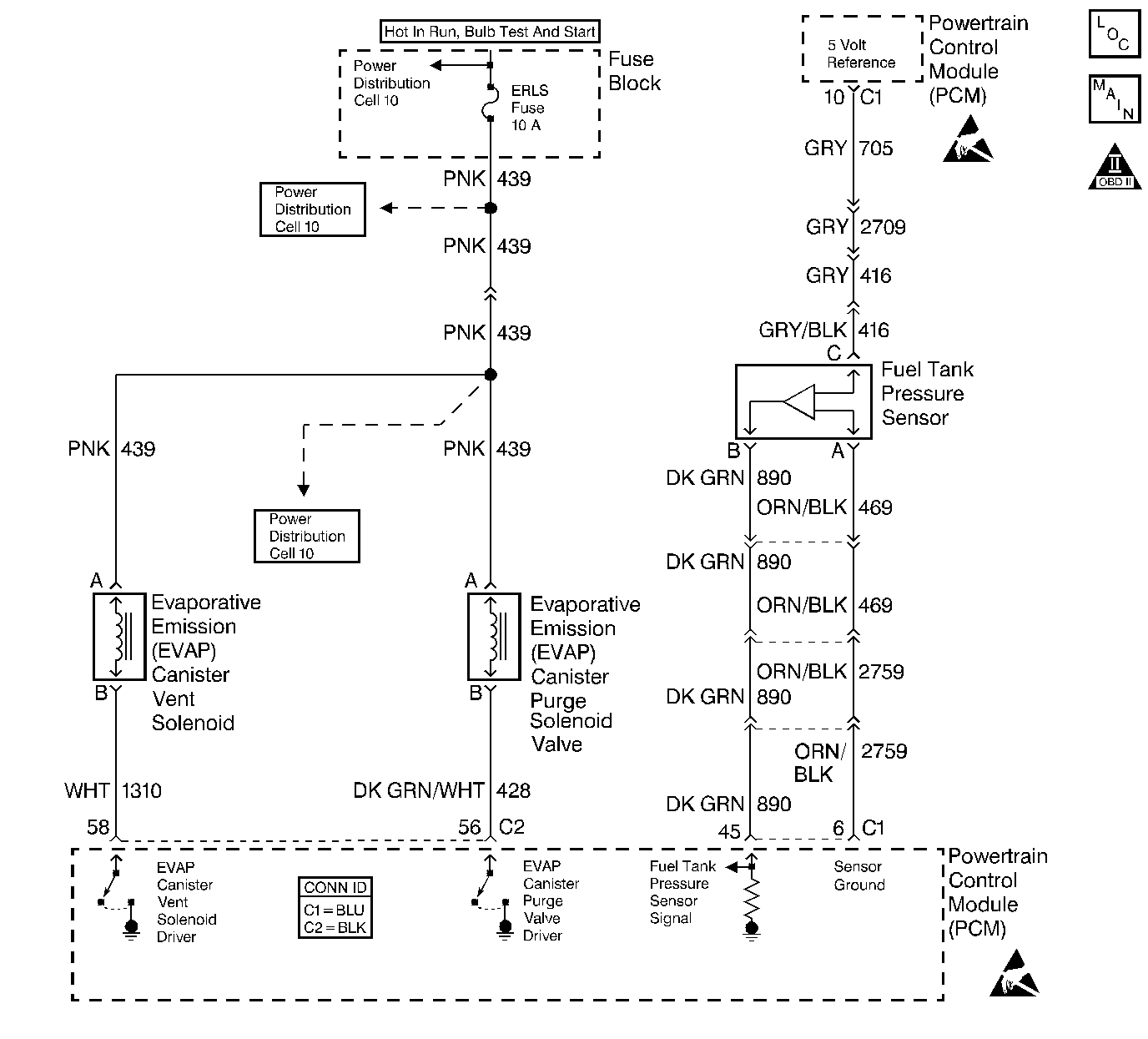
Object Number: 409348  Size: LF
Engine Controls Components
EVAP and EGR Controls
OBD II Symbol Description Notice
Powertrain Control Module Connector End Views
Handling ESD Sensitive Parts Notice
Handling ESD Sensitive Parts Notice

Circuit Description

The evaporative system includes the following components:

    • The fuel tank
    • The EVAP vent solenoid
    • The fuel tank pressure sensor
    • The fuel pipes and hoses
    • The fuel vapor lines
    • The fuel cap
    • The EVAP canister
    • The purge lines
    • The EVAP canister purge solenoid valve
    • The EVAP service port

The evaporative emission (EVAP) system is checked by applying vacuum to the EVAP system and by monitoring for a vacuum decay. The Powertrain Control Module (PCM) monitors the vacuum level through the fuel tank pressure sensor signal. At an appropriate time, the EVAP canister purge valve and the EVAP vent solenoid are turned ON, allowing the engine to draw a small vacuum on the entire evaporative emission system. After the desired vacuum level has been achieved, the EVAP canister purge valve will turn OFF, sealing the system. DTC P0440 will set because the PCM is not detecting the expected vacuum. This can be caused by the following components with the conditions listed below:

    • The fuel cap for the following conditions:
       - Missing
       - Malfunctioning
       - Incorrect
    • The fuel tank pressure sensor for the following conditions:
       - Disconnected
       - Malfunctioning
    • The EVAP purge line for the following conditions:
       - Disconnected
       - Damaged
       - Pinched
       - Blocked
    • The EVAP vent hose for the following conditions:
       - Disconnected
       - Damaged
    • The fuel tank vapor line for the following conditions:
       - Disconnected
       - Damaged
       - Pinched
       - Blocked
    • The EVAP canister purge solenoid valve for the following conditions:
       - Disconnected
       - Malfunctioning
    • The EVAP vent solenoid for the following conditions:
       - Disconnected
       - Malfunctioning
    • An open ignition feed circuit to the following components:
       - EVAP vent valve
       - Purge solenoid
    • A damaged EVAP canister
    • A leaking fuel sender assembly O-ring
    • A leak in the following items:
       - Fuel tank
       - Fuel filler neck

Conditions for Running the DTC

    • DTCs P0105, P0107, P0108, P0112, P0113, P0117, P0118, P0122, P0123, P0125, P0131, P0132, P0133, P0134, P0452, P0453, P0502, P0503, P0601, P0602, P1621, and P1133 are not set.
    • The BARO is more than 75 kPa.
    • The intake air temperature (IAT) is between 5°C and 29°C (41°F and 84°F) at engine startup.
    • The engine coolant temperature (ECT)is between 5°C and 29°C (41°F and 84°F) at engine startup.
    • The intake air temperature (IAT) is not more than 1°C (2°F) more than the engine coolant temperature (ECT) at engine startup.
    • The engine coolant temperature (ECT) is not more than 7°C (12°F) more than the intake air temperature (IAT) at engine startup.
    • The fuel tank level is between 26 percent and 74 percent.
    • The throttle position (TP) sensor is between 7 percent and 35 percent.

Conditions for Setting the DTC

The EVAP system is unable to hold vacuum during the diagnostic test.

Action Taken When the DTC Sets

    • The malfunction indicator lamp (MIL) will illuminate.
    • The PCM will record the operating conditions at the time that the diagnostic fails. The Freeze Frame and Failure Records buffers will store this information.
    • A history DTC stores.

Conditions for Clearing the MIL/DTC

    • The MIL will turn OFF after one ignition cycle in which the diagnostic runs a pass.
    • The freeze Frame information and the history DTC will clear after one ignition cycle in which the diagnostic runs without a fault.

Diagnostic Aids

Although this DTC is considered a type A diagnostic (refer to Serial Data Communications ), this DTC acts like a type B diagnostic under certain conditions. Whenever this diagnostic reports that the system has passed or if the battery is disconnected, the diagnostic must fail twice before setting a DTC. The initial failure is not reported to the diagnostic executive or displayed on a scan tool. A passing system always reports to the diagnostic executive immediately.

If a DTC P0461 is set along with an EVAP System DTC, the EVAP DTC cannot be considered valid until you repair and clear DTC P0461.

Check for the following conditions:

    • A missing or a damaged fuel cap
    • Missing or damaged O-rings at the EVAP canister fuel vapor and purge line fittings
    • A cracked or a punctured EVAP canister
    • A damaged or a disconnected source vacuum line, an EVAP purge line, a vent hose or a fuel tank vapor line
    • A poor electrical terminal connection at the PCM. Inspect the harness electrical connectors for the following conditions:
       - Backed out terminals
       - Improper mating
       - Broken locks
       - Improperly formed or damaged terminals
       - Poor terminal to wire connection
    • A damaged harness. Inspect for an intermittent open circuit or a shorted circuit in the wiring harness to the following components:
       - EVAP vent solenoid
       - EVAP canister purge solenoid valve
       - Fuel tank pressure sensor
    • Check the EVAP purge line and the fuel tank vapor line for the following conditions:
       - kinked
       - pinched
       - plugged vacuum source
    • Refer to EVAP System Cleaning for further procedure.

Test Description

The number(s) below refer(s) to the step number(s) on the Diagnostic Table.

  1. The Powertrain OBD System Check prompts you to complete some of the basic checks and to store the freeze frame and failure records data on the scan tool if applicable. This creates an electronic copy of the data captured when the malfunction occurred. The scan tool stores this data for later reference.

  2. If a vent solenoid or an EVAP canister purge valve electrical malfunction is present, the purge system will not operate correctly. Repairing the electrical malfunction will very likely correct the condition that set DTC P0440.

  3. This step checks the fuel tank pressure sensor at the ambient pressure.

  4. This step determines whether or not the EVAP system is sealed sufficiently in order to be pressurized. If not, you must locate and correct the large leak before continuing with the diagnosis.

  5. This step verifies that the fuel tank pressure sensor accurately reacts to the EVAP system pressure changes.

  6. This step checks for a stuck closed EVAP canister purge solenoid valve.

  7. This step ensures that a sufficient source vacuum is present at the EVAP canister purge solenoid valve.

  8. This step insures a proper system integrity.

DTC P0440-Evaporative Emission (EVAP) Control System

Step

Action

Value(s)

Yes

No

1

Did you perform the Powertrain On-Board Diagnostic (OBD) System Check?

--

Go to Step 2

Go to Powertrain On Board Diagnostic (OBD) System Check

2.4L

or

Go to Powertrain On Board Diagnostic (OBD) System Check

2.2L

2

  1. Turn ON the ignition switch leaving the engine OFF.
  2. Install a scan tool.

Is DTC P0452, P0453 or P0461 also set?

--

Go to Component DTC table

Go to Step 3

3

  1. Visually/Physical check for the following conditions:
  2. • Fuel cap missing
    • Loose fuel cap
    • Incorrect fuel cap
  3. Replace or tighten the fuel cap if necessary.

Was a loose, malfunctioning or a missing fuel cap found?

--

Go to Step 20

Go to Step 4

4

  1. Command the EVAP canister purge valve ON and OFF with the scan tool.
  2. Command the vent solenoid ON and OFF with the scan tool.

Does the purge valve and the vent solenoid click when commanded ON and OFF?

--

Go to Step 5

Go to Powertrain Control Module Outputs Diagnosis

2.4L

or

Go to Powertrain Control Module Outputs Diagnosis

2.2L

5

  1. Turn OFF the ignition switch.
  2. Disconnect the vapor line from the fuel tank at the EVAP canister.
  3. Turn ON the ignition switch leaving the engine OFF.
  4. Observe the Fuel Tank Pressure sensor value with the scan tool.

Is the Fuel Tank Pressure at the specified value?

0 mmHg

-2.4-2.4 mmHg

(-1.28-1.28 in. H2O)

Go to Step 7

Go to Step 6

6

  1. Turn OFF the ignition switch.
  2. Check the EVAP vapor line from the fuel tank to EVAP canister for the following conditions:
  3. • Pinched vapor line
    • Kinked vapor line
    • Plugged vapor line
  4. Repair as necessary.

Was a repair necessary?

--

Go to Step 20

Go to DTC P0452 Fuel Tank Pressure Sensor Circuit Low Voltage

2.4L

or

Go to DTC P0452 Fuel Tank Pressure Sensor Circuit Low Voltage

2.2L

or

DTC P0453 Fuel Tank Pressure Sensor Circuit High Voltage

2.4L

or

Go to DTC P0453 Fuel Tank Pressure Sensor Circuit High Voltage

2.2L

7

Important:: Before continuing with this diagnosis, zero the EVAP Pressure and the Vacuum gauges on the J 41413 EVAP pressure/purge Diagnostic Station . Also, read the temperature variation instructions. (refer to the tool operating instructions).

  1. Reconnect all the EVAP hardware that was previously disconnected.
  2. Command the EVAP vent solenoid ON (closed), with the scan tool.
  3. Connect the J 41413 EVAP pressure/purge Diagnostic Station to the EVAP service port.
  4. Important: Do not exceed the pressure in the specified value.

  5. Attempt to pressurize the EVAP system to the specified value by using the J 41413 EVAP pressure/purge Diagnostic Station (monitor the pressure with the gauges on the station with the switch in the HOLD position).

Can the specified value be achieved?

1.24 kPa

(5 in. H2O)

Go to Step 8

Go to Step 10

8

  1. Maintain the Fuel Tank Pressure at the first specified value (monitor the pressure with the gauges on the station with the switch in the HOLD position).
  2. Observe the Fuel Tank Pressure value on the scan tool.

Does the Fuel Tank Pressure decrease to less than the second specified value within 2 minutes?

1.24 kPa

(5 in. H2O)

12 mmHg

(7.2-16.8 mmHg)

(3.85-8.99 in. H2O)

Go to Step 12

Go to Step 9

9

Important: Review the temperature variation instructions included with the J 41413 EVAP pressure/purge Diagnostic Station before performing this step.

  1. Turn OFF the ignition switch.
  2. Install the J 41415-40 Fuel Tank Cap Adapter.
  3. Connect the J 41413 EVAP pressure/purge Diagnostic Station to the Fuel Tank Cap Adapter
  4. Turn ON the ignition switch leaving the engine OFF.
  5. Command ON the scan tools EVAP SYSTEM SEAL function to seal the EVAP system.
  6. Important: Do not exceed the pressure given in the first specified value.

  7. Pressurize the EVAP system to the first specified value by using the J 41413 EVAP pressure/purge Diagnostic Station (monitor the pressure by using the gauge on the station).

Does the pressure decrease to less than the second specified value within 2 minutes?

3.74 kPa

(15 in. H2O)

2.49 kPa

(10 in. H2O)

Go to Step 10

Go to Step 11

10

  1. Disconnect the following lines from the EVAP canister.
  2. • Fuel tank vapor line
    • EVAP purge line
  3. Block the canister fitting for the fuel tank vapor line.
  4. Connect a hand vacuum pump to the canister fitting for the EVAP purge line.
  5. Ensure that the EVAP vent solenoid is still commanded ON (closed).
  6. Attempt to apply the specified vacuum to the EVAP canister.

Can vacuum be achieved and maintained at the specified value?

17 kPa

(5 in. Hg)

Go to Step 15

Go to Step 14

11

  1. Visually/physically check for the following conditions:
  2. • A restricted fuel tank vapor line
    • A restricted EVAP purge line
  3. If a problem is present, repair the problem as necessary.

Was a problem found?

--

Go to Step 20

Go to DTC P0452 Fuel Tank Pressure Sensor Circuit Low Voltage

2.4L

or

Go to DTC P0452 Fuel Tank Pressure Sensor Circuit Low Voltage

2.2L

or

DTC P0453 Fuel Tank Pressure Sensor Circuit High Voltage

2.4L

or

Go to DTC P0453 Fuel Tank Pressure Sensor Circuit High Voltage

2.2L

12

  1. Disconnect the throttle body to EVAP emission canister purge valve vacuum hose from the EVAP canister purge valve.
  2. Connect a hand vacuum pump to the EVAP canister purge valve vacuum source fitting.
  3. Apply the specified amount of vacuum to the EVAP canister purge valve.
  4. Command the EVAP purge valve ON with the scan tool.

Does the EVAP canister purge valve release the vacuum?

34 kPa

(10 in Hg)

Go to Step 13

Go to Step 17

13

  1. Connect the in. Hg vacuum gauge on the J 41413 EVAP pressure/purge Diagnostic Station to the vacuum source line.
  2. Start the engine.
  3. Stabilize the engine RPM near the first specified value.
  4. Momentarily snap the throttle open and then allow the throttle to return to idle.

Did the vacuum gauge read greater than the second specified value when the throttle was snapped open and then closed?

2,500 RPM

33.86 kPa

(10 in. Hg)

Go to Diagnostic Aids

Go to Step 18

14

  1. Visually/physically check for the following conditions:
  2. • Disconnected vent hose
    • Damaged vent hose
    • Damaged EVAP canister
  3. If a problem is present, repair the problem as necessary.

Was a repair necessary?

--

Go to Step 20

Go to Step 19

15

  1. Turn OFF the ignition switch.
  2. Visually/physically check for the following conditions:
  3. • Malfunctioning fuel cap
    • Incorrect fuel cap
    • Leaking fuel tank filler neck
    • Disconnected fuel tank vapor line
    • Leaking fuel tank vapor line
    • Disconnected EVAP purge line
    • Damaged EVAP purge line
    • The quick connect O-rings for the EVAP lines.
  4. If a problem is present, repair the problem as necessary.

Was a repair necessary?

--

Go to Step 20

Go to Step 16

16

  1. Reconnect all the EVAP hardware that was previously disconnected.
  2. Turn ON the ignition switch leaving the engine OFF.
  3. Command the EVAP vent solenoid ON with the scan tool.
  4. With the station connected to the EVAP service port, continuously attempt to pressurize the EVAP system by leaving the station control knob in the pressurized position.
  5. Use the J 41416 ultrasonic leak detector to locate and repair any leaks in the EVAP system (it may be necessary to partially lower the fuel tank in order to examine the top tank connections).

Is the action complete?

--

Go to Step 20

--

17

  1. Turn OFF the ignition switch.
  2. Notice: The EVAP canister may have released carbon particles which caused this part to fail and may cause damage to other components. Check the EVAP canister for loose carbon before returning the vehicle to service.

  3. Replace the EVAP canister purge valve. Refer to the Evaporative Emission Canister Purge Solenoid Valve Replacement 2.4Lor Evaporative Emission Canister Purge Solenoid Valve Replacement 2.2L .
  4. If carbon particles are found in the component, refer to the EVAP System Cleaning .

Is the action complete?

--

Go to Step 20

--

18

  1. Turn OFF the ignition switch.
  2. Locate and repair the cause of no source of vacuum to the EVAP canister purge valve.

Is the action complete?

--

Go to Step 20

--

19

  1. Turn OFF the ignition switch.
  2. Notice: The EVAP canister may have released carbon particles which caused this part to fail and may cause damage to other components. Check the EVAP canister for loose carbon before returning the vehicle to service.

  3. Replace the EVAP vent solenoid. Refer to the EVAP Vent Valve Replacement .
  4. If carbon particles are found in the component refer to the EVAP System Cleaning .

Is the action complete?

--

Go to Step 20

--

20

Important: Review the temperature variation instructions included with J 41413 EVAP pressure/purge Diagnostic Station before performing this step.

  1. Reconnect all the EVAP hardware that was previously disconnected.
  2. Turn ON the ignition switch leaving the engine OFF.
  3. Command the EVAP vent solenoid ON (closed) with the scan tool.
  4. Important: Do not exceed the pressure given in the first specified value.

  5. Pressurize the EVAP system to the first specified value with the J 41413 EVAP pressure/purge Diagnostic Station (monitor the pressure by using the gauge on the station).
  6. Switch the rotary switch on the station to HOLD and observe the EVAP pressure gauge.

Does the pressure decrease to less than the second specified value within 2 minutes?

3.74 kPa

(15 in. H2O)

2.49 kPa

(10 in. H2O)

Go to Step 3

Go to Step 21

21

  1. Clear the DTCs with the scan tool.
  2. Start the engine.
  3. Operate the vehicle within the conditions for running this DTC as specified in the supporting text.

Does the scan tool indicate that the diagnostic ran and passed?

--

Go to Step 22

Go to Step 2

22

Check to see if any additional DTC are set.

Does the scan tool display any DTCs that you have not diagnosed?

--

Go to applicable DTC table

System OK