GM Service Manual Online
For 1990-2009 cars only

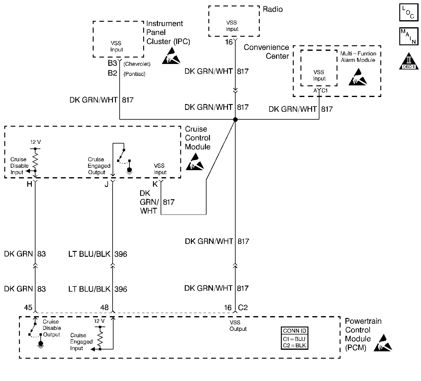
Object Number: 409343  Size: LF
Engine Controls Components
VSS and Cruise Control
OBD II Symbol Description Notice
Powertrain Control Module Connector End Views
Handling ESD Sensitive Parts Notice
Handling ESD Sensitive Parts Notice
Handling ESD Sensitive Parts Notice
Handling ESD Sensitive Parts Notice

Diagnosis

The following table will diagnose the cruise disable and cruise engaged circuits. Refer to Wiring Repairs in Wiring Systems when diagnosing the remaining cruise control system circuits.

Circuit Description

The stepper motor cruise module communicates with the powertrain control module (PCM) over three circuits (cruise engaged, cruise disabled and VSS output). The cruise enable status tells the PCM if the cruise control system is enabled. The vehicle speed sensor (VSS) output is the speed signal from the vehicle speed sensor through the PCM and used by the cruise control module. The cruise disable line allows the PCM to disable cruise under the various conditions described below:

    • DTCs P0122, P0123, P0200, P0335, P0502, P0562, P0563 are not set.
    • Engine is not running.
    • Transmission is in Park, Neutral, or Reverse (automatic transmission).
    • Transmission is out of gear (manual transmission).
    • Safety fuel cut-off is active.
        If the PCM detects any one of the above conditions, it will interrupt the ground at the cruise disable input circuit and disable the cruise control.

Diagnostic Aids

    • This table will not diagnose any cruise control system circuits other than those connected to the PCM. For diagnosis of the remaining circuits, refer to Wiring Repairs in Wiring Systems.
    • An Intermittent problem may be caused by:
      • A poor connection
      • Rubbed through wire insulation
      • A wire that is broken inside the insulation
    • The cruise control system may disable if actual speed is less than 24 km/h (15 mph) than commanded vehicle speed, i.e. towing a trailer, or climbing a steep grade.
    • Minimum vehicle speed for setting the cruise control system is 40 km/h (25 mph).

Test Description

Number(s) below refer to the step number(s) on the Diagnostic Table.

  1. The Powertrain OBD System Check prompts the technician to complete some basic checks and store the freeze frame and failure records data on the scan tool if applicable. This creates an electronic copy of the data taken when the malfunction occurred. The information is then stored on the scan tool for later reference.

  2. The cruise speed set has to be above the minimum speed (25 mph/40 km/h) required for cruise operation. Drive the vehicle in an area where enough room is allowed for using the cruise control.

  3. If the vehicle was in the enabling criteria for cruise operation, the PCM should have read cruise Engaged even if cruise was not requested. The Cruise Engaged circuit provides a ground to the cruise control module. This step checks for an open or shorted cruise engage circuit.

  4. The replacement PCM must be programmed and the crankshaft position system variation procedure must be preformed. Refer to the latest Techline procedure for PCM reprogramming and also refer to the Crankshaft Position System Variation Procedure.

Cruise Control Diagnosis

Step

Action

Value(s)

Yes

No

1

Did you perform the Powertrain On-Board Diagnostic (OBD) System Check?

--

Go to Step 2

Go to Powertrain On Board Diagnostic (OBD) System Check

2.4L

or

Powertrain On Board Diagnostic (OBD) System Check

2.2L

2

  1. Turn ON ignition switch leaving engine OFF.
  2. Install a scan tool.
  3. Check for any DTCs set with scan tool.

Are any DTCs present?

--

Go to appropriate DTC Diagnostic

Go to Step 3

3

  1. Start the engine.
  2. Drive the vehicle.
  3. Set the Cruise Control to a vehicle speed above the specified value.

Does the cruise control operate normally?

40 Km/h (25 MPH)

Go to Step 4

Go to Step 10

4

Observe the Cruise (Engage/Disengaged) parameter on the scan tool.

Does the Cruise parameter display engaged?

--

Go to Step 5

Go to Step 9

5

  1. Observe the Cruise (Engage/Disengaged) parameter on the scan tool.
  2. Apply the brake pedal and then release the brake pedal.
  3. Press the resume button for the cruise control.
  4. Turn OFF the cruise control

Does the Cruise (Engage/Disengaged) parameter display a change with each action?

--

Go to Step 23

Go to Step 6

6

  1. Return to the shop.
  2. Turn OFF the ignition switch.
  3. Disconnect the Cruise Control module electrical connector.
  4. Turn ON the ignition switch leaving the engine OFF.
  5. Connect a DMM to ground.
  6. Probe the Cruise Control Engaged Circuit with the DMM.

Does the DMM display a voltage near the specified value?

B+

Go to Step 7

Go to Step 8

7

  1. Connect a test light to ground.
  2. Probe the Cruise Control Engaged circuit with the test light.

Does the test light illuminate?

--

Go to Step 14

Go to Step 20

8

  1. Connect a test light to B+.
  2. Probe the Cruise Control Engaged circuit with the test light.

Does the test light illuminate?

--

Go to Step 15

Go to Step 13

9

  1. Return to the shop.
  2. Turn OFF the ignition switch.
  3. Disconnect the Cruise Control module electrical connector.
  4. Turn ON the ignition switch leaving the engine OFF.
  5. Connect a DMM to ground.
  6. Probe the Cruise Engaged circuit with the DMM.

Does the DMM display a voltage near the specified value?

B+

Go to Step 7

Go to Step 13

10

  1. Return to the shop.
  2. Turn OFF the ignition switch.
  3. Disconnect the Cruise Control module electrical connector.
  4. Turn ON the ignition switch leaving the engine OFF.
  5. Connect a test light to B+.
  6. Probe the Cruise Disable circuit with the test light.
  7. Command ON the Cruise Enable with the scan tool.

Does the test light turn ON and OFF with each command of the scan tool?

--

Go to Step 20

Go to Step 11

11

Did the test light stay illuminated in step 10?

--

Go to Step 16

Go to Step 12

12

  1. Connect a test light to ground.
  2. Probe the Cruise Control Disable circuit with the test light.

Does the test light illuminate?

--

Go to Step 17

Go to Step 18

13

  1. Check the Cruise Control Engaged circuit for an open circuit.
  2. Repair the circuit as necessary. Refer to Wiring Repairs In Wiring Systems.

Was a repair necessary?

--

Go to Step 23

Go to Step 19

14

  1. Turn OFF the ignition switch.
  2. Check the Cruise Control Engage circuit for a short to voltage.
  3. Repair the circuit as necessary. Refer to Wiring Repairs in Wiring Systems.

Was a repair necessary?

--

Go to Step 23

Go to Step 22

15

  1. Check the Cruise Control Engage circuit for a short to ground.
  2. Repair the circuit as necessary. Refer to Wiring Repairs in Wiring Systems.

Was a repair necessary?

--

Go to Step 23

Go to Step 22

16

  1. Check the Cruise Control Disable circuit for a short to ground.
  2. Repair the circuit as necessary. Refer to Wiring Repairs in Wiring Systems.

Was a repair necessary?

--

Go to Step 23

Go to Step 22

17

  1. Check the Cruise Control Disable circuit for a short to voltage.
  2. Repair the circuit as necessary. Refer to Wiring Repairs in Wiring Systems.

Was a repair necessary?

--

Go to Step 23

Go to Step 22

18

  1. Turn OFF ignition switch.
  2. Check Cruise Disable circuit for an open circuit.
  3. Repair the circuit as necessary. Refer to Wiring Repairs in Wiring Systems.

Was a repair necessary?

--

Go to Step 23

Go to Step 19

19

  1. Check for a poor electrical terminal connections at the PCM.
  2. Repair circuit as necessary. Refer to Wiring Repairs in Wiring Systems

Was a repair necessary?

--

Go to Step 23

Go to Step 22

20

  1. Check for a poor electrical terminal connections at the Cruise Control Module.
  2. Repair circuit as necessary. Refer to Wiring Repairs in Wiring Systems

Was a repair necessary?

--

Go to Step 23

Go to Step 21

21

  1. Turn OFF the ignition switch.
  2. Replace the Cruise Control Module. Refer to Cruise Control Module Replacement in Cruise Control.

Is the action complete?

--

Go to Step 23

--

22

  1. Turn OFF ignition switch.
  2. Replace PCM. Refer to PCM Replacement .

Is the action complete?

--

Go to Step 23

--

23

Operate the vehicle within the conditions under which the original symptom was observed.

Does the system now operate properly?

--

System OK

Go to Step 2