GM Service Manual Online
For 1990-2009 cars only
Makes
🢒
Pontiac
🢒
1999
🢒
Sunfire
🢒
Body and Accessories
🢒
Wipers/Washer Systems
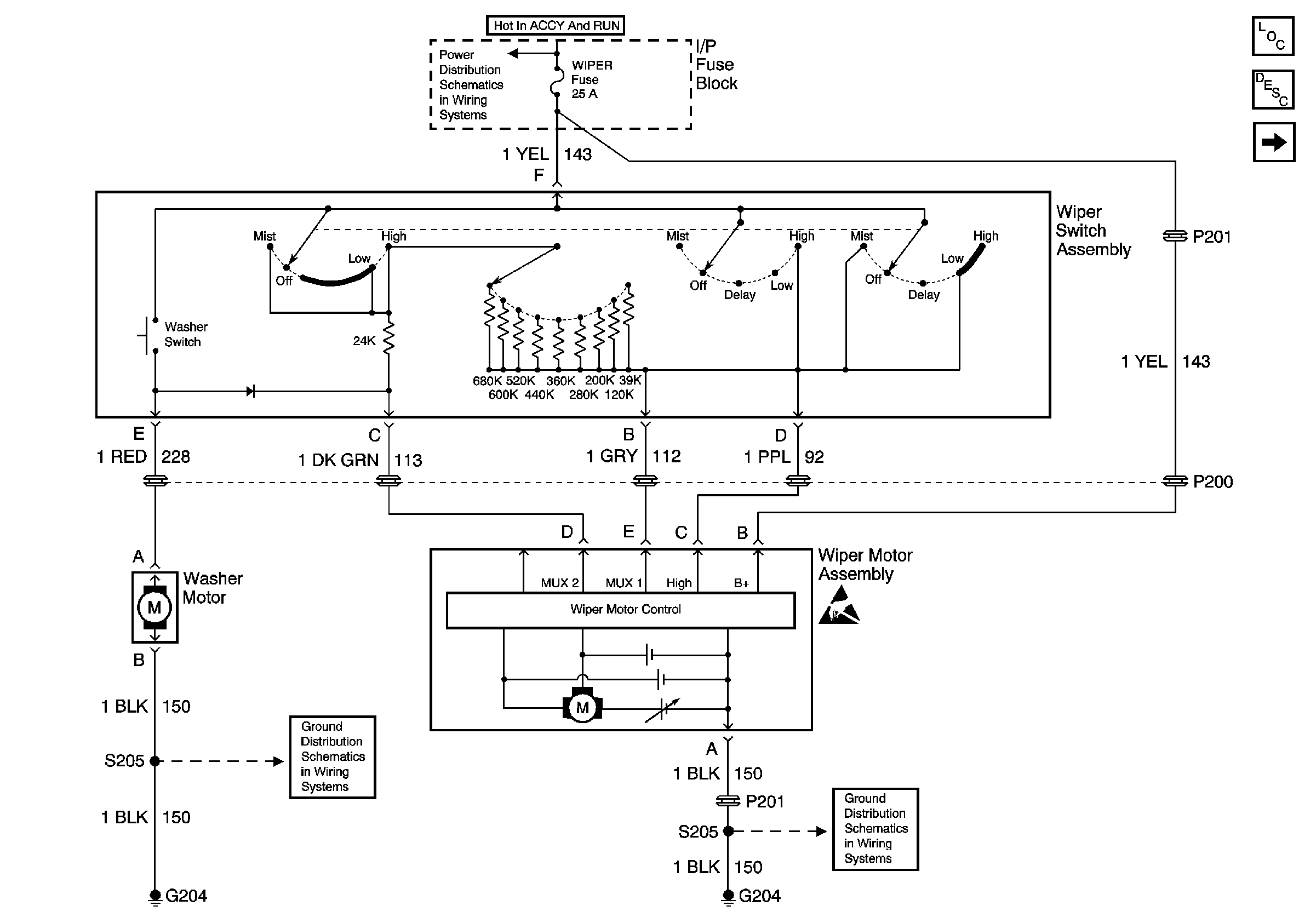
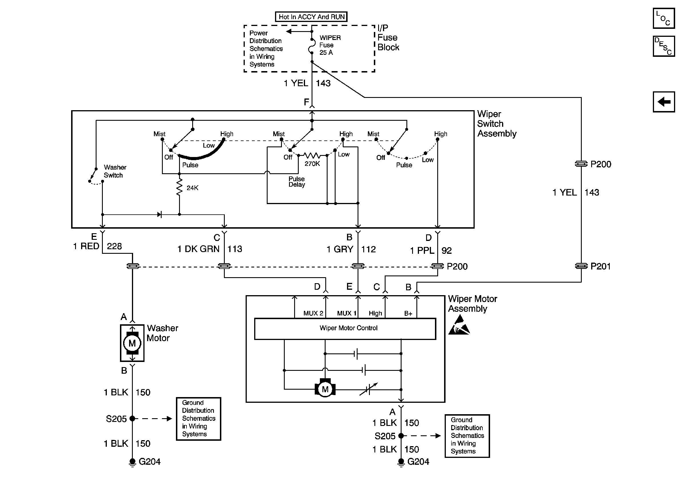
🢒 Wiper/Washer System (Pulse) Schematics
Figure
1:
Cell 91
Wiper/Washer System Components
Figure
2:
Pulse Wiper System