GM Service Manual Online
For 1990-2009 cars only
Makes
🢒
Pontiac
🢒
2001
🢒
Sunfire
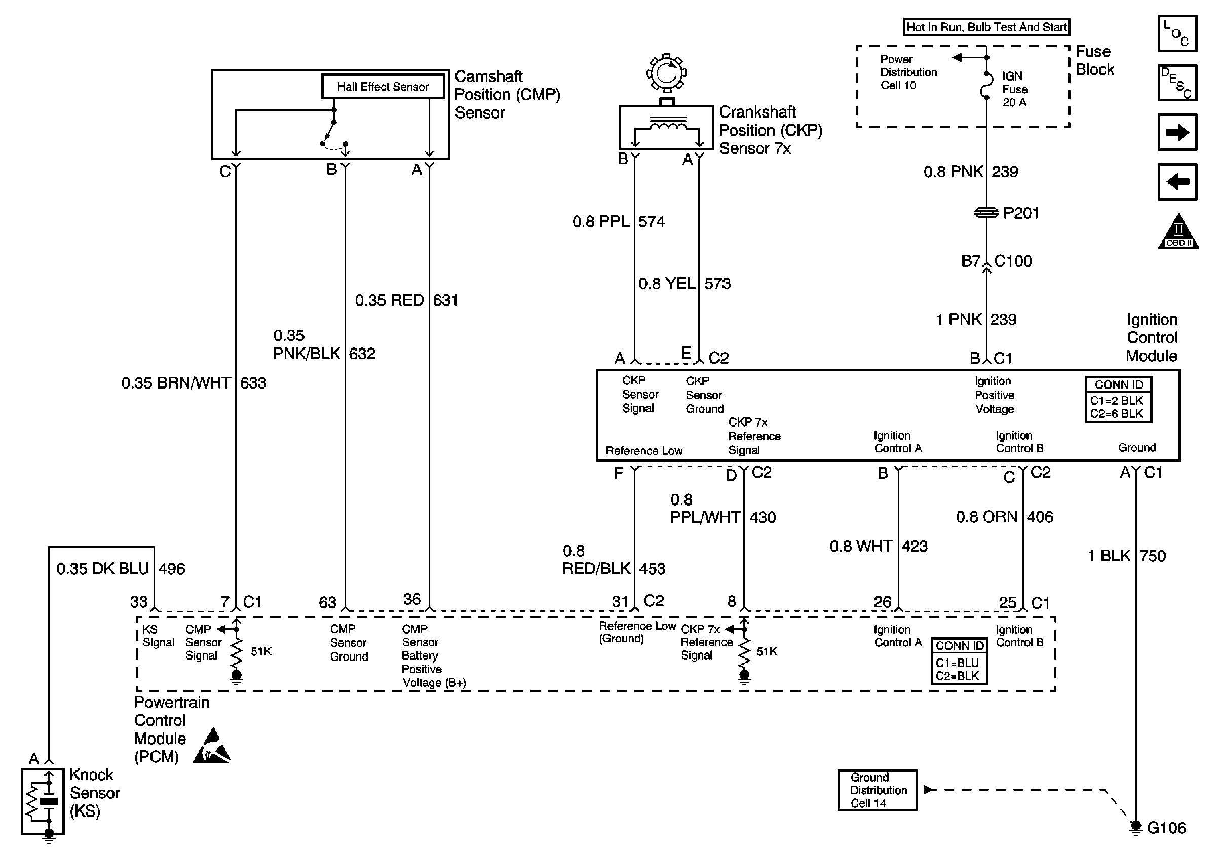
🢒 Power, Ground, CMP, KS, and CKP
Power, Ground, CMP, KS, and CKP
Power, Ground, CMP, KS, and CKP
Engine Controls Components
Powertrain Control Module Description
Power, Ground, Fuel Tank Module, and Injectors
Power, Ground, BCM, and DLC
OBD II Symbol Description Notice
Handling ESD Sensitive Parts Notice
TURN-B/U, IGN, PCM IGN, and BCM/CLSTR Fuses
G112 and G106