GM Service Manual Online
For 1990-2009 cars only
Figure 1:

Blower Controls


Object Number: 905149  Size: FS
Master Electrical Component List
Air Temperature Description and Operation
Air Delivery Controls
Fuse Block - Underhood B+ Bus Bar
Fuse Block - I/P, WIPER, BCM, HVAC, 02 HTR, Fuses and PWR WIDO Circuit Breaker
Fuse Block - I/P, WIPER, BCM, HVAC, 02 HTR, Fuses and PWR WIDO Circuit Breaker
G112
G204 (PAGE 2 OF 2)
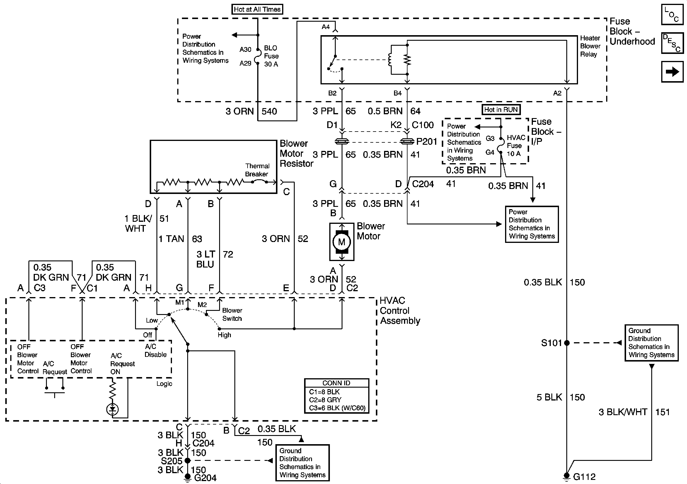
Figure 2:

Air Delivery Controls


Object Number: 905151  Size: FS
Master Electrical Component List
Air Delivery Description and Operation
Compressor Controls
Blower Controls
Fuse Block - I/P, WIPER, BCM, HVAC, 02 HTR, Fuses and PWR WIDO Circuit Breaker
Fuse Block - I/P, WIPER, BCM, HVAC, 02 HTR, Fuses and PWR WIDO Circuit Breaker
G204 (PAGE 2 OF 2)
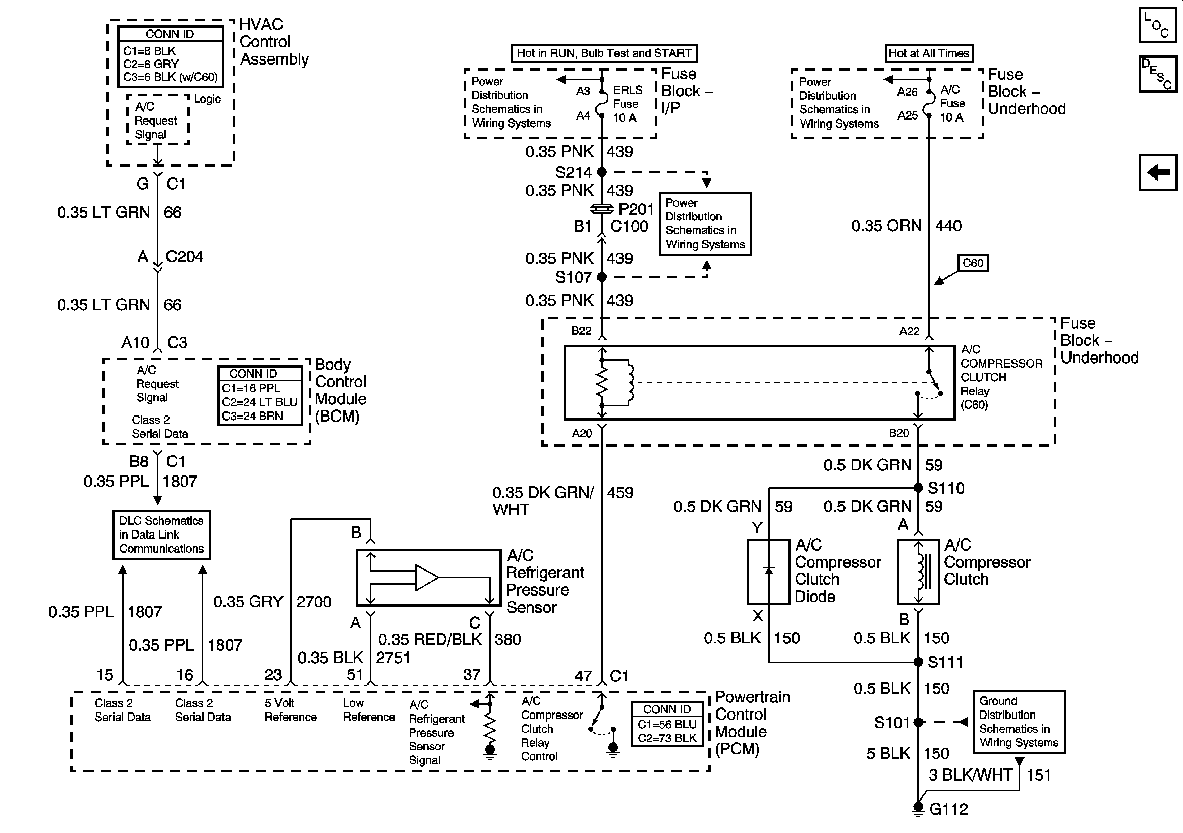
Figure 3:

Compressor Controls


Object Number: 905152  Size: FS
Master Electrical Component List
Air Temperature Description and Operation
Air Delivery Controls
Fuse Block I/P, ERLS Fuses
Fuse Block - Underhood B+ Bus Bar
Fuse Block I/P, ERLS Fuses
Data Link Communication (DLC)
G112