GM Service Manual Online
For 1990-2009 cars only
Makes
🢒
Pontiac
🢒
2004
🢒
Sunfire
🢒 Controls and Indicators Domestic
Controls and Indicators Domestic
Controls and Indicators - Domestic
Master Electrical Component List
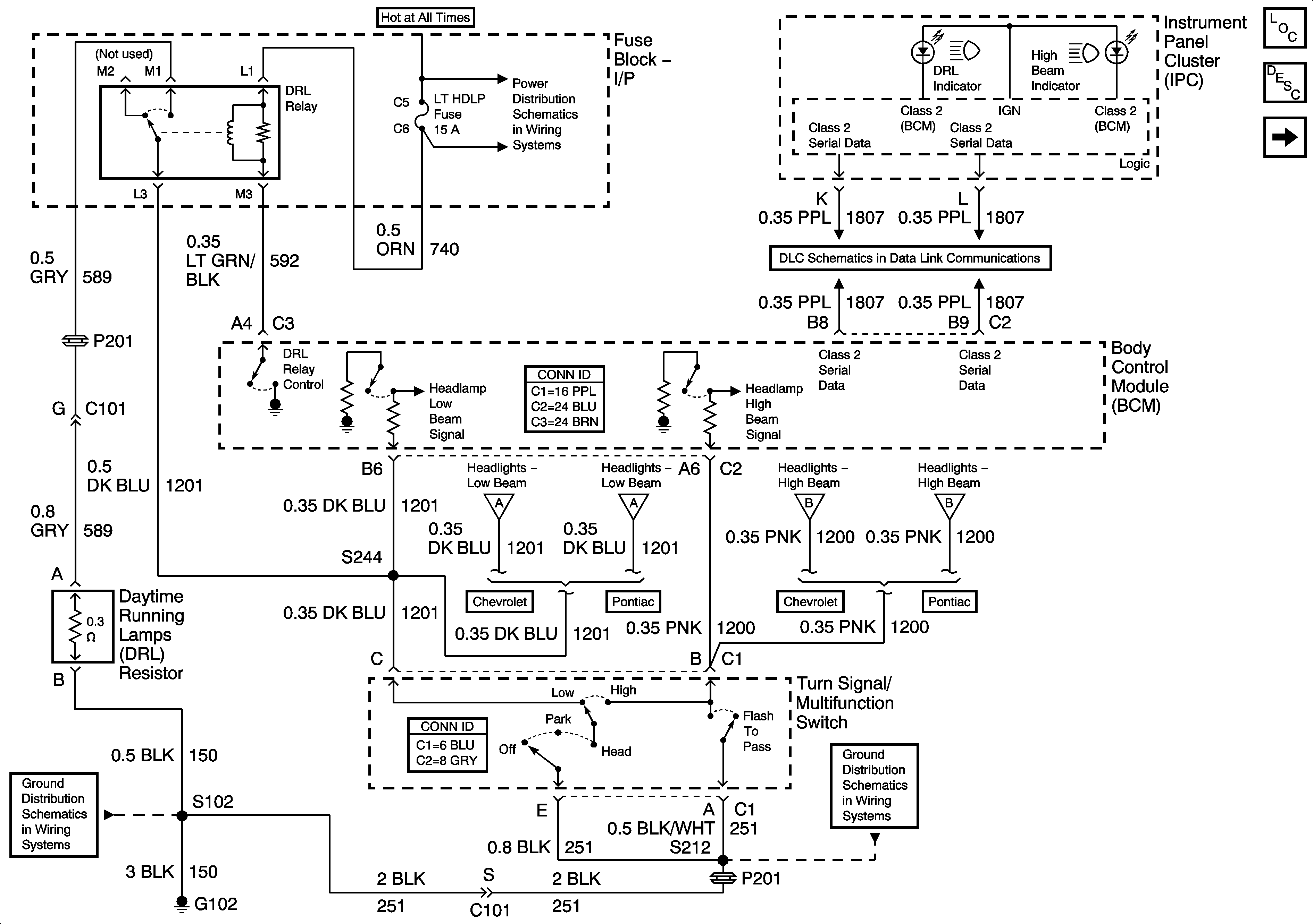
Exterior Lighting Systems Description and Operation
Headlights - Pontiac
Fuse Block I/P, CIG, HORN, LT HDLP, CLUSTER, EXT LP, FOG Fuses and HDLP Circuit Breaker
Data Link Communication (DLC)
Headlights - Pontiac
Headlights - Pontiac
Headlights - Pontiac
Headlights - Pontiac
G102
Fuse Block - I/P, F/P INJ Fuses