GM Service Manual Online
For 1990-2009 cars only
Makes
🢒
Pontiac
🢒
2006
🢒
Torrent
🢒
Transmission/Transaxle
🢒
Automatic Transaxle - AF33-5
🢒 Automatic Transmission Controls Schematics
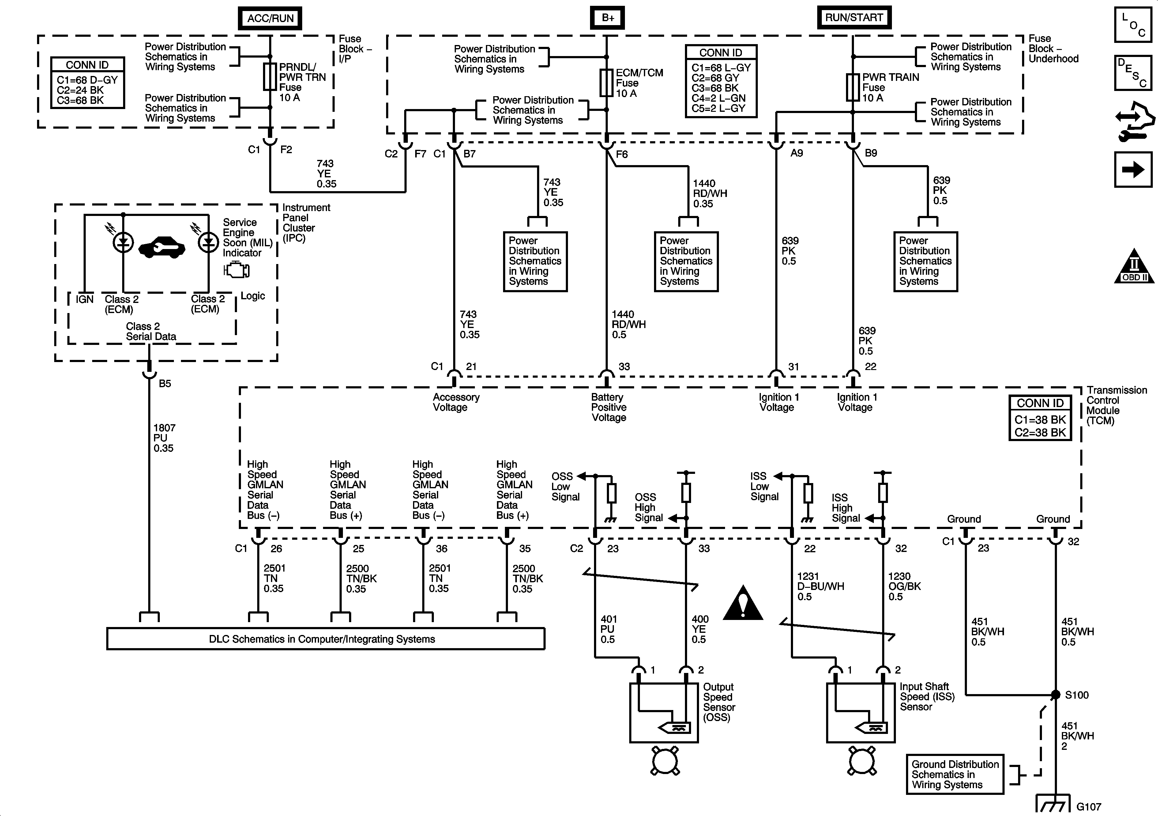
Figure
1:
Power, Ground, TCM Communication, IPC Indicators, ISS, OSS
Master Electrical Component List
Transmission Component and System Description
Control Module References
PNP Switch, Transmission Range Indicator
Automatic Transmission Schematic Icons
IGN FUSE, Ignition Switch and Ignition Circuits
TURN, PRNDL/PWR TRN, BCM/ISRVM, BCM/HVAC and HTD SEATS Fuses
B+ Bus and EPS Fuse
TURN, PRNDL/PWR TRN, BCM/ISRVM, BCM/HVAC and HTD SEATS Fuses
PWR WDW, SUNROOF, 20A ABS, 40A ABS, HVAC BLOWER, AUX OUTLETS, TRAILER, CIGAR AND ECM/TCM Fuses
IGN FUSE, Ignition Switch and Ignition Circuits
BACKUP, PWR TRAIN, ENG IGN and 10A ABS Fuse
TURN, PRNDL/PWR TRN, BCM/ISRVM, BCM/HVAC and HTD SEATS Fuses
PWR WDW, SUNROOF, 20A ABS, 40A ABS, HVAC BLOWER, AUX OUTLETS, TRAILER, CIGAR AND ECM/TCM Fuses
BACKUP, PWR TRAIN, ENG IGN and 10A ABS Fuse
Data Link Communication (DLC) Schematic
Automatic Transmission Schematic Icons
G103, G105, G107 and G207
G103, G105, G107 and G207
Figure
2:
PNP Switch, Transmission Range Indicator
Master Electrical Component List
Transmission Component and System Description
Control Module References
TFT Sensor, Pressure Solenoids, Shift Solenoids
Power, Ground, TCM Communication, Indicators, ISS, OSS
Automatic Transmission Schematic Icons
Data Link Communication (DLC) Schematic
G103, G105, G107 and G207
Figure
3:
TFT Sensors, Pressure Solenoids, Shift Solenoids
Master Electrical Component List
Transmission Component and System Description
Control Module References
PNP Switch, Transmission Range Indicator
Automatic Transmission Schematic Icons