GM Service Manual Online
For 1990-2009 cars only
Makes
🢒
Pontiac
🢒
2008
🢒
Torrent
🢒
Transmission/Transaxle
🢒
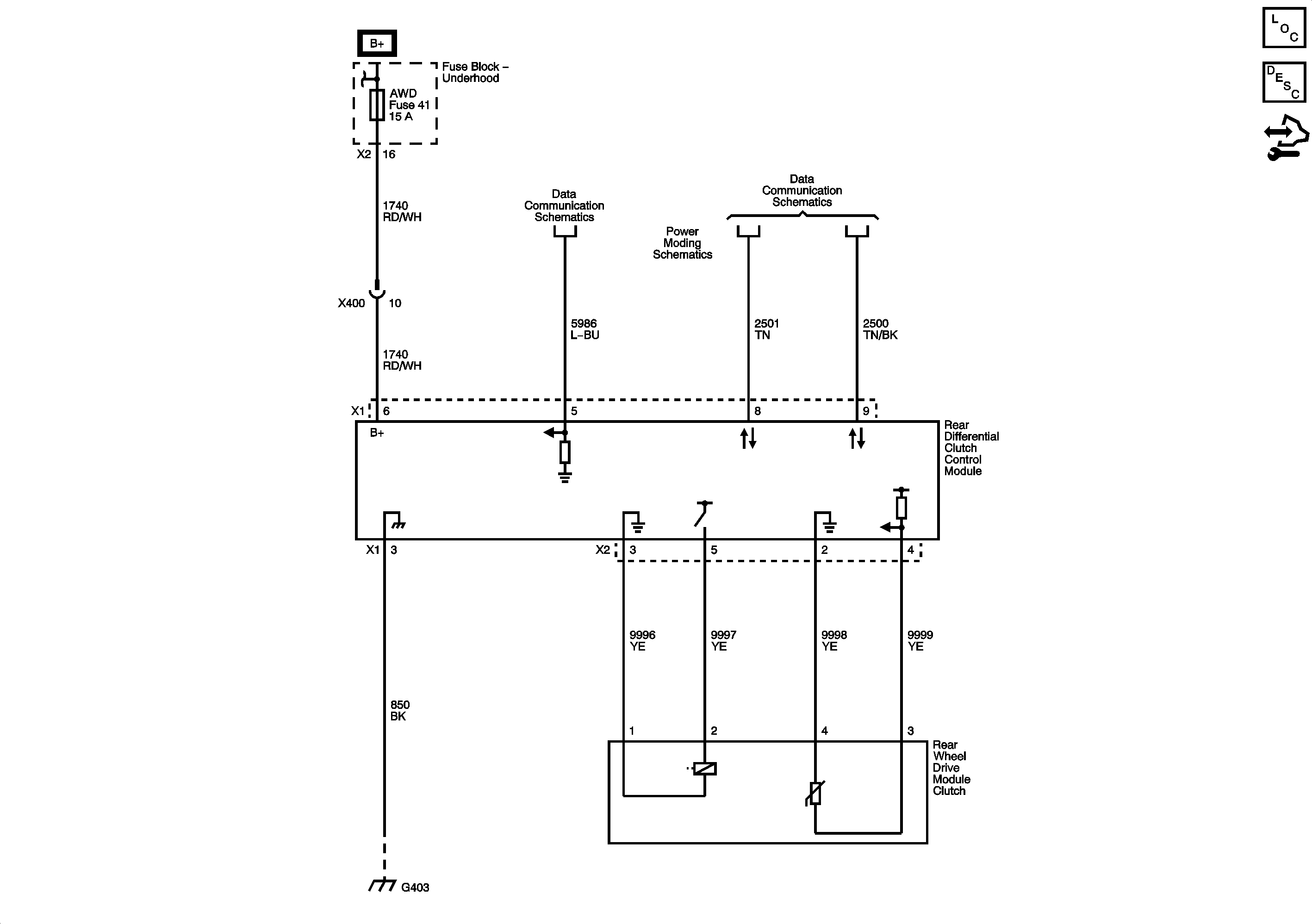
Transfer Case - NVG 900
🢒 All-Wheel Drive Schematics
Transfer Case Control Schematics
Master Electrical Component List
All-Wheel Drive Description and Operation
Control Module References