GM Service Manual Online
For 1990-2009 cars only
Makes
🢒
Pontiac
🢒
2009
🢒
Torrent
🢒
Diagnostic Navigation
🢒
Vehicle Diagnostic Information
🢒 Automatic Transmission Controls Schematics
Figure
1:
Power and Ground
Figure
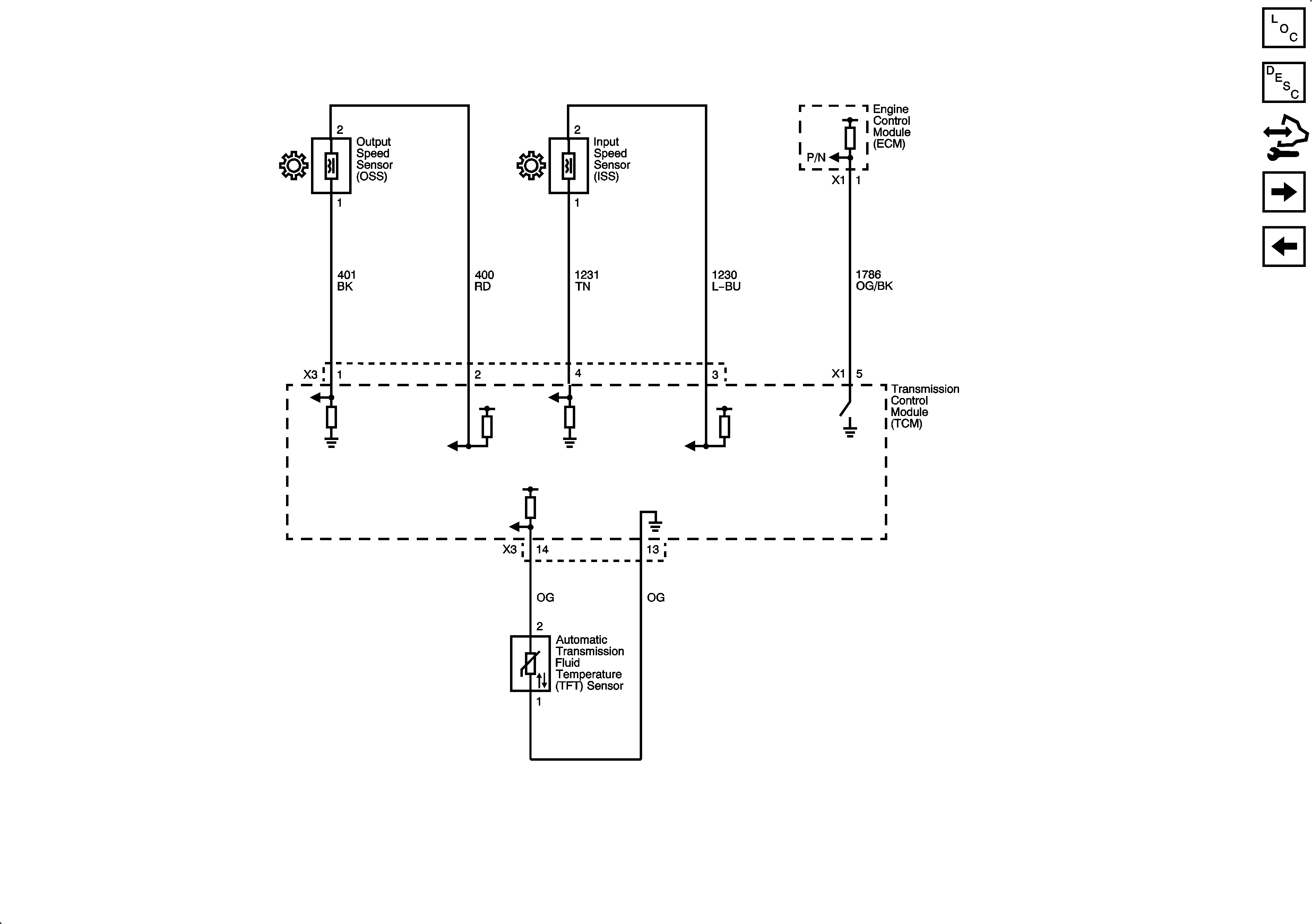
2:
ISS, OSS, and TFT Sensors
Figure
3:
Shift and Pressure Solenoids