GM Service Manual Online
For 1990-2009 cars only

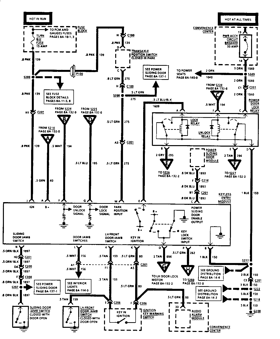
SMU - SEC. 8A-131 (AUTO. DOOR LOCKS) AND SEC. 8A-132

SUBJECT: SERVICE MANUAL UPDATE (8A SECTION)

MODELS: 1994 CHEVROLET LUMINA APV 1994 OLDSMOBILE SILHOUETTE 1994 PONTIAC TRANS SPORT

THIS BULLETIN IS INTENDED AS AN UPDATE TO THE 1994 U-VAN SERVICE MANUAL FOR CHEVROLET, PONTIAC, AND OLDSMOBILE.

THE ATTACHED PAGES REFLECT THE UPDATED INFORMATION IN SECTION 8A-131 (AUTOMATIC DOOR LOCKS) AND SECTION 8A-132 (KEYLESS ENTRY). THESE PAGES SHOULD BE USED IN PLACE OF THE EXISTING PAGES.

FIGURES: 00 ATTACHMENTS: 02


Object Number: 78776  Size: FS


Object Number: 77832  Size: FS

GENERAL MOTORS BULLETINS ARE INTENDED FOR USE BY PROFESSIONAL TECHNICIANS, NOT A "DO-IT-YOURSELFER". THEY ARE WRITTEN TO IMFORM THOSE TECHNICIANS OF CONDITIONS THAT MAY OCCUR ON SOME VEHICLES, OR TO PROVIDE INFORMATION THAT COULD ASSIST IN THE PROPER SERVICE OF A VEHICLE. PROPERLY TRAINED TECHNICIANS HAVE THE EQUIPMENT, TOOLS, SAFETY INSTRUCTIONS AND KNOW-HOW TO DO A JOB PROPERLY AND SAFELY. IF A CONDITION IS DESCRIBED, DO NOT ASSUME THAT THE BULLETIN APPLIES TO YOUR VEHICLE, OR THAT YOUR VEHICLE WILL HAVE THAT CONDITION. SEE A GENERAL MOTORS DEALER SERVICING YOUR BRAND OF GENERAL MOTORS VEHICLE FOR INFORMATION ON WHETHER YOUR VEHICLE MAY BENEFIT FROM THE INFORMATION.

COPYRIGHT 1994 GENERAL MOTORS CORPORATION. ALL RIGHTS RESERVED.