GM Service Manual Online
For 1990-2009 cars only
Makes
🢒
Pontiac
🢒
2005
🢒
Vibe - AWD
🢒
Vehicle Control Systems
🢒
Vehicle DTC Information
🢒 Emission Hose Routing Diagram
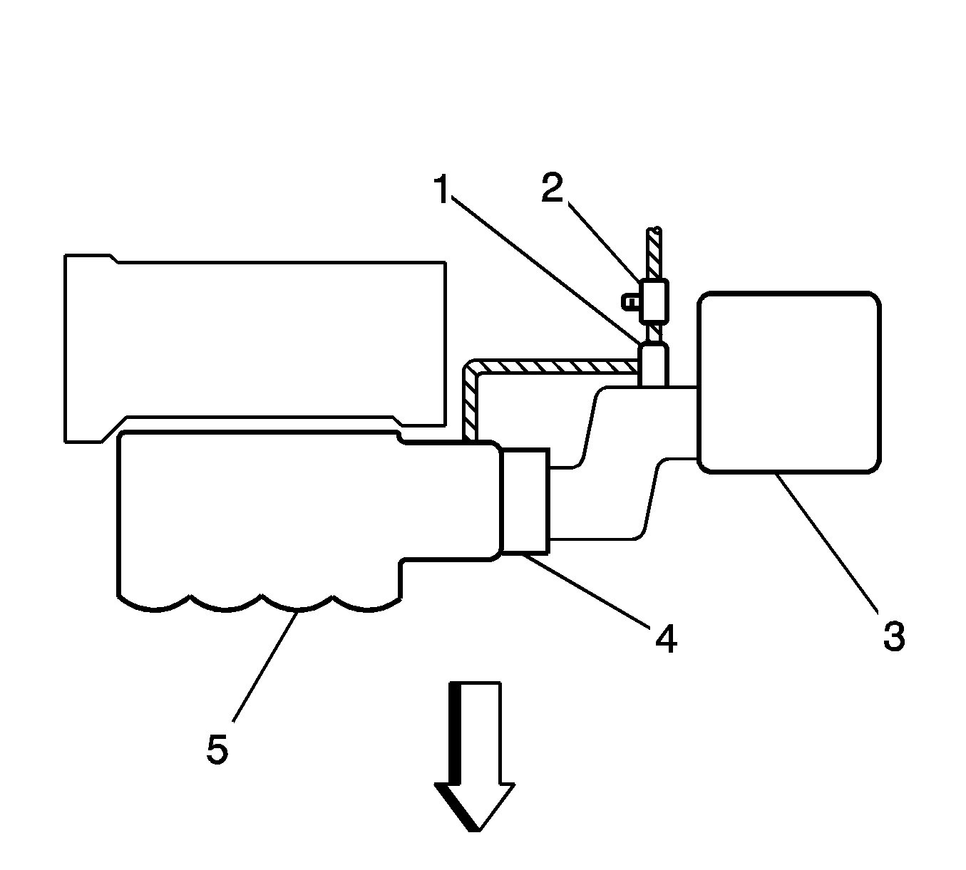
Figure
1:
1.8L - LV6 FWD
(1)
EVAP Canister Purge Solenoid
(2)
EVAP Service Port
(3)
Air Cleaner
(4)
Throttle Body
(5)
Intake Manifold
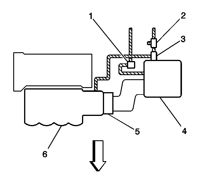
Figure
2:
1.8L - LV6 AWD
(1)
EVAP Canister Vent Solenoid
(2)
EVAP Service Port
(3)
EVAP Canister Purge Solenoid
(4)
Air Cleaner
(5)
Throttle Body
(6)
Intake Manifold