GM Service Manual Online
For 1990-2009 cars only
Makes
🢒
Pontiac
🢒
2005
🢒
Vibe - FWD
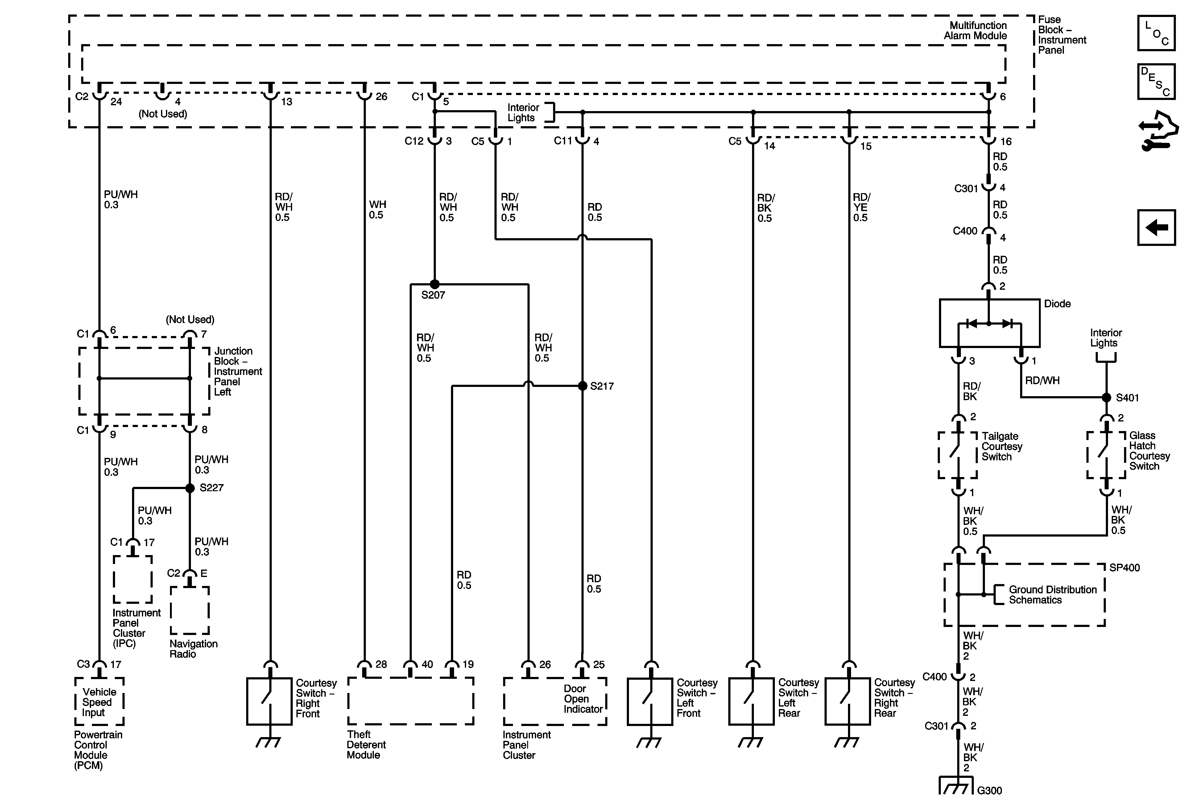
🢒 Park/Neutral Position Switch, BPMV, Multifunction Alarm Module
Park/Neutral Position Switch, BPMV, Multifunction Alarm Module
Park/Neutral Position Switch, Brake Pressure Modulator Valve (BPMV), Multifunction Alarm Module
Master Electrical Component List
Theft Systems Description and Operation
Control Module References
Multifunction Alarm Module, Horn, Hazard, Turn Signal/Headlamp Switches
Dome/Courtesy Lamp Switches
Dome/Courtesy Lamp Switches
G100, G101, G102