GM Service Manual Online
For 1990-2009 cars only

Position

Solenoid

Clutch

Brake

1-Way Clutch

Shift 1

Shift 2

Timing

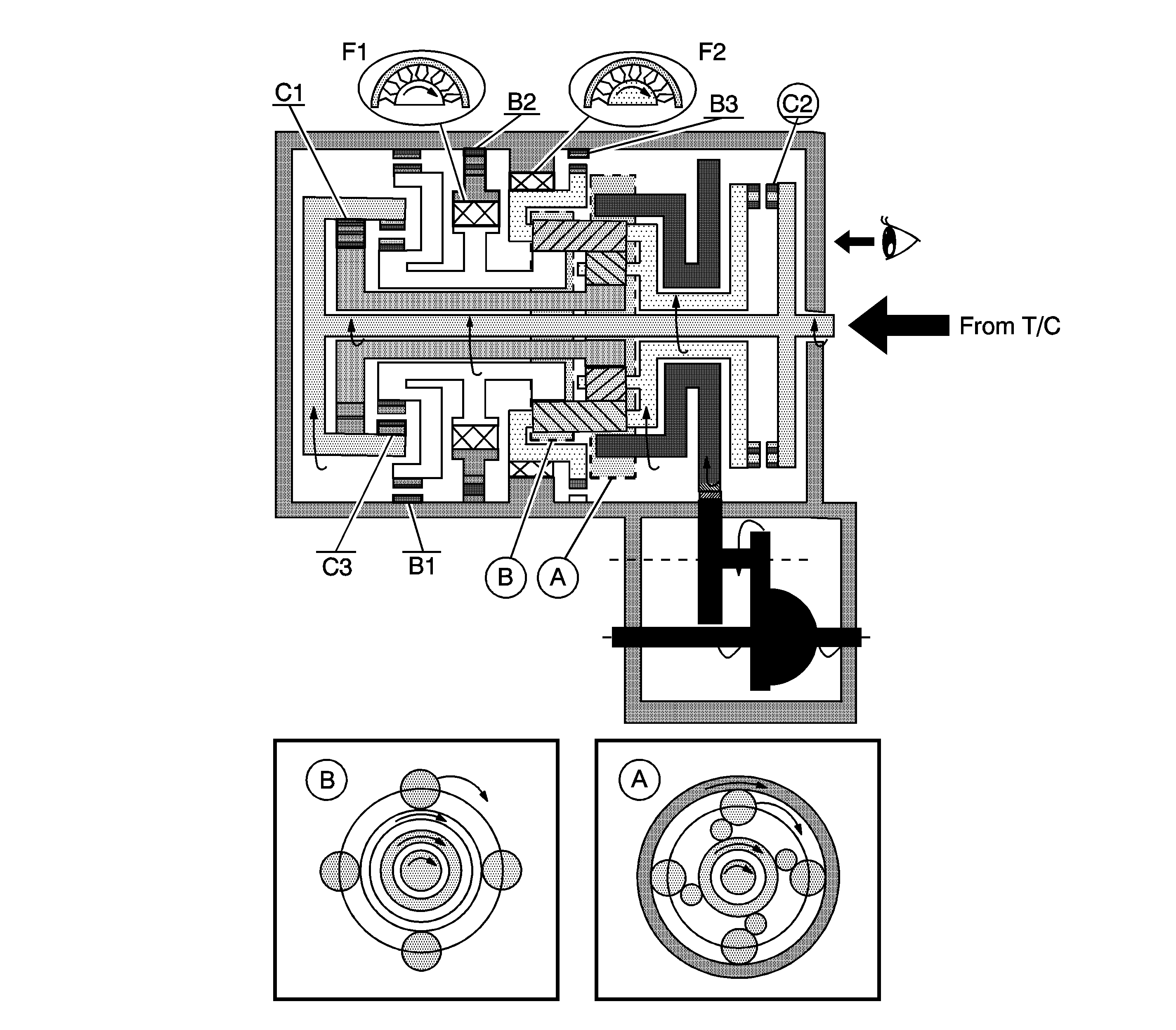
C1

C2

C3

B1

B2

B3

F1

F2

D

3rd

OFF

OFF

OFF

ON

ON

OFF

OFF

ON

OFF

OFF

OFF


Object Number: 1248564  Size: LF

A. Front Planetary Gear

B. Rear Planetary Gear

D - 3rd Gear

  1. The input shaft rotates clockwise.
  2. • When the forward clutch (C1) operates, it connects the input shaft to the front sun gear.
    • When the direct clutch (C2) operates, it connects the input shaft to the planetary carrier.
  3. The planetary short pinion and the planetary long pinion can not rotate itself. The planetary gear unit rotates clockwise as one.
  4. The counter drive gear rotates clockwise.
  5. The counter drive gear rotates counterclockwise.
  6. The differential drive pinion rotates counterclockwise.
  7. The differential rotates clockwise.

Engine Brake

The driving force is connected to the input shaft directory without the 1-way clutch. Therefore the engine brake operates.