GM Service Manual Online
For 1990-2009 cars only

Position

Solenoid

Clutch

Brake

1-Way Clutch

Shift 1

Shift 2

Timing

C1

C2

C3

B1

B2

B3

F1

F2

D

1st

ON

ON

OFF

ON

OFF

OFF

OFF

OFF

OFF

OFF

ON

1

1st

ON

ON

OFF

ON

OFF

OFF

OFF

OFF

ON

OFF

ON


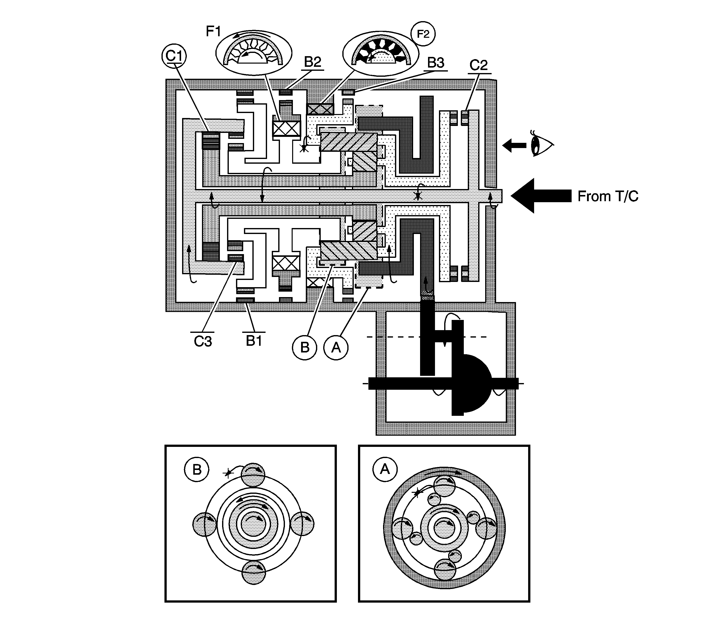
Object Number: 1225588  Size: LF

A. Front Planetary Gear

B. Rear Planetary Gear

D - 1st Gear

  1. The input shaft rotates clockwise.
  2. When the forward clutch (C1) operates , it connects the input shaft to the front sun gear.

  3. The front sun gear rotates clockwise.
  4. The planetary short pinion rotates itself counterclockwise.
  5. The planetary long pinion rotates itself clockwise.
  6. The planetary carrier is going to rotate counterclockwise.
  7. When the one-way clutch No. 2 (F2) operates, it revolves counterclockwise of the planetary carrier.

  8. The ring gear rotates clockwise.
  9. The counter drive gear rotates clockwise.
  10. The counter drive gear rotates counterclockwise.
  11. The differential gear drive pinion rotates counterclockwise.
  12. The differential gear rotates clockwise.

Engine Brake

  1. The counter drive gear and planetary ring gear rotates counterclockwise.
  2. The planetary long pinion rotates itself counterclockwise.
  3. The planetary short pinion rotates itself clockwise.
  4. The planetary carrier revolves clockwise due to rotation itself, counterclockwise of the planetary long pinion. The engine brake does not operate.