Position | Solenoid | Clutch | Brake | 1-Way Clutch | ||||||||
|---|---|---|---|---|---|---|---|---|---|---|---|---|
Shift 1 | Shift 2 | Timing | C1 | C2 | C3 | B1 | B2 | B3 | F1 | F2 | ||
R | V is less than 9 km/h (5 mph) | ON | ON | ON | OFF | OFF | ON | OFF | OFF | ON | OFF | OFF |
|
V is greater than or equal to 9 km/h (5 mph) | ON | ON | ON | OFF | OFF | OFF | OFF | OFF | OFF | OFF | OFF | |
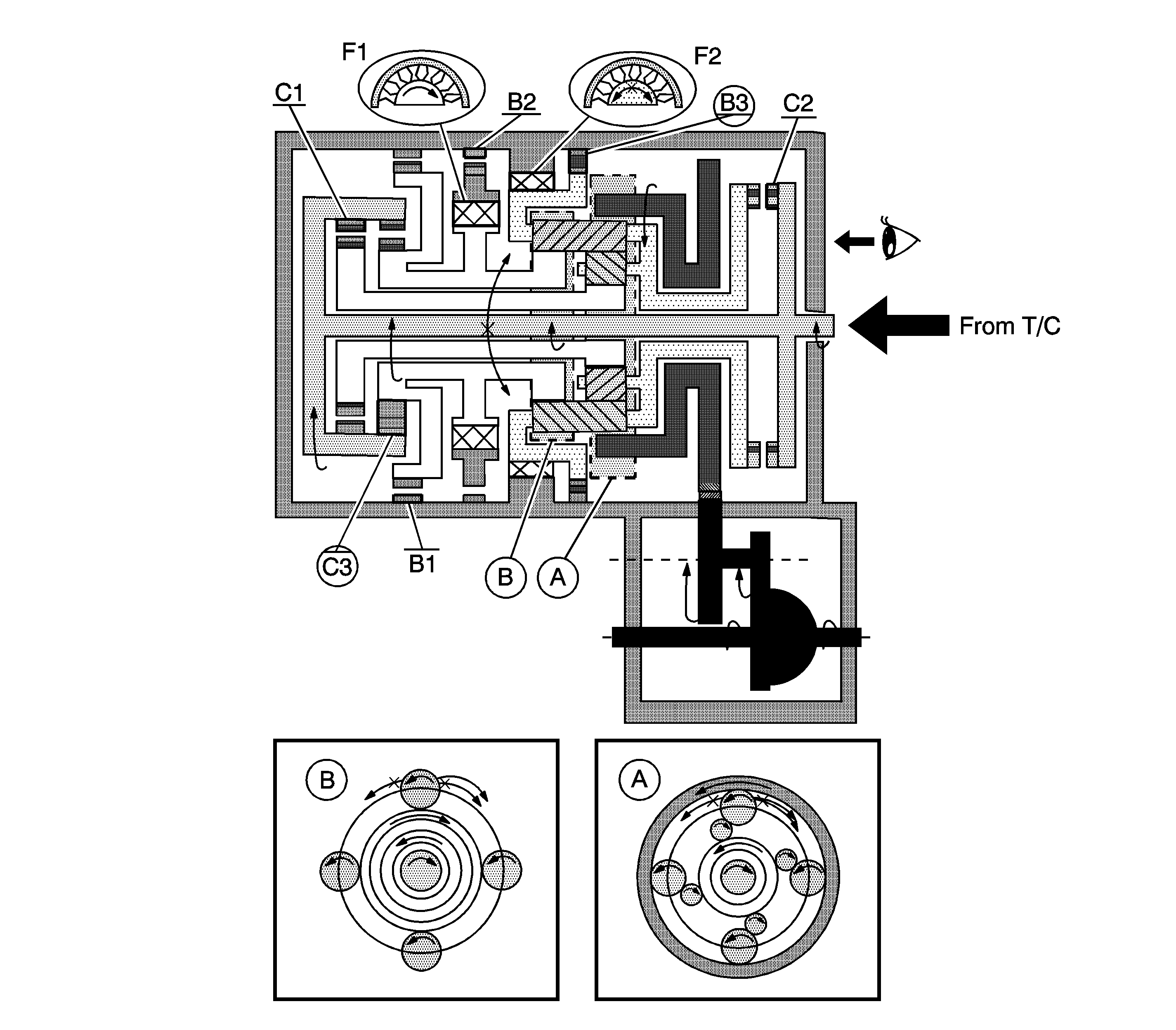
A. Front Planetary Gear
B. Rear Planetary Gear
When the reverse clutch (C3) operates, it connects the input shaft to the rear planetary sun gear.
The driving force is connected to the input shaft directory without the 1-way clutch. Therefore the engine brake operates.