Position
| Solenoid
| Clutch
| Brake
| 1-Way Clutch
|
Shift 1
| Shift 2
| Timing
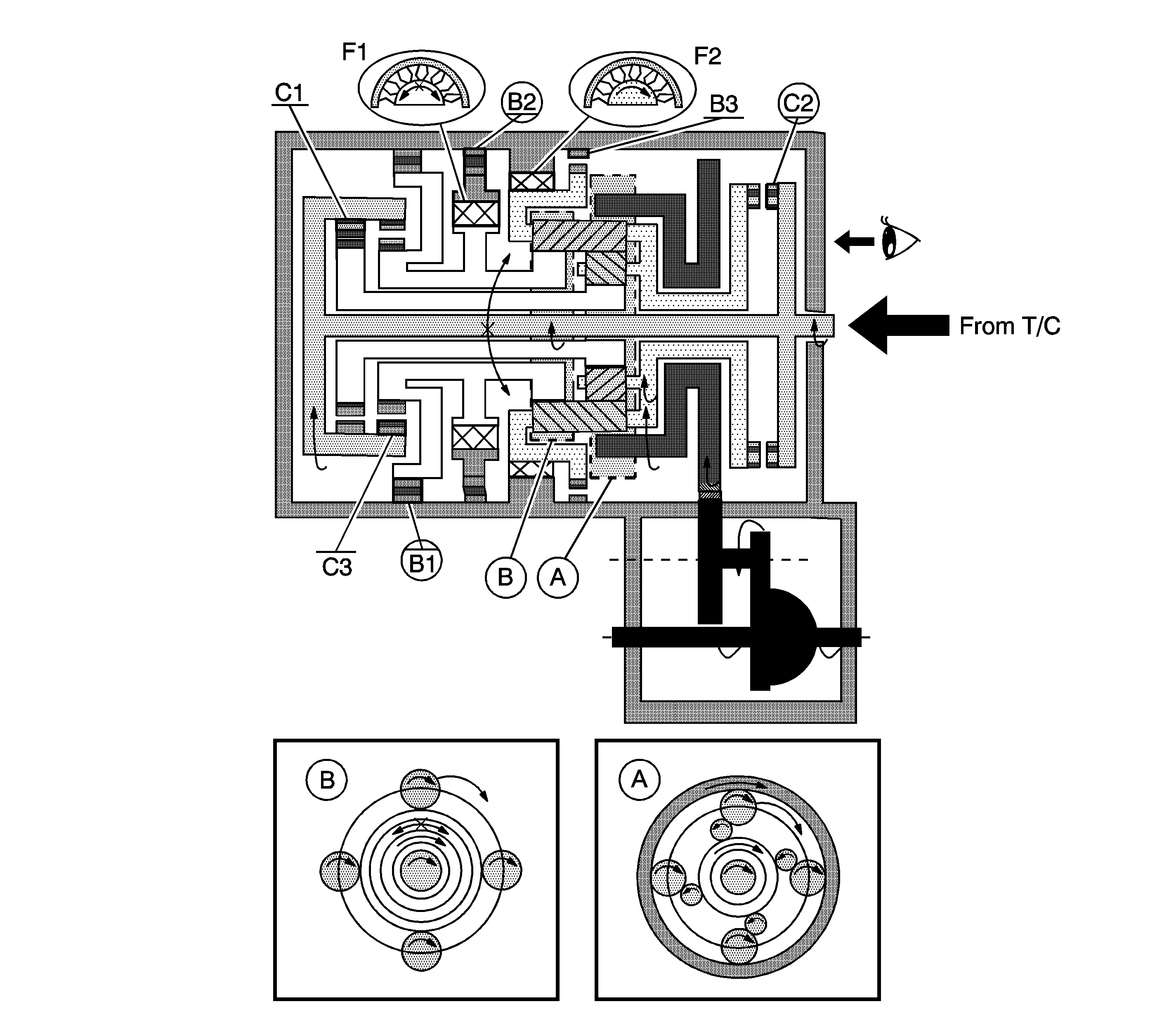
| C1
| C2
| C3
| B1
| B2
| B3
| F1
| F2
|
D
| 4th
| OFF
| ON
| OFF
| OFF
| ON
| OFF
| ON
| ON
| OFF
| OFF
| OFF
|
A. Front Planetary Gear
B. Rear Planetary Gear
D - 4th Gear
- The input shaft rotates clockwise.
When the direct clutch (C2) operates, it connects the input shaft to the planetary carrier.
- The planetary carrier revolves clockwise.
- The planetary long pinion rotates itself clockwise.
- The rear planetary sun gear is going to rotate counterclockwise.
When the O/D and 2nd brake (B1) operates, it rotates the planetary sun gear.
- The planetary long pinion revolves clockwise while rotating itself clockwise.
- The ring gear rotates clockwise.
- The counter drive gear rotates clockwise.
- The counter driven gear rotates counterclockwise.
- The differential gear drive pinion rotates counterclockwise.
- The differential gear rotates clockwise.
Engine Brake
The driving force is connected to the input shaft directory without the 1-way clutch. Therefore the engine brake operates.