GM Service Manual Online
For 1990-2009 cars only
Makes
🢒
Saab
🢒
2005
🢒
9-7x
🢒
Body
🢒
Instrument Panel, Gages, and Console
🢒 Audible Warnings Schematics
Master Electrical Component List
Audible Warnings Description and Operation
Control Module References
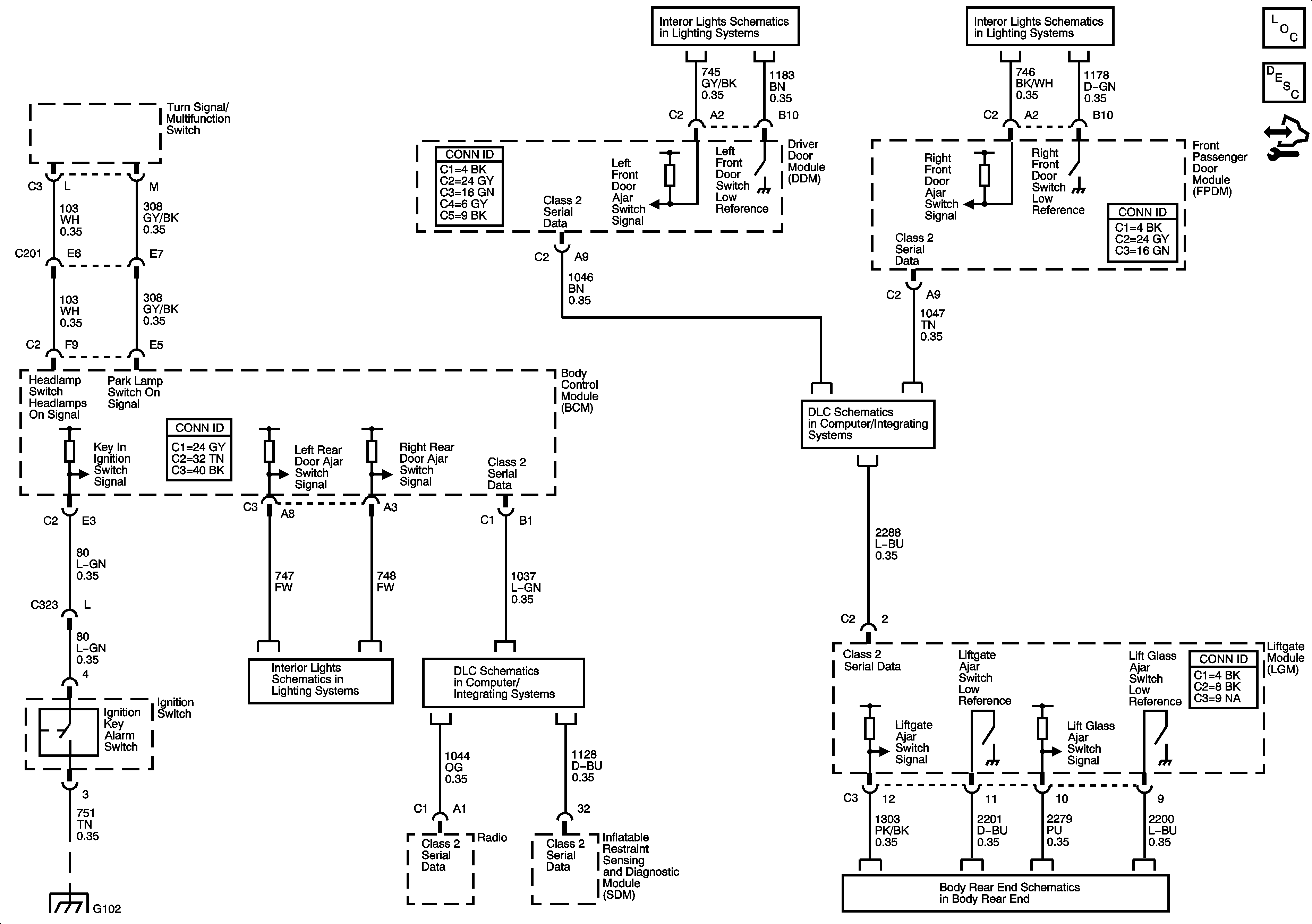
Door Switch Inputs
Door Switch Inputs
G102
Door Switch Inputs
SP 205
SP306
Body Rear End