GM Service Manual Online
For 1990-2009 cars only
Figure 1:

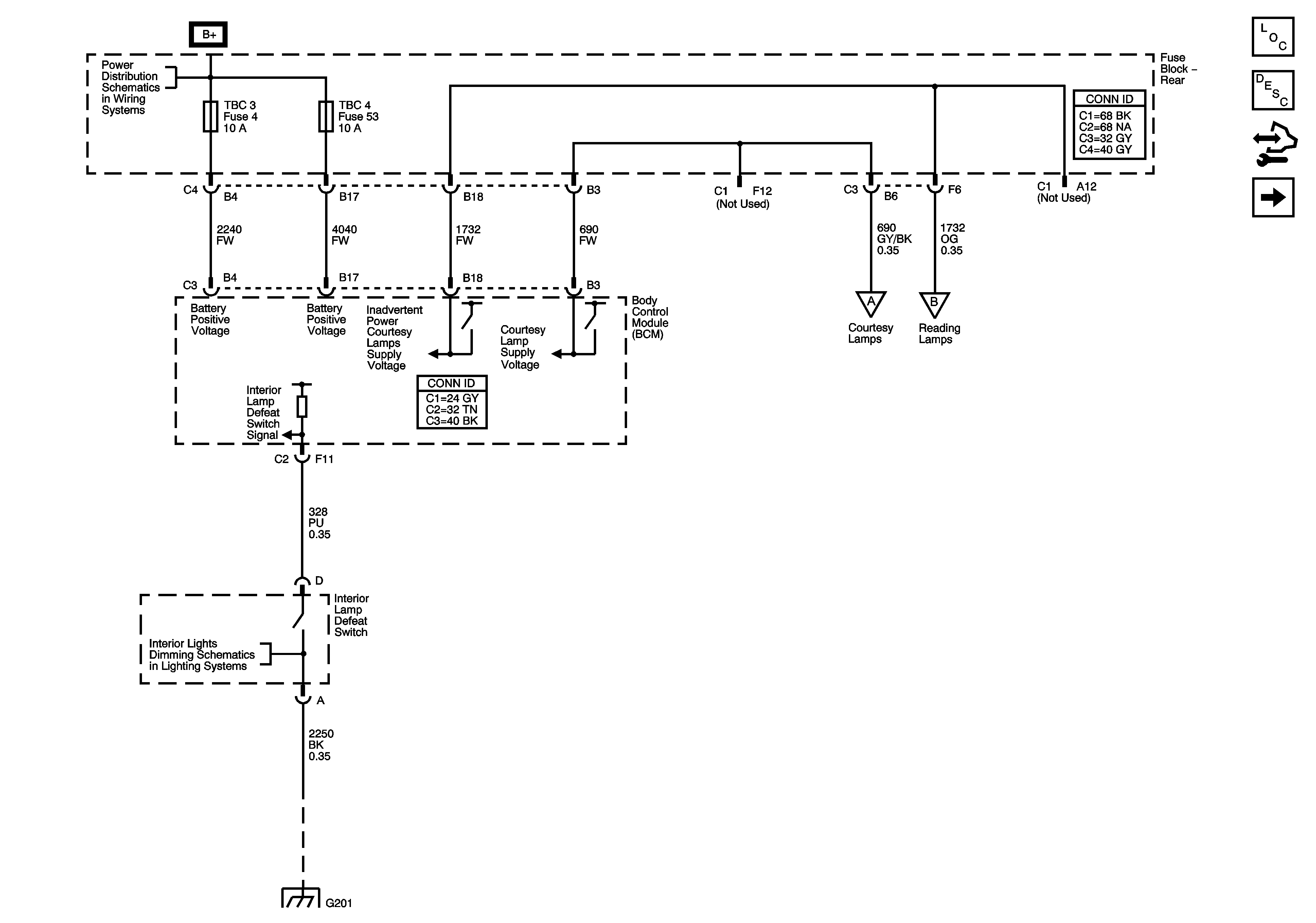
Interior Lamps Controls


Object Number: 1533194  Size: FS
Master Electrical Component List
Interior Lighting Systems Description and Operation
Control Module References
Interior Lamps
B+ Bus - Rear Fuse Block
I/P Dimming Supply - 1 of 2
G201 - 2 of 2 and G305
Interior Lamps
Interior Lamps
Figure 2:

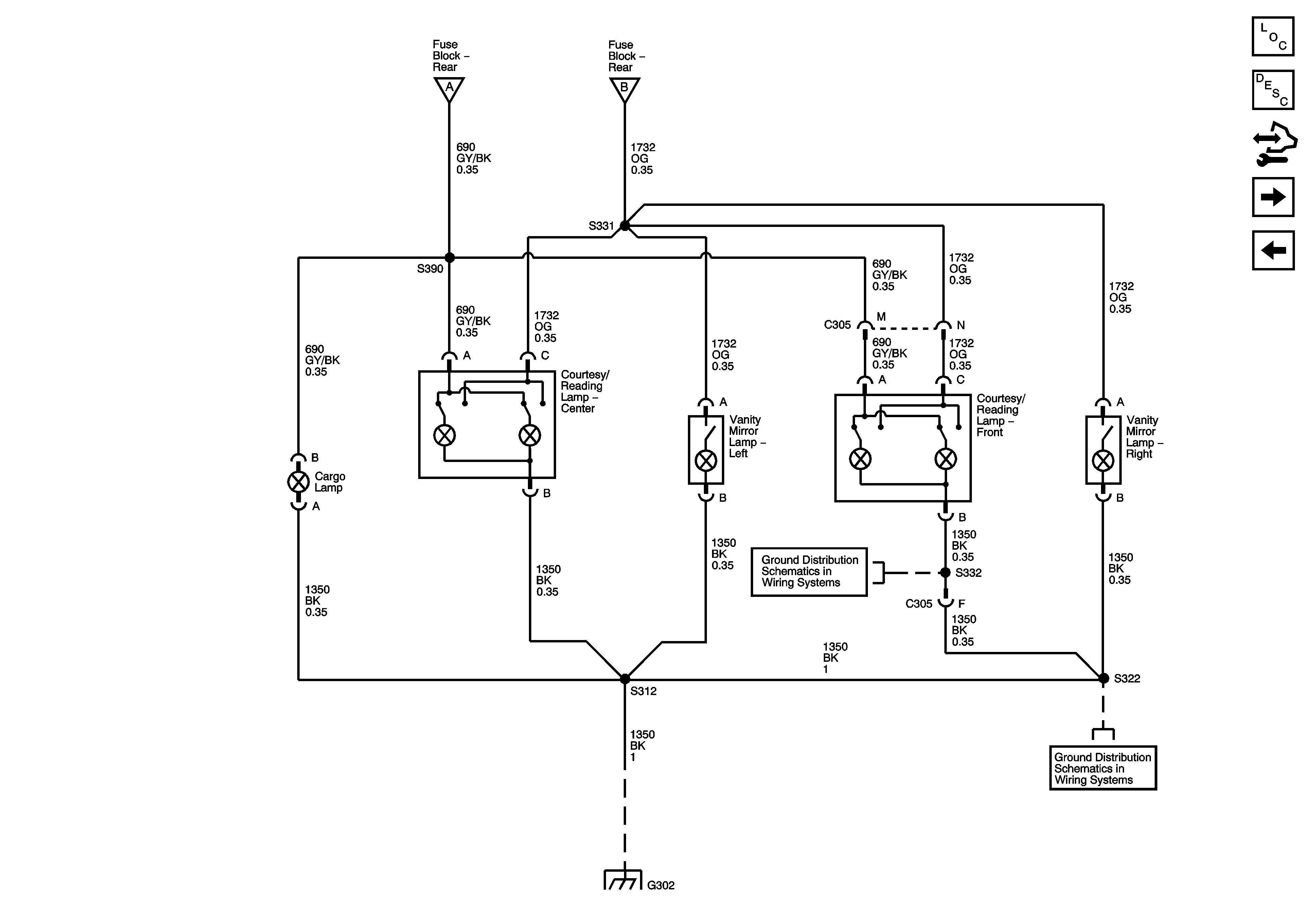
Interior Lamps


Object Number: 1533195  Size: FS
Master Electrical Component List
Interior Lighting Systems Description and Operation
Control Module References
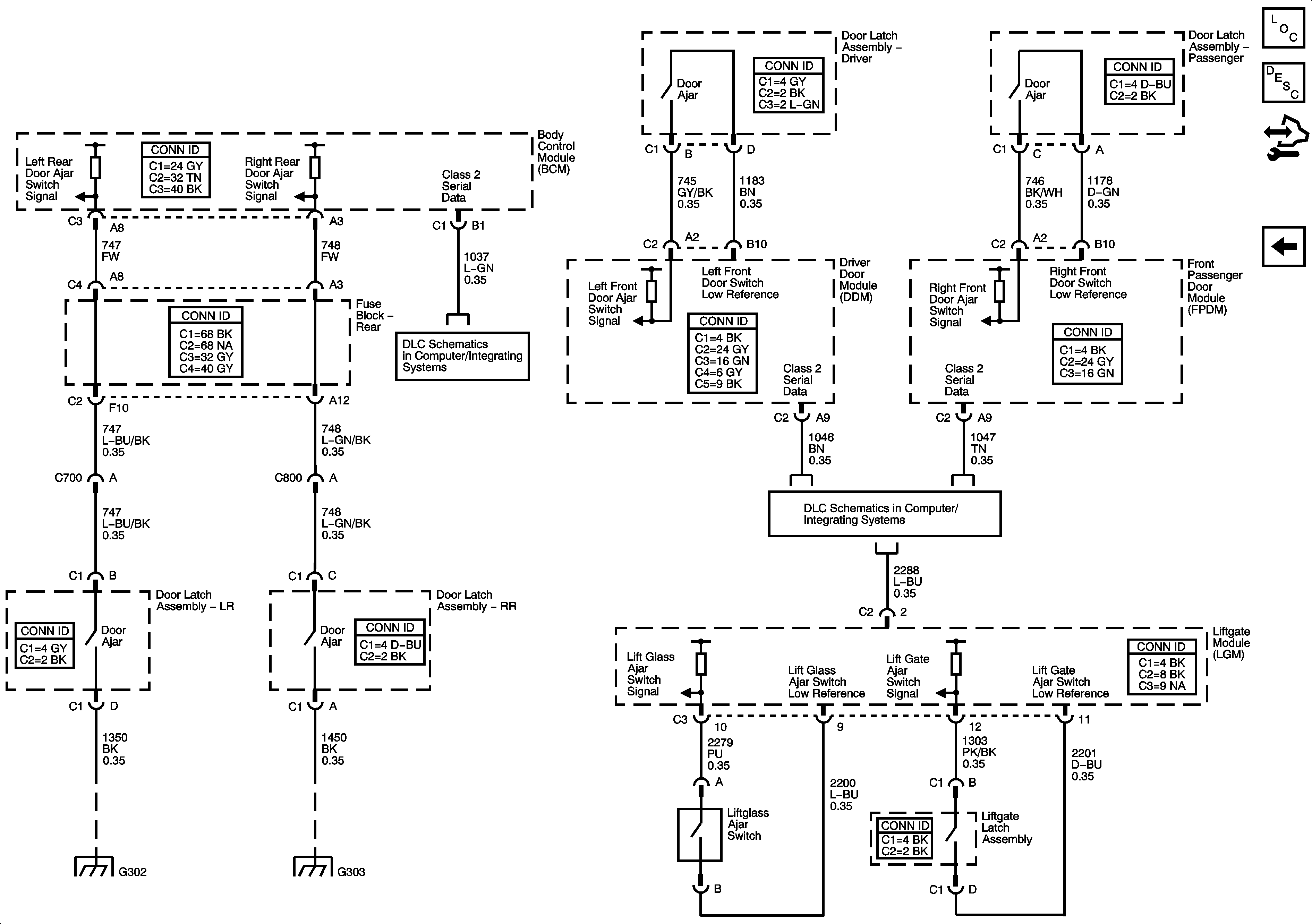
Door Switch Inputs
Interior Lamps Controls
Interior Lamps Controls
Interior Lamps Controls
G302 - 2 of 2 and G306
G302 - 2 of 2 and G306
G302 - 1 of 2, G303, and G304
Figure 3:

Door Switch Inputs


Object Number: 1533196  Size: FS
Master Electrical Component List
Interior Lighting Systems Description and Operation
Control Module References
Interior Lamps
SP 205
SP306
G302 - 1 of 2, G303, and G304
G302 - 1 of 2, G303, and G304