GM Service Manual Online
For 1990-2009 cars only
Makes
🢒
Saab
🢒
2006
🢒
9-7x
🢒 Audible Warning
Audible Warning
Master Electrical Component List
Audible Warnings Description and Operation
Control Module References
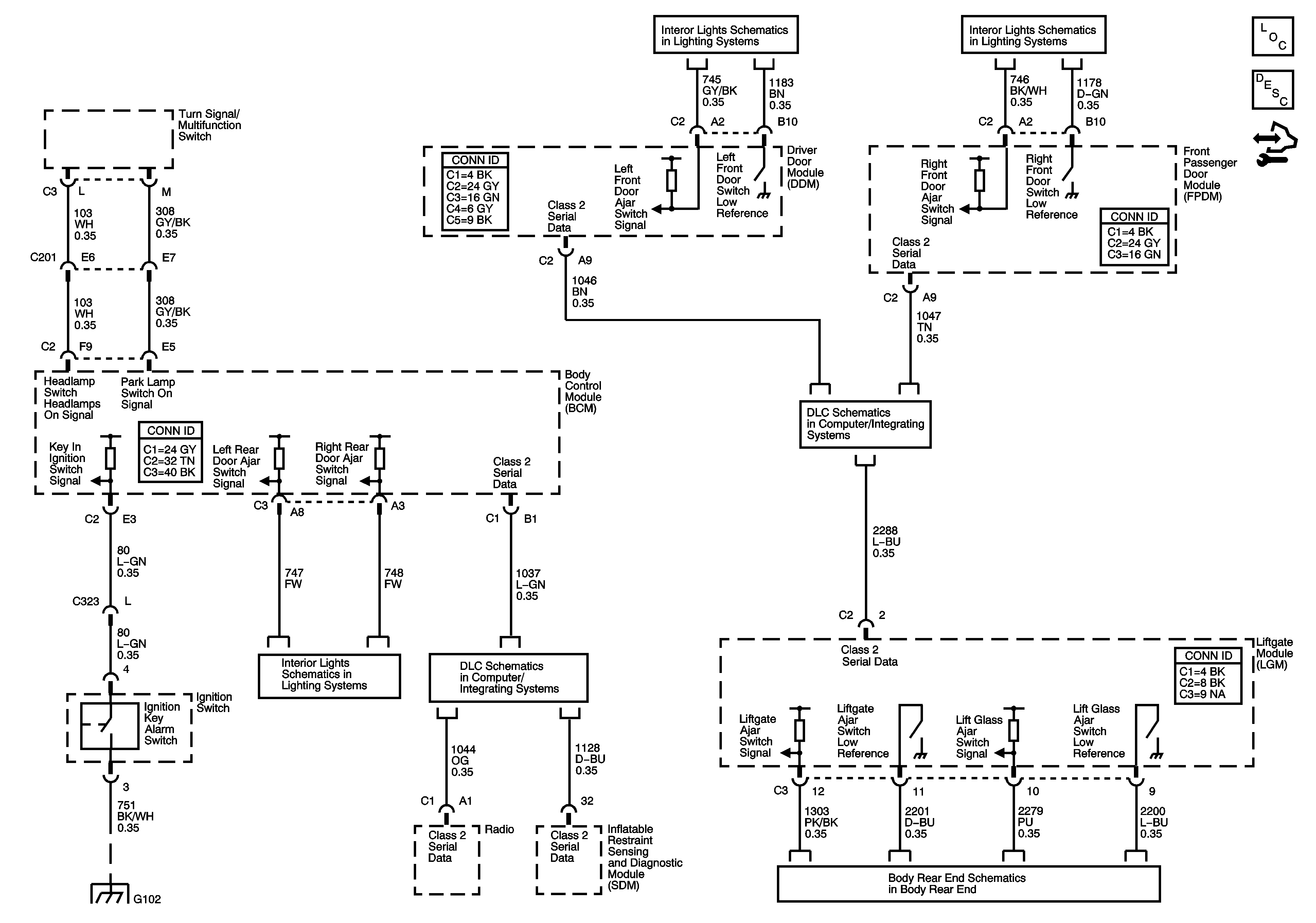
Door Switch Inputs
Door Switch Inputs
G102
Door Switch and Liftgate Inputs
SP 205
SP306
Body Rear End Schematics