GM Service Manual Online
For 1990-2009 cars only
Makes
🢒
Saturn
🢒
2008
🢒
AURA
🢒
Brakes
🢒
Hydraulic Brakes
🢒 Hydraulic Brake Schematics
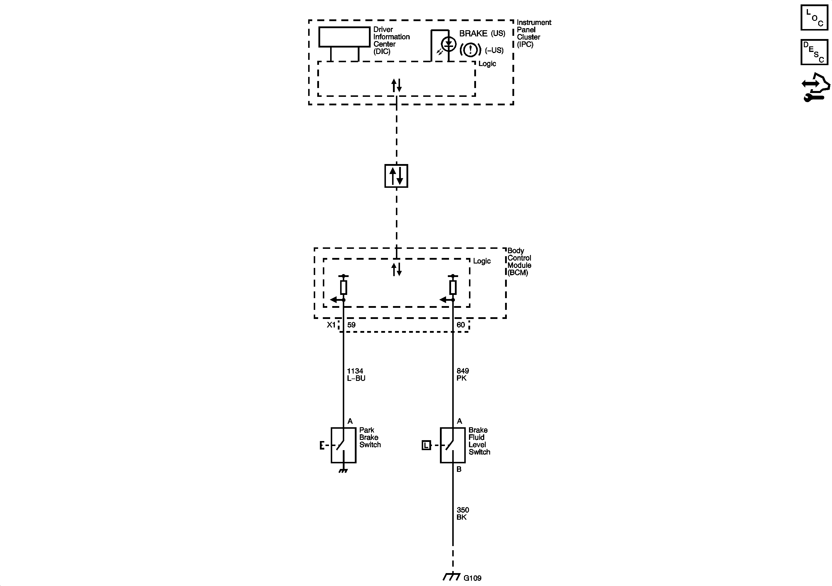
Brake Warning System
Master Electrical Component List
Audible Warnings Description and Operation
Control Module References