GM Service Manual Online
For 1990-2009 cars only
Makes
🢒
Saturn
🢒
2008
🢒
AURA
🢒
Steering
🢒
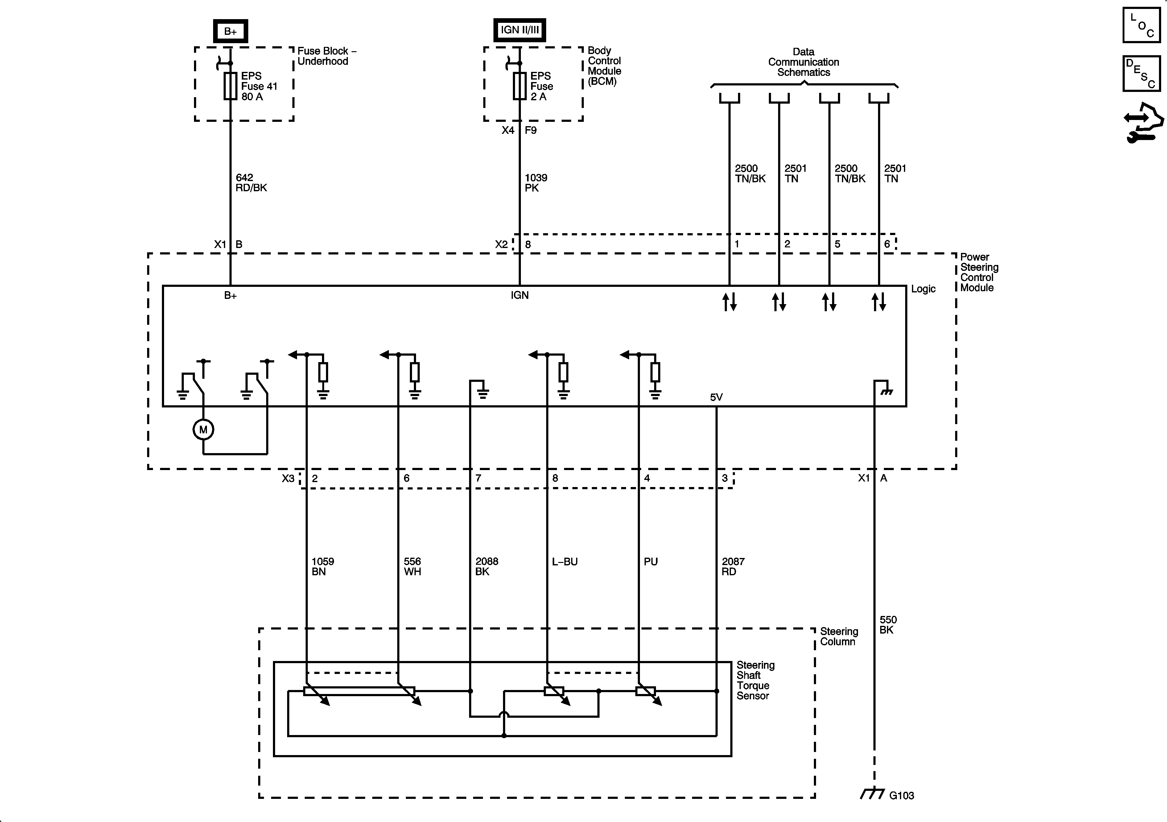
Power Steering
🢒 Power Steering Schematics
Master Electrical Component List
Power Seats System Description and Operation
Control Module References