GM Service Manual Online
For 1990-2009 cars only
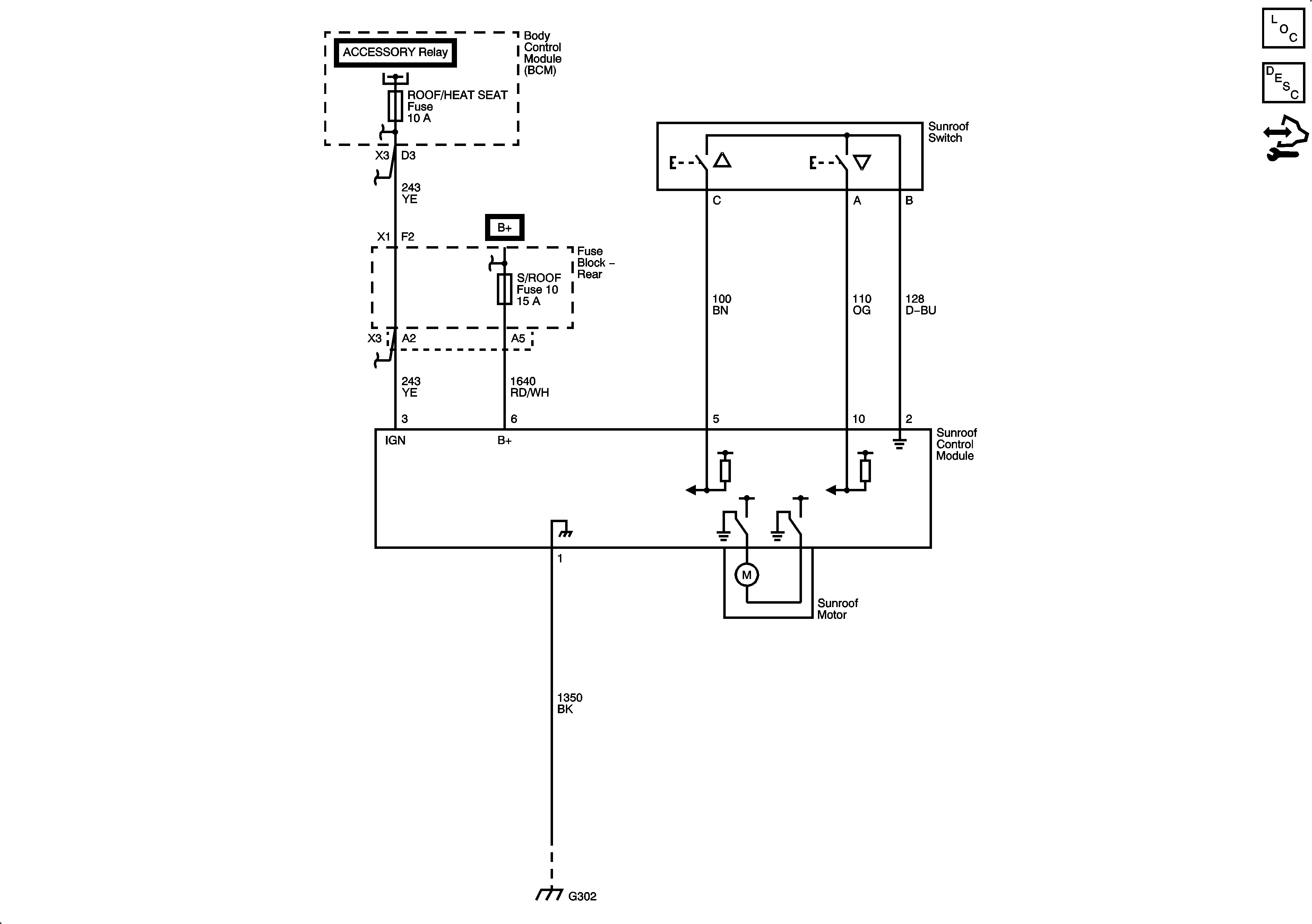
Figure 1:

CF5


Object Number: 1898234  Size: FS
Master Electrical Component List
Sunroof Description and Operation
Control Module References
C3Y
Figure 2:

C3Y


Object Number: 1898236  Size: FS
Master Electrical Component List
Sunroof Description and Operation
Control Module References
CF5