GM Service Manual Online
For 1990-2009 cars only
Makes
🢒
Saturn
🢒
2009
🢒
AURA
🢒
Safety and Security
🢒
Remote Functions
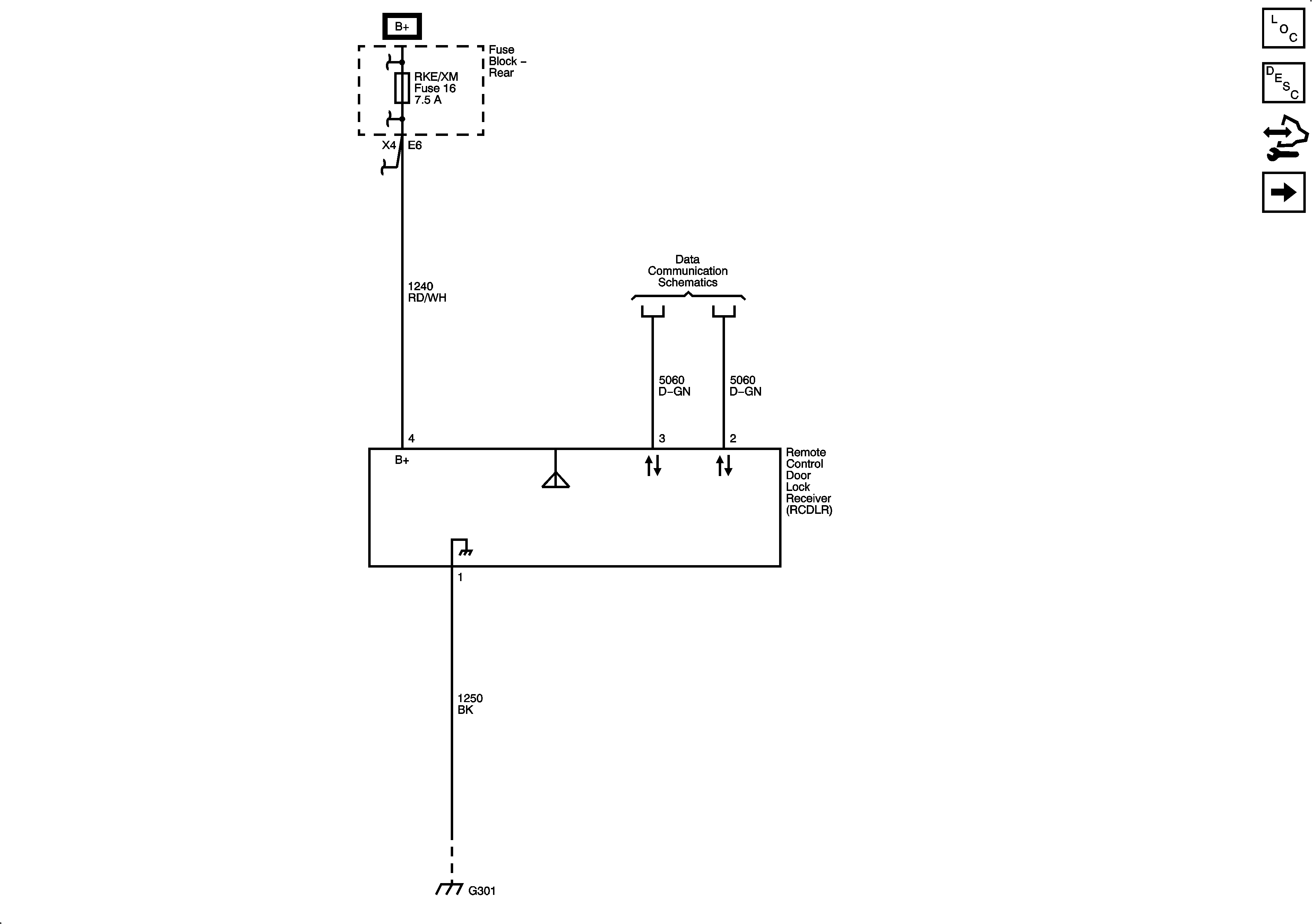
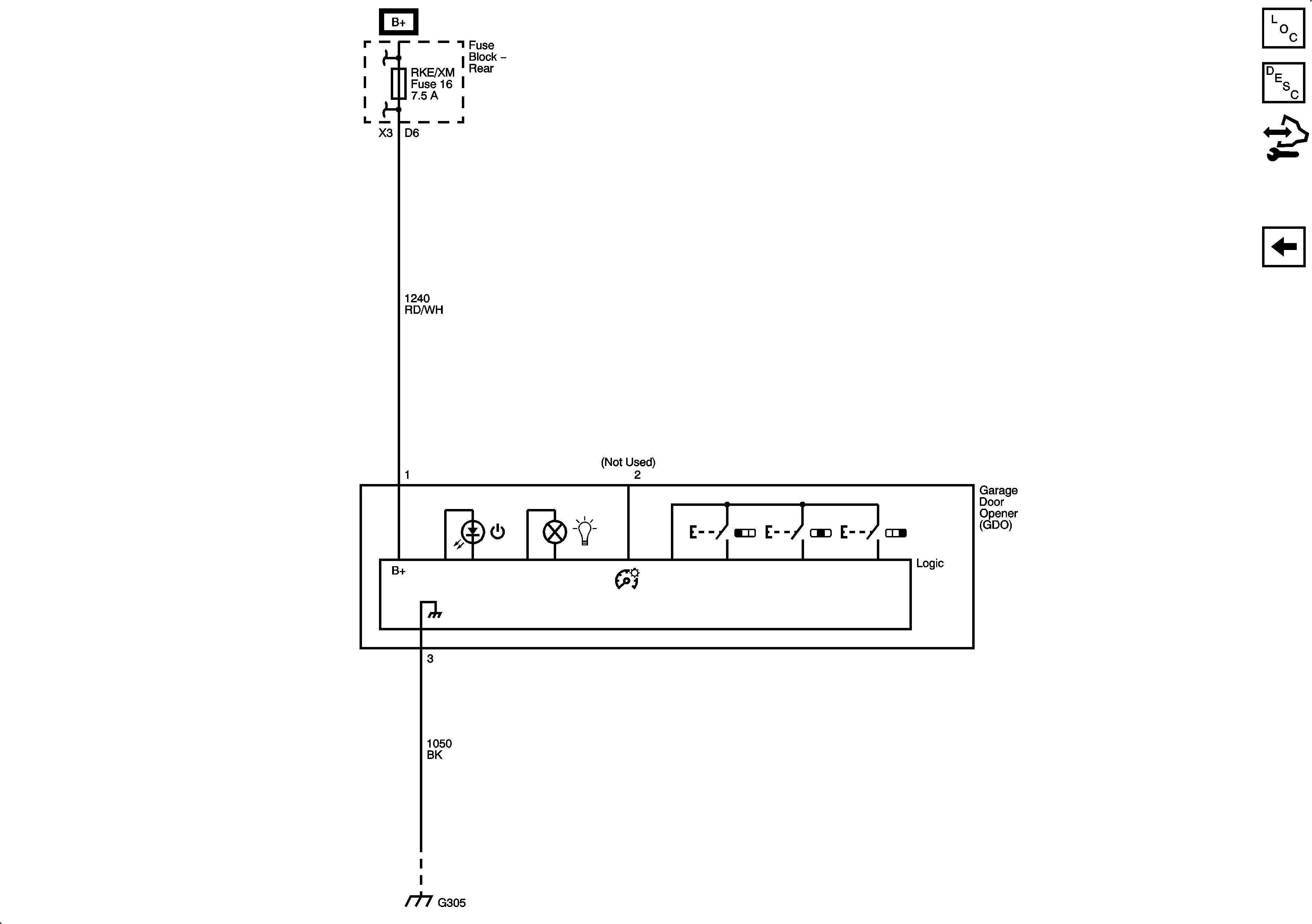
🢒 Remote Function Schematics
Figure
1:
Keyless Entry
Figure
2:
Universal Garage Door Opener