GM Service Manual Online
For 1990-2009 cars only
Makes
🢒
Saturn
🢒
2008
🢒
Astra
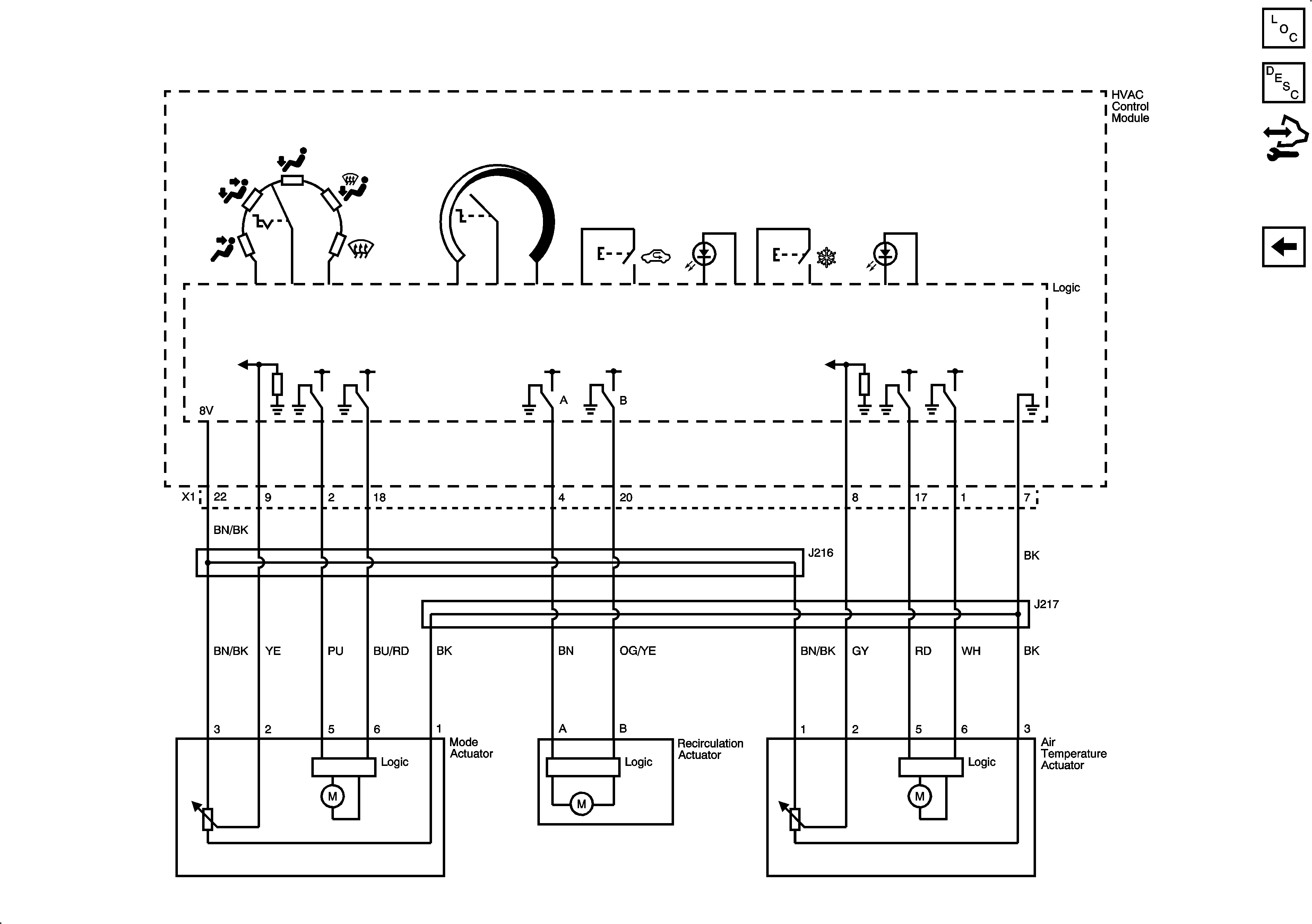
🢒 Mode, Recirculation, and Air Temperature Actuators
Mode, Recirculation, and Air Temperature Actuators
Mode, Recirculation, and Air Temperature Actuators
Master Electrical Component List
Air Temperature Description and Operation
Control Module References
Compressor Controls