GM Service Manual Online
For 1990-2009 cars only

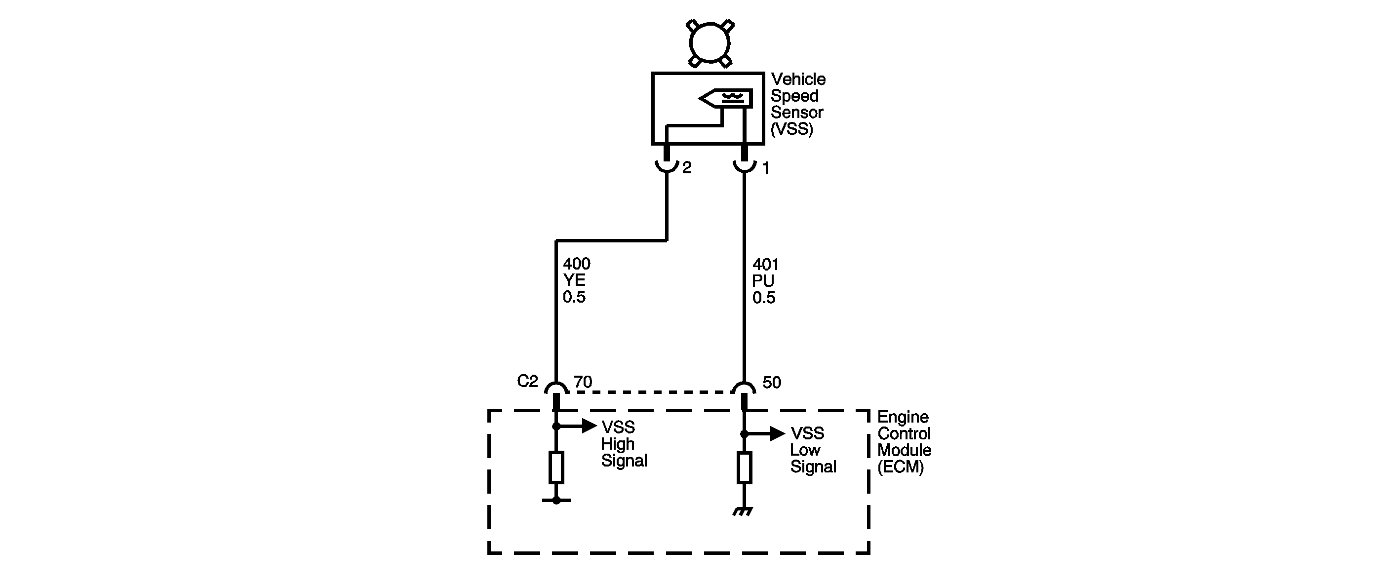
Object Number: 878854  Size: SF
Master Electrical Component List
Manual Transmission Schematics
OBD II Symbol Description Notice

Circuit Description

Vehicle speed information is provided to the engine control module (ECM) by the vehicle speed sensor (VSS). The VSS is a permanent magnet generator that is mounted on the transaxle and produces a pulsing voltage when vehicle speed is over 5 km/h (3 mph). The AC voltage amplitude and frequency increases with vehicle speed. The ECM converts the pulsing voltage into km/h (mph). The ECM supplies the necessary signal to the instrument panel for speedometer, odometer operation and to the cruise control module.

Conditions for Running the DTC

    • No manifold absolute pressure (MAP) sensor DTCs P0107 or P0108.
    • Engine speed is greater than 1,500 RPM.
    • The MAP sensor is greater than 75 kPa.

Conditions for Setting the DTC

Vehicle speed is less than 5 km/h (3 mph) twice during the same ignition cycle for 6.2 seconds.

Action Taken When the DTC Sets

    • The ECM illuminates the malfunction indicator lamp (MIL) on the first consecutive drive trip that the diagnostic runs and fails.
    •  The ECM disables Cruise Control.
    •  The ECM commands the coolant fan ON.
    • The ECM records the operating conditions at the time when the Conditions for Setting the DTC are met. The ECM stores this information as Freeze Frame and Failure Records.
    • The ECM stores P0500 in ECM history.

Conditions for Clearing the MIL/DTC

    • The ECM turns OFF the MIL during the third consecutive trip in which the diagnostic runs and passes.
    • The ECM cancels the DTC default actions when the fault no longer exists and the DTC passes.
    • The ECM clears the DTC from ECM history if the vehicle completes 40 warm-up cycles without an emission related diagnostic fault occurring.
    • A scan tool can clear the MIL/DTC.

Diagnostic Aids

Ensure the VSS is correctly torqued to the transmission housing.

Test Description

The numbers below refer to the step numbers on the diagnostic table.

  1. The vehicle speed detector in the ECM and the VSS are matched so that an open or a short to ground in the VSS low signal circuit will not usually cause a loss of speed signal or a DTC P0502 to set.

  2. This step isolates the short between the VSS and the wiring.

  3. The DMM will detect AC voltage if the VSS high signal circuit is shorted to ground.

Step

Action

Value(s)

Yes

No

1

Did you perform the Diagnostic System Check - Engine Controls?

--

Go to Step 2

Go to Diagnostic System Check - Engine Controls in Engine Controls - 2.2L (L61)

2

    Notice: In order to avoid damage to the drive axles, support the lower control arms in the normal horizontal position. Do not run the vehicle in gear with the wheels hanging down at full travel.

  1. Turn ON the ignition switch, leaving the engine OFF.
  2. Install a scan tool.
  3. Turn ON the ignition with the engine OFF.
  4. Important: Record the Failure Records before clearing the DTCs. Using the Clear Info function erases the Failure Records from the ECM.

  5. Record the DTC Freeze Frame and Failure Records.
  6. Clear the DTC.
  7. Raise the drive wheels.
  8. Support the lower control arms so that the drive axles are in a horizontal, straight, position.
  9. Start the engine.
  10. Allow the engine to idle in gear.

Does the scan tool display vehicle speed above the specified value?

0 km/h (0 mph)

Go to Step 3

Go to Step 4

3

  1. Turn OFF the ignition.
  2. Turn ON the ignition, with the engine OFF.
  3. Review the Freeze Frame data, and note the parameters.
  4. Start the engine.
  5. Operate the vehicle within the Freeze Frame conditions and Conditions for Running the DTC as noted.

Does the scan tool display vehicle speed above the specified value?

0 km/h (0 mph)

Go to Intermittent Conditions in Engine Controls - 2.2L (L61)

Go to Step 4

4

  1. Turn OFF the ignition.
  2. Disconnect the ECM.
  3. Measure the resistance between terminal C2 50 and C2 70.

Is the resistance within the specified range?

977-2,354 ohms

Go to Step 6

Go to Step 5

5

Test the VSS high signal and VSS low signal circuits for the following conditions:

    • An open circuit
    • VSS high signal and VSS low signal circuits shorted together

Refer to Circuit Testing in Wiring Systems.

Did you find and correct a condition?

--

Go to Step 13

Go to Step 10

6

Measure the resistance between terminal C2 70 and ground.

Is the resistance greater than the specified value?

50 K ohms

Go to Step 9

Go to Step 7

7

  1. Leave the DMM connected between terminal C2 70 and ground.
  2. Disconnect the VSS.
  3. Measure the resistance between terminal C2 70 and ground.

Is the resistance greater than the specified value?

50 K ohms

Go to Step 10

Go to Step 8

8

Repair the short to ground in the VSS high signal circuit. Refer to Wiring Repairs in Wiring Systems.

Did you complete the repair?

--

Go to Step 13

--

9

  1. Connect the DMM between terminal C2 50 and C2 70.
  2. Measure the AC voltage with the DMM while rotating the drive wheels by hand.

Is the AC voltage equal to or greater than the specified value?

0.5 V

Go to Step 12

Go to Step 10

10

  1. Remove the VSS. Refer to Vehicle Speed Sensor Replacement .
  2. Inspect the VSS and the VSS rotor for the following conditions:
  3. • VSS damage
    • VSS rotor damage
    • Excessive air gap between the VSS rotor and the VSS
    • Incorrect alignment between the VSS and the VSS rotor
  4. Repair or replace any of the above items as necessary.

Did you find and correct a condition?

--

Go to Step 13

Go to Step 11

11

Replace the VSS. Refer to Vehicle Speed Sensor Replacement .

Did you complete the repair?

--

Go to Step 13

--

12

Replace the ECM. Refer to Engine Control Module Replacement in Engine Controls - 2.2L (L61).

Is the action complete?

--

Go to Step 13

--

13

  1. Select DTC.
  2. Select Clear Info.
  3. Operate the vehicle in order to achieve a vehicle speed above 5 km/h (3 mph) for more than 5 seconds.
  4. Select Specific DTC.
  5. Enter DTC P0502.

Has the test run and passed?

--

Go to Step 14

Go to Step 2

14

With the scan tool, observe the stored information, capture info and DTC info.

Does the scan tool display any DTCs that you have not diagnosed?

--

Go to Diagnostic Trouble Code (DTC) List in Engine Controls 2.2L (L61)

System OK