GM Service Manual Online
For 1990-2009 cars only
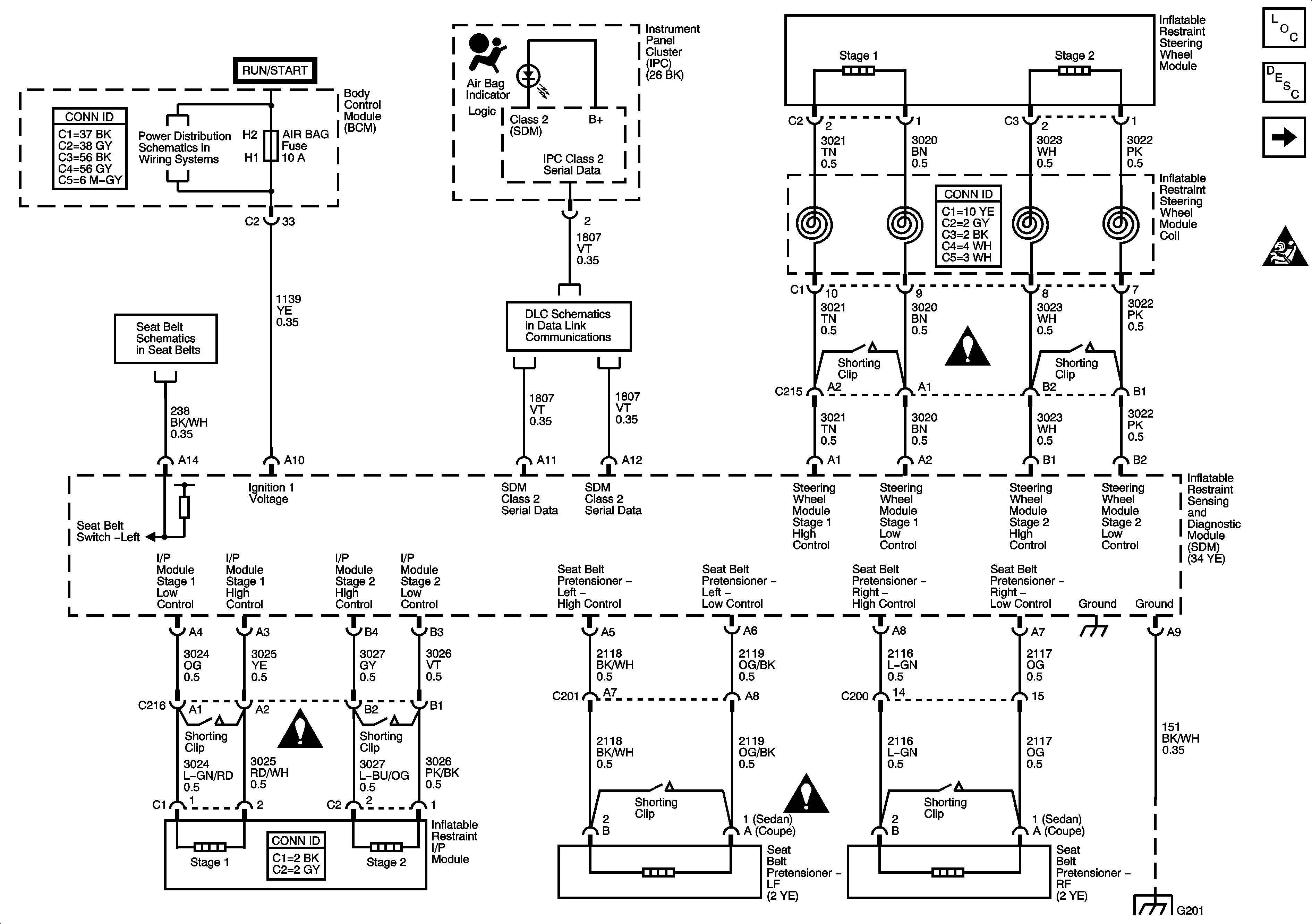
Figure 1:

DLC, Frontal Impact, Ground, Indicator, and Power


Object Number: 1255379  Size: FS
Master Electrical Component List
SIR System Description and Operation
Side Impact - ASF
SIR Caution for Zoning
Fuse Block - Underhood Fuses: ERLS and Injectors, BCM Fuses: Air Bag, EPS
Seat Belts Schematics
Data Link Communication Schematics
SIR Schematic Icons
SIR Schematic Icons
SIR Schematic Icons
G201
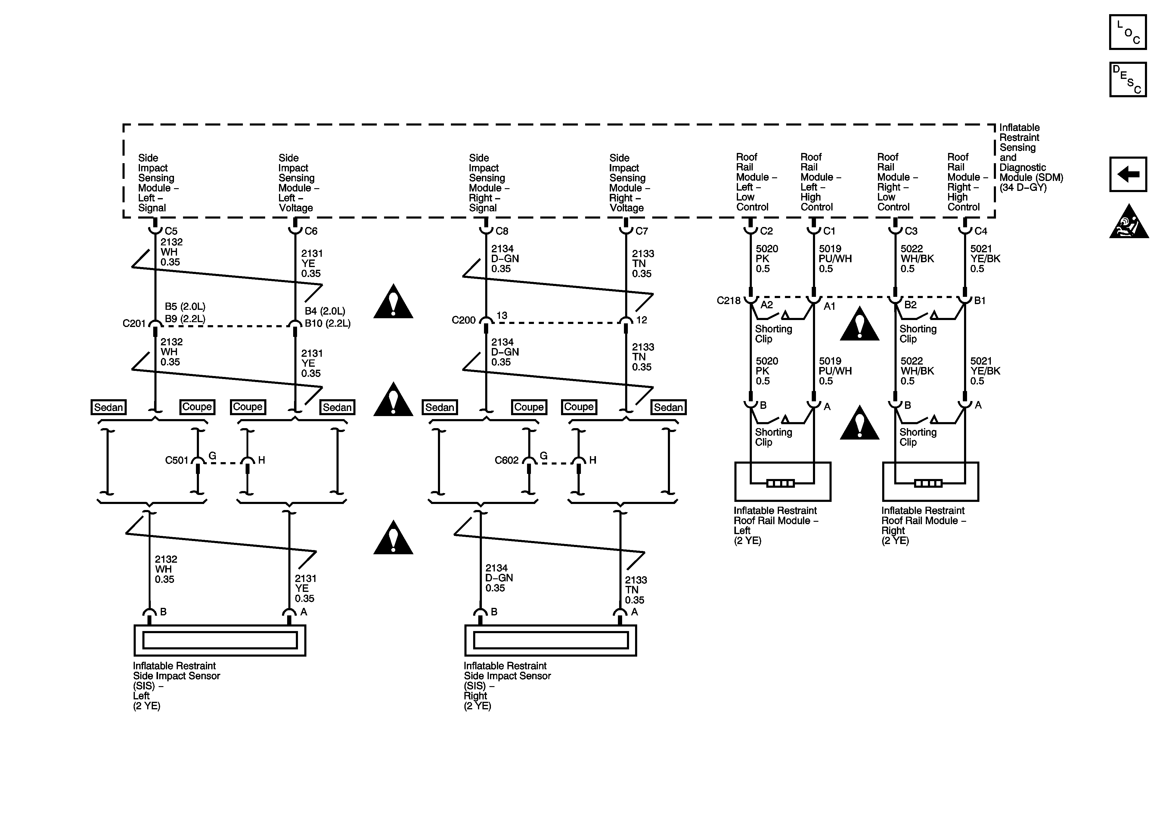
Figure 2:

Side Impact - ASF


Object Number: 1255381  Size: FS
Master Electrical Component List
SIR System Description and Operation
SIR Indicator and Power
SIR Caution for Zoning
SIR Schematic Icons
SIR Schematic Icons
SIR Schematic Icons
SIR Schematic Icons
SIR Schematic Icons