GM Service Manual Online
For 1990-2009 cars only

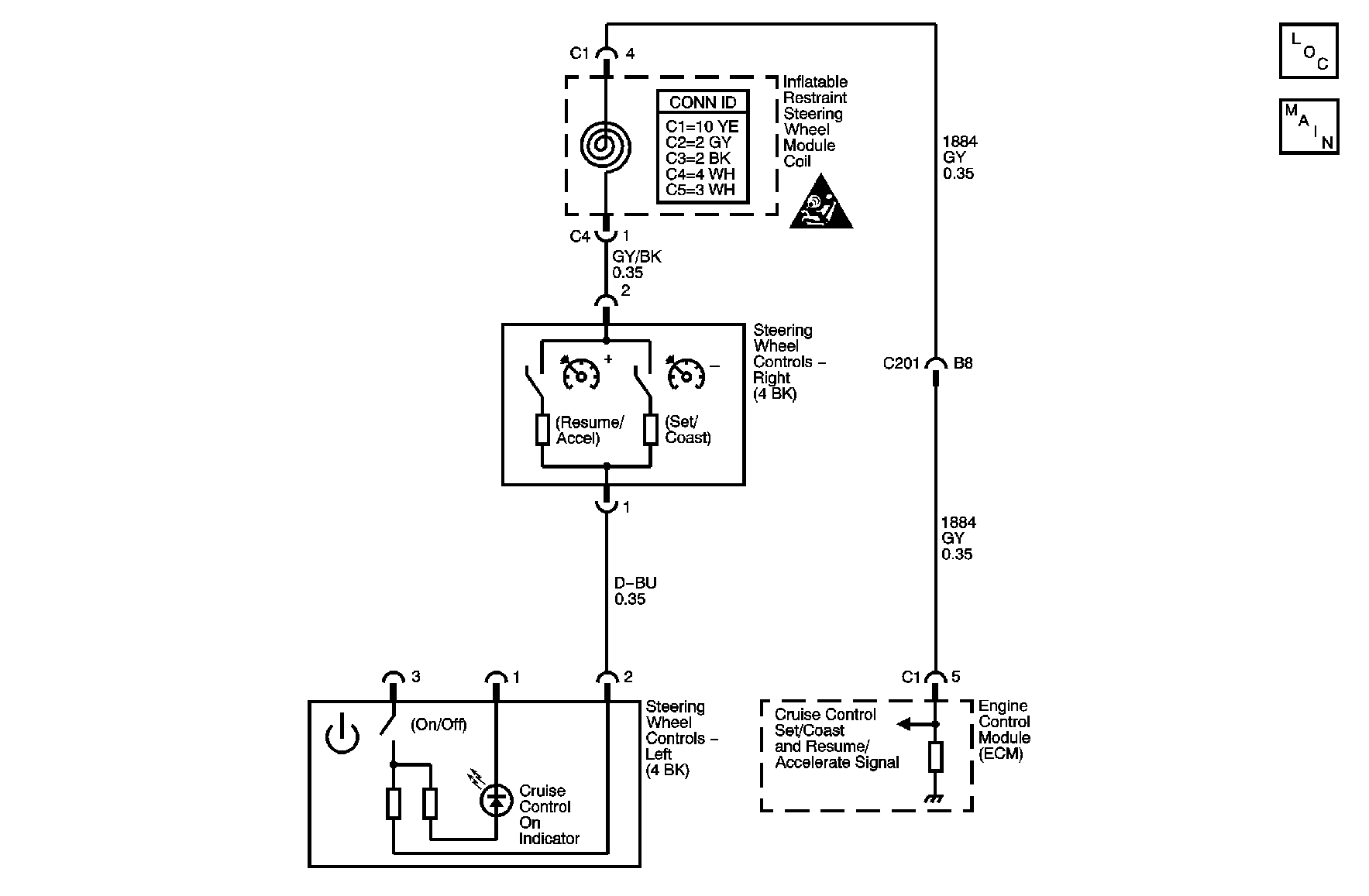
Object Number: 891292  Size: MF

Circuit Description

The cruise control switch is an input to the engine control module (ECM). The switch has 4 positions: On, Off, Resume/Accel, and Set/Coast. Switch voltage at the ECM varies depending on switch position. If the ECM detects a switch voltage that is out of range for longer than 3 seconds, DTC P0565 sets.

Conditions for Running the DTC

Continuously when engine is running.

Conditions for Setting the DTC

    • The cruise switch is On and the input voltage is less than 0.47 volts or greater than 0.93 volts.
    • The RES/ACCEL switch is depressed, with the cruise switch ON and the input voltage is less than 1.15 volts or greater than 2.0 volts.
    • The SET/COAST switch depressed, with the cruise switch On and the input voltage is less than 2.63 volts or greater than 4.32 volts.

Action Taken When the DTC Sets

The ECM stores conditions which were present when the DTC set as Failure Records only. This information will not be stored as Freeze Frame Records.

Conditions for Clearing the MIL/DTC

    • The DTC becomes history when the conditions for setting the DTC are no longer present.
    • The history DTC clears after 40 malfunction free warm-up cycles.
    • The ECM receives a clear code command from the scan tool.

Diagnostic Aids

Check for the following condition:

Open, short to ground or short to voltage on the Cruise Control Set/Coast and Resume/Accelerate Switch Signal circuit will disable cruise.

If DTC P0565 cannot be duplicated, the information included in the Failure Records data can be useful in determining how many ignition cycles have passed since the DTC was last set.

Test Description

The number below refers to the step number on the diagnostic table.

  1. This vehicle is equipped with a ECM which utilizes an electrically erasable programmable read-only memory (EEPROM). When the ECM is replaced, the new ECM must be programmed.

Step

Action

Yes

No

Connector End View References: Cruise Control Connector End Views

1

Did you perform the Diagnostic System Check - Cruise Control?

Go to Step 2

Go to Diagnostic System Check - Cruise Control

2

  1. Install a scan tool.
  2. Start the engine.
  3. Cruise switch OFF.
  4. With a scan tool, monitor the DTC information for DTC P0565 in the ECM.

Is DTC P0565 active?

Go to Step 3

Go to Step 9

3

  1. Turn OFF the ignition.
  2. Disable the SIR system. Refer to SIR Disabling and Enabling in SIR.
  3. Remove Cruise On/Off switch. Refer to Steering Wheel Control Switch Assembly Replacement in Steering Wheel and Column.
  4. Disconnect Cruise On/Off switch harness connector.
  5. Start the engine.
  6. With a scan tool, monitor the DTC information for DTC P0565 in the ECM.

Is DTC P0565 active?

Go to Step 4

Go to Step 8

4

  1. Turn OFF the ignition.
  2. Disconnect SIR roll connector. Refer to Inflatable Restraint Steering Wheel Module Coil Replacement in SIR.
  3. Start the engine.
  4. With a scan tool, monitor the DTC information for DTC P0565 in the ECM.

Is DTC P0565 active?

Go to Step 5

Go to Step 7

5

Test the Cruise Control Set/Coast and Resume/Accelerate Switch Signal circuit for a short to voltage. Refer to Circuit Testing and Wiring Repairs in Wiring Systems.

Did you find and correct the condition?

Go to Step 13

Go to Step 6

6

Important: The replacement engine control module (ECM) must be programmed.

Replace ECM. Refer to Engine Control Module Replacement in Engine Controls - 2.2L (L61).

Did you complete the repair?

Go to Step 13

--

7

Replace the SIR roll connector. Refer to Inflatable Restraint Steering Wheel Module Coil Replacement in SIR.

Did you complete the repair?

Go to Step 13

--

8

Replace cruise On/Off switch. Refer to Steering Wheel Control Switch Assembly Replacement in Steering Wheel and Column.

Did you complete the repair?

Go to Step 13

--

9

  1. Start the engine.
  2. With a scan tool, monitor the DTC information for DTC P0565 in the ECM while holding cruise control switch ON for 3 seconds.

Is DTC P0565 active?

Go to Step 8

Go to Step 10

10

  1. Start the engine.
  2. Cruise control switch ON.
  3. With a scan tool, monitor the DTC information for DTC P0565 in the ECM while depressing SET/COAST for 3 seconds.

Is DTC P0565 active?

Go to Step 12

Go to Step 11

11

  1. Start the engine.
  2. Cruise control switch ON.
  3. With a scan tool, monitor the DTC information for DTC P0565 in the ECM while depressing RES/ACCEL for 3 seconds.

Is DTC P0565 active?

Go to Step 12

Go to Diagnostic Aids

12

Replace the Set/Coast/Resume/Accel switch. Refer to Steering Wheel Control Switch Assembly Replacement in Steering Wheel and Column.

Did you complete the replacement?

Go to Step 13

--

13

  1. Use a scan tool in order to clear the DTC.
  2. Operate the vehicle within the conditions for Running the DTC as specified in the supporting text.

Does the DTC reset?

Go to Step 2

System OK