GM Service Manual Online
For 1990-2009 cars only

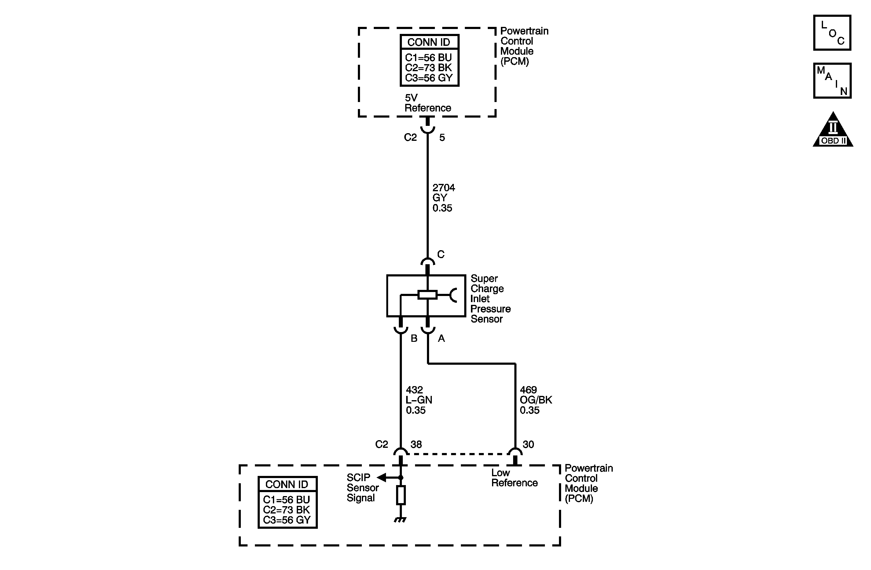
Object Number: 1403225  Size: MF

Circuit Description

The supercharger inlet pressure (SCIP) sensor measures both the atmospheric pressure and the vacuum that exists, under different operating conditions, in the supercharger intake plenum. The plenum volume between the throttle body and the supercharger is where this sensor is located, and for the purpose of this diagnostic, this area is considered to be the intake manifold.

The SCIP sensor has the following types of circuits:

    • A powertrain control module (PCM) supplied and regulated 5-volt reference circuit
    • A PCM supplied ground for the low reference circuit
    • A sensor signal circuit that supplies a voltage input to the PCM

The diaphragm within the SCIP sensor responds to the pressure changes in the intake manifold, and provides a signal voltage to the PCM on the signal circuit, relative to those pressure changes.

The PCM monitors the SCIP sensor signal for voltage that is outside of the normal range of a properly operating sensor. If the PCM detects a SCIP sensor signal voltage that is excessively low, DTC P1183 sets.

DTC Descriptor

This diagnostic procedure supports the following DTC:

DTC P1183 Supercharger Inlet Pressure (SCIP) Sensor Circuit Low Voltage

Conditions for Running the DTC

    • DTCs P0120, P0121, P0220, P0641, P0651, P2135 are not set.
    • The engine is running.
    • The ignition is ON.
        OR
    • The TP Indicated Angle parameter is more than 0 percent, when the engine speed is less than 1100 RPM.
        OR
    • The TP Indicated Angle parameter is more than 10 percent, when the engine speed is more than 1100 RPM.
    • DTC P1183 runs continuously when the above conditions are met.

Conditions for Setting the DTC

The PCM detects that the SCIP sensor signal voltage is less than 0.2 volts for more than 2 seconds.

Action Taken When the DTC Sets

    • The control module illuminates the malfunction indicator lamp (MIL) on the second consecutive ignition cycle that the diagnostic runs and fails.
    • The control module records the operating conditions at the time the diagnostic fails. The first time the diagnostic fails, the control module stores this information in the Failure Records. If the diagnostic reports a failure on the second consecutive ignition cycle, the control module records the operating conditions at the time of the failure. The control module writes the operating conditions to the Freeze Frame and updates the Failure Records.

Conditions for Clearing the MIL/DTC

    • The control module turns OFF the malfunction indicator lamp (MIL) after 3 consecutive ignition cycles that the diagnostic runs and does not fail.
    • A current DTC, Last Test Failed, clears when the diagnostic runs and passes.
    • A history DTC clears after 40 consecutive warm-up cycles, if no failures are reported by this or any other emission related diagnostic.
    • Clear the MIL and the DTC with a scan tool.

Test Description

The numbers below refer to the step numbers on the diagnostic table.

  1. The SCIP sensor 5-volt reference circuit is shared with other sensors. If DTC P0641 is set, this indicates a shorted 5-volt reference circuit or a shorted component, and should be diagnosed first.

Step

Action

Values

Yes

No

Schematic Reference: Engine Controls Schematics

Connector End View Reference: Powertrain Control Module Connector End Views or Engine Controls Connector End Views

1

Did you perform the Diagnostic System Check - Vehicle?

--

Go to Step 2

Go to Diagnostic System Check - Vehicle in Vehicle DTC Information

2

  1. Turn ON the ignition, with the engine OFF.
  2. Observe the DTC Information with the scan tool.

Is DTC P0641 set?

--

Go to DTC P0641

Go to Step  3

3

Observe the SC Inlet Pressure Sensor parameter with a scan tool.

Is the SC Inlet Pressure Sensor parameter less than the specified value?

0.2 V

Go to Step 5

Go to Step 4

4

  1. Observe the Freeze Frame/Failure Records for this DTC.
  2. Turn OFF the ignition for 90 seconds.
  3. Start the engine.
  4. Operate the vehicle within the Conditions for Running the DTC. You may also operate the vehicle within the conditions that you observed from the Freeze Frame/Failure Record.

Did the DTC fail this ignition?

--

Go to Step 5

Go to Testing for Intermittent Conditions and Poor Connections in Wiring Systems

5

Important: The connectors for the following sensors are of the same configuration but are not interchangeable.

  1. Turn OFF the ignition.
  2. Observe the engine controls schematics for the barometric pressure (BARO) sensor and for the supercharger inlet pressure (SCIP) sensor and note the circuit colors.
  3. Inspect the wiring harness of the BARO sensor for the proper connection.
  4. Inspect the wiring harness of the SCIP sensor for the proper connection.

Did you find and correct the condition?

--

Go to Step 14

Go to Step 6

6

Test for an intermittent and for shorted terminals and for a poor connection at the SCIP sensor. Refer to Testing for Intermittent Conditions and Poor Connections and Connector Repairs in Wiring Systems.

Did you find and correct the condition?

--

Go to Step 14

Go to Step 7

7

  1. Turn ON the ignition, with the engine OFF.
  2. Measure the voltage from the 5-volt reference circuit of the SCIP sensor to a good ground with a DMM.

Is the voltage more than the specified value?

4.80 V

Go to Step 8

Go to Step  9

8

  1. Connect a 3-amp fused jumper wire between the 5-volt reference circuit of the SCIP sensor and the signal circuit of the SCIP sensor.
  2. Observe the SC Inlet Pressure Sensor parameter with a scan tool.

Is the SC Inlet Pressure Sensor parameter more than the specified value?

2.4 V

Go to Step 12

Go to Step 10

9

Test the SCIP sensor 5-volt reference circuit between the powertrain control module (PCM) and the SCIP sensor for a high resistance or an open. Refer to Circuit Testing and Wiring Repairs in Wiring Systems.

Did you find and correct the condition?

--

Go to Step 14

Go to Step 11

10

Test the SCIP sensor signal circuit between the PCM and the SCIP sensor for an open or for a short to ground. Refer to Circuit Testing and Wiring Repairs in Wiring Systems.

Did you find and correct the condition?

--

Go to Step 14

Go to Step 11

11

Test for an intermittent and for shorted terminals and for a poor connection at the PCM. Refer to Testing for Intermittent Conditions and Poor Connections and Connector Repairs in Wiring Systems.

Did you find and correct the condition?

--

Go to Step 14

Go to Step 13

12

Replace the SCIP sensor. Refer to Manifold Absolute Pressure Sensor Replacement .

Did you complete the replacement?

--

Go to Step 14

--

13

Replace the PCM. Refer to Control Module References in Computer/Integrating Systems for replacement, setup, and programming.

Did you complete the replacement?

--

Go to Step 14

--

14

  1. Clear the DTCs with a scan tool.
  2. Turn OFF the ignition for 90 seconds.
  3. Start the engine.
  4. Operate the vehicle within the Conditions for Running the DTC. You may also operate the vehicle within the conditions that you observed from the Freeze Frame/Failure Records.

Did the DTC fail this ignition?

--

Go to Step 2

Go to Step 15

15

Observe the Capture Info with a scan tool.

Are there any DTCs that have not been diagnosed?

--

Go to Diagnostic Trouble Code (DTC) List - Vehicle in Vehicle DTC Information

System OK