GM Service Manual Online
For 1990-2009 cars only

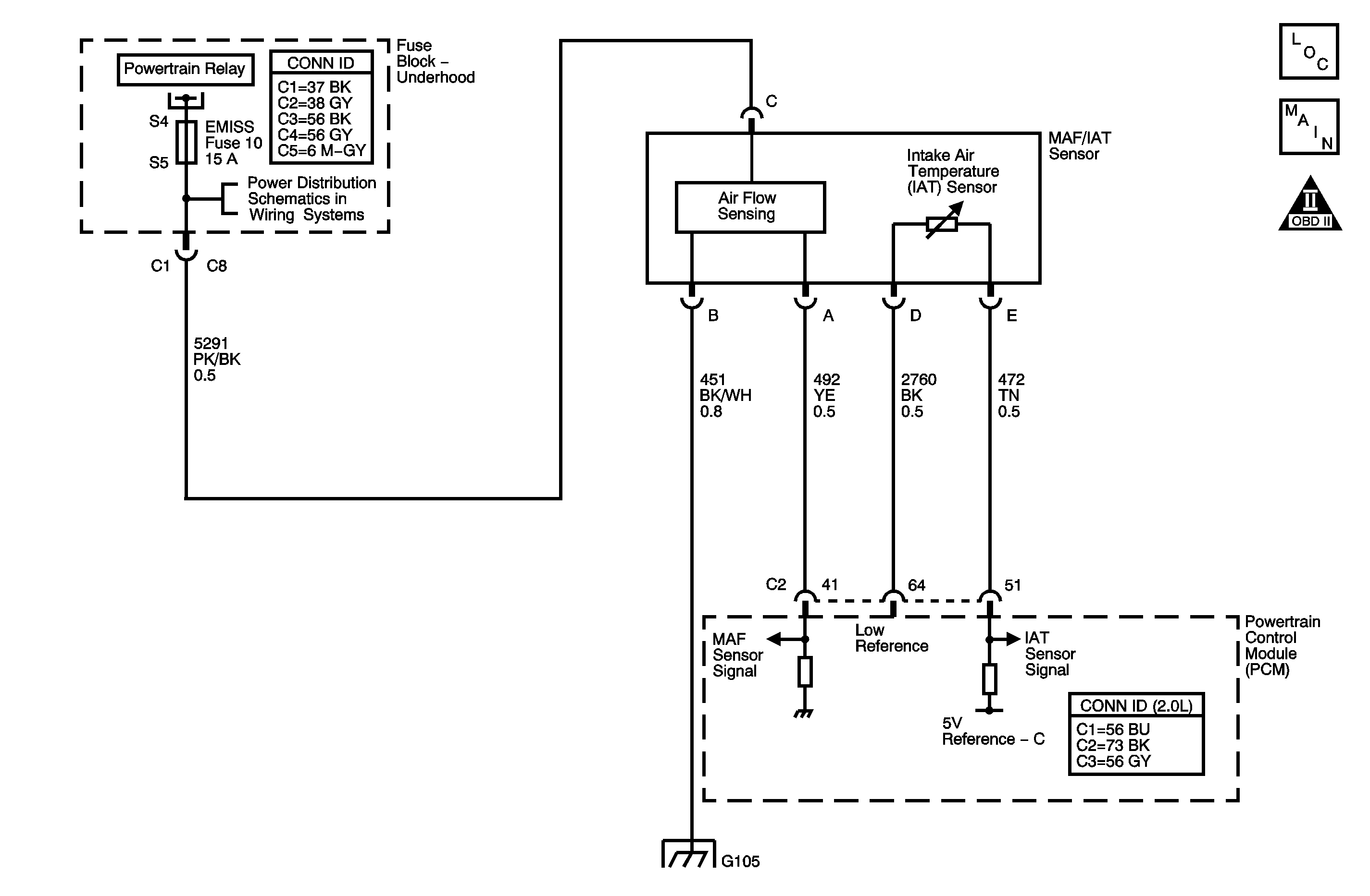
Object Number: 1403226  Size: MF

Circuit Description

The intake air temperature (IAT) sensor 1 is a variable resistor. The IAT sensor 1 has a signal circuit and a low reference circuit. The IAT sensor 1 measures the temperature of the air entering the induction system. The powertrain control module (PCM) supplies 5 volts to the IAT signal circuit and a ground for the IAT low reference circuit. When the IAT sensor is cold, the sensor resistance is high. When the air temperature increases, the sensor resistance decreases. With high sensor resistance, the PCM detects a high voltage on the IAT signal circuit. With lower sensor resistance, the PCM detects a lower voltage on the IAT signal circuit. If the PCM detects an excessively high IAT signal voltage, indicating a low temperature, DTC P0113 sets.

DTC Descriptor

This diagnostic procedure supports the following DTC:

DTC P0113 Intake Air Temperature (IAT) Sensor 1 Circuit High Voltage

Conditions for Running the DTC

    • DTCs P0101, P0102, P0103, P0117, P0118, P0502, and P0503 are not set.
    • The engine run time is more than 10 seconds.
    • The vehicle speed sensor (VSS) indicates that vehicle speed is less than 1.6 km/h (1 mph).
    • The engine coolant temperature (ECT) is more than 50°C (122°F).
    • The mass air flow (MAF) is less than 12 g/s.
    • This DTC runs continuously within the enabling conditions.

Conditions for Setting the DTC

The PCM detects that the IAT sensor 1 parameter is less than -39°C (-38°F) for more than 5 seconds.

Action Taken When the DTC Sets

    • The control module illuminates the malfunction indicator lamp (MIL) on the second consecutive ignition cycle that the diagnostic runs and fails.
    • The control module records the operating conditions at the time the diagnostic fails. The first time the diagnostic fails, the control module stores this information in the Failure Records. If the diagnostic reports a failure on the second consecutive ignition cycle, the control module records the operating conditions at the time of the failure. The control module writes the operating conditions to the Freeze Frame and updates the Failure Records.

Conditions for Clearing the MIL/DTC

    • The control module turns OFF the malfunction indicator lamp (MIL) after 3 consecutive ignition cycles that the diagnostic runs and does not fail.
    • A current DTC, Last Test Failed, clears when the diagnostic runs and passes.
    • A history DTC clears after 40 consecutive warm-up cycles, if no failures are reported by this or any other emission related diagnostic.
    • Clear the MIL and the DTC with a scan tool.

Test Description

The number below refers to the step number on the diagnostic table.

  1. This step tests for the proper operation of the circuit in the low voltage range.

Step

Action

Values

Yes

No

Schematic Reference: Engine Controls Schematics

Connector End View Reference: Powertrain Control Module Connector End Views or Engine Controls Connector End Views

1

Did you perform the Diagnostic System Check - Vehicle?

--

Go to Step 2

Go to Diagnostic System Check - Vehicle in Vehicle DTC Information

2

Observe the IAT sensor 1 parameter with a scan tool.

Is the IAT sensor 1 parameter less than the specified value?

-39°C (-38°F)

Go to Step 4

Go to Step 3

3

  1. Observe the Freeze Frame/Failure Records for this DTC.
  2. Turn OFF the ignition for 90 seconds.
  3. Start the engine.
  4. Operate the vehicle within the Conditions for Running the DTC. You may also operate the vehicle within the conditions that you observed from the Freeze Frame/Failure Records.

Did the DTC fail this ignition?

--

Go to Step 4

Go to Testing for Intermittent Conditions and Poor Connections in Wiring Systems

4

  1. Disconnect the mass air flow (MAF)/intake air temperature (IAT) sensor 1.
  2. Connect a DMM between the signal circuit of the IAT sensor 1 and a good ground. Refer to Circuit Testing in Wiring Systems.

Is the voltage more than the specified value?

5.2 V

Go to Step 5

Go to Step 6

5

Important: The sensor may be damaged if the circuit is shorted to a voltage source.

Test the signal circuit for a short to voltage. Refer to Circuit Testing and Wiring Repairs in Wiring Systems.

Did you find and correct the condition?

--

Go to Step 15

Go to Step 12

6

  1. Connect a 3-amp fused jumper wire between the signal circuit of the IAT sensor 1 and the low reference circuit of the IAT sensor 1. Refer to Using Fused Jumper Wires in Wiring Systems.
  2. Observe the IAT sensor 1 parameter with a scan tool.

Is the IAT sensor 1 parameter more than the specified value?

149°C (300°F)

Go to Step 10

Go to Step 7

7

  1. Connect a 3-amp fused jumper wire between the signal circuit of the IAT sensor 1 and a good ground. Refer to Using Fused Jumper Wires in Wiring Systems.
  2. Observe the IAT sensor 1 parameter with a scan tool.

Is the IAT sensor 1 parameter more than the specified value?

149°C (300°F)

Go to Step 9

Go to Step 8

8

Test the signal circuit of the IAT sensor 1 for an open circuit or high resistance. Refer to Circuit Testing and Wiring Repairs in Wiring Systems.

Did you find and correct the condition?

--

Go to Step 15

Go to Step 12

9

Test the IAT sensor 1 low reference circuit for high resistance or an open. Refer to Circuit Testing and Wiring Repairs in Wiring Systems.

Did you find and correct the condition?

--

Go to Step 15

Go to Step 12

10

Test the IAT sensor 1 signal circuit for a short to any 5-volt reference circuit. Refer to Circuit Testing and Wiring Repairs in Wiring Systems.

Did you find and correct the condition?

--

Go to Step 15

Go to Step 11

11

Important: The sensor may be damaged if the circuit is shorted to a voltage source.

Test for an intermittent and for a poor connection at the IAT sensor 1. Refer to Testing for Intermittent Conditions and Poor Connections and Connector Repairs in Wiring Systems.

Did you find and correct the condition?

--

Go to Step 15

Go to Step 13

12

Test for an intermittent and for a poor connection at the powertrain control module (PCM). Refer to Testing for Intermittent Conditions and Poor Connections and Connector Repairs in Wiring Systems.

Did you find and correct the condition?

--

Go to Step 15

Go to Step 14

13

Replace the mass air flow (MAF)/intake air temperature (IAT) sensor 1. Refer to Mass Airflow Sensor Replacement .

Did you complete the replacement?

--

Go to Step 15

--

14

Replace the PCM. Refer to Control Module References in Computer/Integrating Systems for replacement, setup, and programming.

Did you complete the replacement?

--

Go to Step 15

--

15

  1. Clear the DTCs with a scan tool.
  2. Turn OFF the ignition for 90 seconds.
  3. Start the engine.
  4. Operate the vehicle within the Conditions for Running the DTC. You may also operate the vehicle within the conditions that you observed from the Freeze Frame/Failure Records.

Did the DTC fail this ignition?

--

Go to Step 2

Go to Step 16

16

Observe the Capture Info with a scan tool.

Are there any DTCs that have not been diagnosed?

--

Go to Diagnostic Trouble Code (DTC) List - Vehicle in Vehicle DTC Information

System OK