GM Service Manual Online
For 1990-2009 cars only

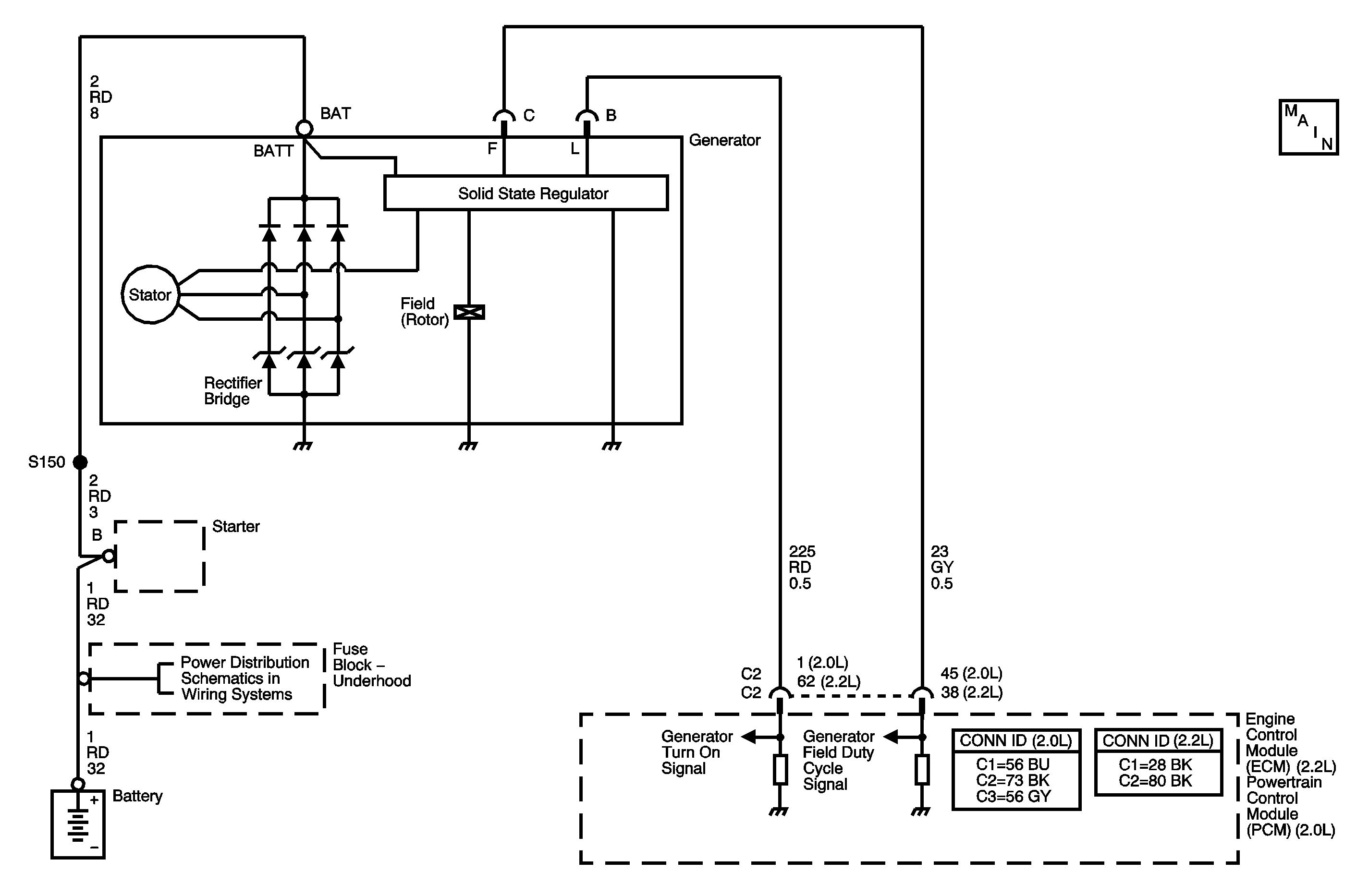
Object Number: 1401405  Size: MF

Circuit Description

The engine control module (ECM)/powertrain control module (PCM) uses the generator turn ON signal circuit to control the load of the generator on the engine. A high side driver in the ECM/PCM applies a voltage to the voltage regulator. This signals the voltage regulator to turn the field circuit ON and OFF. When the ECM/PCM turns ON the high side driver, the voltage regulator turns ON the field circuit. When the ECM/PCM turns OFF the high side driver, the voltage regulator turns OFF the field circuit.

The ECM/PCM monitors the state of the generator turn ON signal circuit. With the engine running, the ECM/PCM should detect a high generator turn ON signal circuit, or when the charging system malfunctions. If the ECM/PCM detects a low generator turn ON signal circuit DTC P0621 will set. When the DTC sets, the ECM/PCM will send a class 2 serial data message to the instrument panel cluster (IPC) to illuminate the charge indicator.

DTC Descriptor

This diagnostic procedure supports the following DTC:

DTC P0621 Generator L-Teminal Circuit

Conditions for Running the DTC

    • No generator, crankshaft position (CKP) sensor, or camshaft position (CMP) sensor DTCs are set.
    • The engine is running.

Conditions for Setting the DTC

The ECM detects a low signal voltage on the generator turn on signal circuit for at least 5 seconds.

Action Taken When the DTC Sets

    • The ECM/PCM sends a class 2 message to the IPC to illuminate the charge indicator.
    • The ECM/PCM will not illuminate the malfunction indicator lamp (MIL).
    • The ECM/PCM will store the conditions present when the DTC set as Failure Records data only.

Conditions for Clearing the MIL/DTC

    • The history DTC will clear after 40 consecutive warm-up cycles have occurred without a malfunction.
    • The DTC can be cleared by using the scan tool Clear DTC Information function.

Step

Action

Values

Yes

No

Connector End View Reference: Engine Electrical Connector End Views , Engine Control Module Connector End Views in Engine Controls - 2.2L (L61), or Powertrain Control Module Connector End Views in Engine Controls - 2.0 (LSJ)

1

Did you perform the Diagnostic System Check - Vehicle?

--

Go to Step 2

Go to Diagnostic System Check - Vehicle in Vehicle DTC Information

2

  1. Install a scan tool.
  2. Operate the vehicle within the Conditions for Running the DTC as specified in the supporting text.
  3. Using the scan tool, observe the specific DTC Information for DTC P0621 until the test runs.

Does the scan tool indicate that DTC P0621 has passed this ignition cycle?

--

Go to Testing for Intermittent Conditions and Poor Connections in Wiring Systems

Go to Step 3

3

  1. Start the engine.
  2. With a scan tool, while observing the Ignition 1 parameter in the engine controls data list, command the Generator L-Terminal ON and OFF.

Does the scan tool indicate a change in voltage each time the Generator L-Terminal is commanded ON and OFF?

--

Go to Step 6

Go to Step 4

4

  1. Turn OFF the ignition.
  2. Disconnect the generator harness connector.
  3. Start the engine.
  4. Measure the voltage between the generator turn ON signal circuit of the generator harness connector and a good ground.

Is the voltage within the specified range?

4.5-5.5 V

Go to Step 7

Go to Step 5

5

Test the generator turn ON signal circuit for a short to ground or open. Refer to Circuit Testing and Wiring Repairs in Wiring Systems.

Did you find and correct the condition?

--

Go to Step 10

Go to Step 8

6

Test the generator battery voltage output circuit for a high resistance or open. Refer to Circuit Testing and Wiring Repairs in Wiring Systems.

Did you find and correct the condition?

--

Go to Step 10

Go to Charging System Test

7

Inspect for poor connections at the harness connector of the generator. Refer to Connector Repairs in Wiring Systems.

Did you find and correct the condition?

--

Go to Step 10

Go to Charging System Test

8

Inspect for poor connections at the harness connector of the engine control module (ECM)/powertrain control module (PCM). Refer to Connector Repairs in Wiring Systems.

Did you find and correct the condition?

--

Go to Step 10

Go to Step 9

9

Important: The replacement ECM/PCM must be programmed.

Replace the ECM/PCM. Refer to Control Module References in Computer/Integrating Systems for replacement, setup, and programming.

Did you complete the replacement?

--

Go to Step 10

--

10

  1. Review and record the scan tool Failure Records data.
  2. Use the scan tool in order to clear the DTC.
  3. Operate the vehicle within the Conditions for Running DTC P0621 as specified in the supporting text.
  4. Using the scan tool, observe the Specific DTC Information for DTC P0621 until the test runs.

Does the scan tool indicate that DTC P0621 failed?

--

Go to Step 3

System OK