GM Service Manual Online
For 1990-2009 cars only

SMU for 2001 and 2002 L-Series (L61) Engine Service Manuals Regarding Cruise Control Diagnostics

Subject:Service Manual Update for 2001 and 2002 L-Series (L61) Engine Service Manuals Regarding Cruise Control Diagnostics

Models:1991 - 1999 Saturn S-Series equipped with anti-lock brakes (RPO JL9/JM4)



Purpose

The purpose of this bulletin is to update all 2001 and 2002 L-Series (L61) Engine Service Manuals at your location.

Please obtain all 2001 and 2002 L-Series (L61) Engine Service Manuals and make the necessary updates to each manual as indicated below:

  1. Using marker or pen, cross out the following pages from the service manuals:
  2. • In the 2001 (L61) Engine Service Manual, cross out page 779.
    • In the 2002 (L61) Engine Service Manual, cross out page 784 and 791.
  3. On the pages crossed out in step 1, write the following: "Refer to Technical Information Bulletin 01-T-55"
  4. Make photocopies of pages 2 - 4 of this bulletin.
  5. Insert a photocopy of pages 2 - 4 into each service manual:
  6. • In the 2001 (L61) Engine Service Manual, insert photocopy of page 2 between pages 778 and 779.
    • In the 2002 (L61) Engine Service Manual, insert photocopy of page 3 between pages 790 and 791
    • In the 2002 (L61) Engine Service Manual, insert photocopy of page 4 between pages 784 and 785.

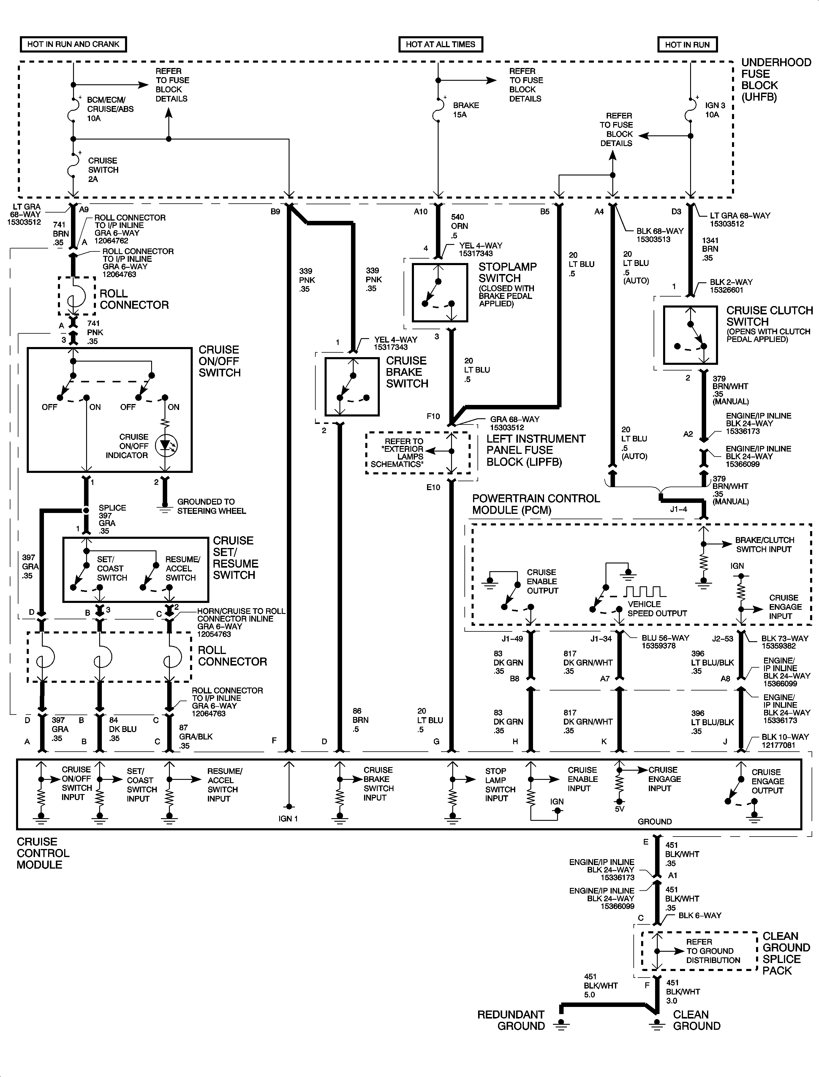
Service Manual update for page 779 of the 2001 L-Series (L61) Engine Service Manual. Refer to Technical Information Bulletin 01-T-55. October 2001.


Object Number: 1402543  Size: LF

Service Manual update for page 791 of the 2002 L-Series (L61) Engine Service Manual. Refer to Technical Information Bulletin 01-T-55. October 2001.


Object Number: 1402539  Size: LF

Service Manual update for page 784 of the 2002 L-Series (L61) Engine Service Manual. Refer to Technical Information Bulletin 01-T-55. October 2001.


Object Number: 895961  Size: FP