GM Service Manual Online
For 1990-2009 cars only

DTC P0751 L61


Object Number: 890299  Size: MF

Circuit Description

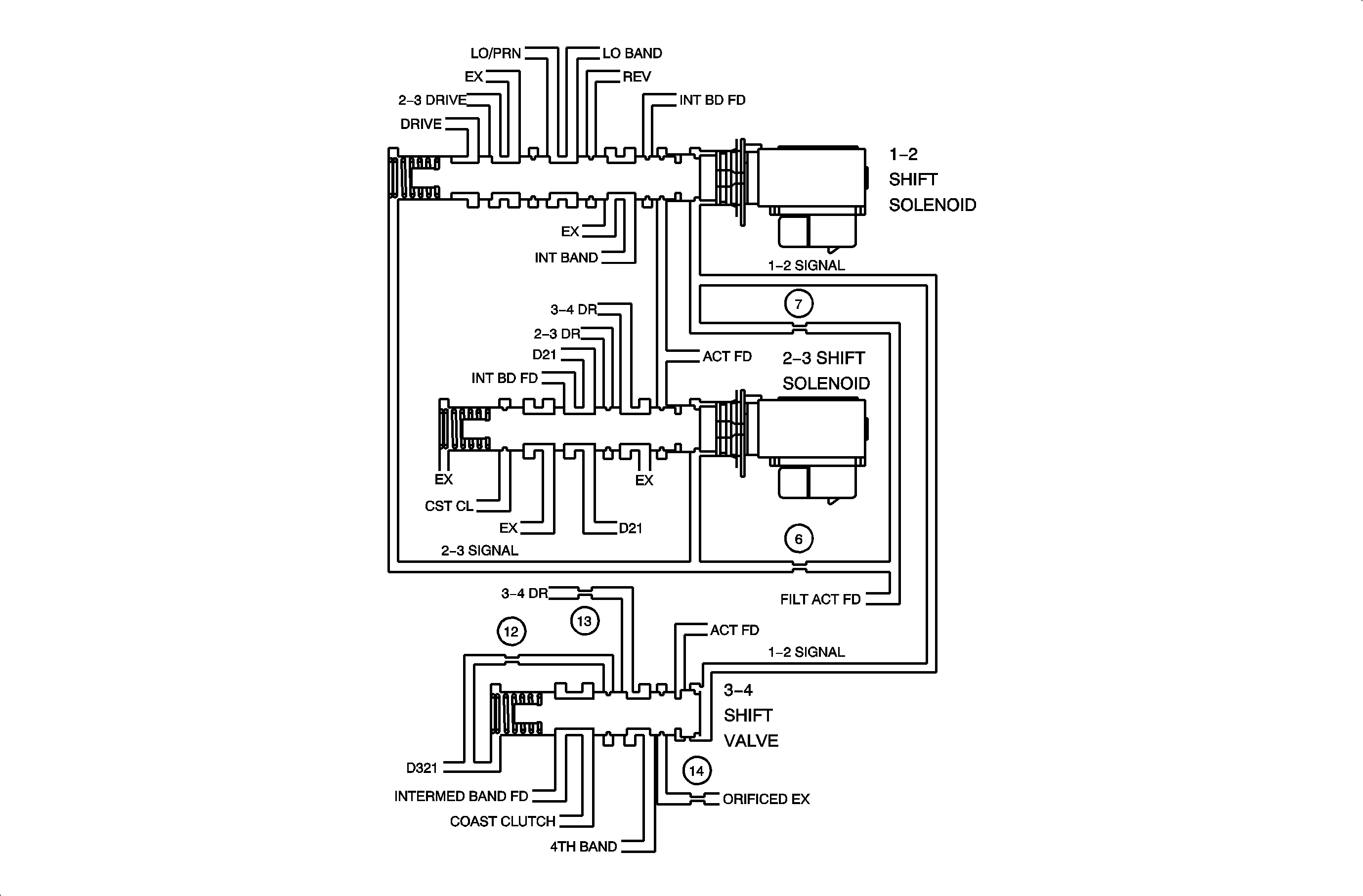
The 1-2 shift solenoid valve (1-2 SS Valve) is a normally open exhaust valve that in conjunction with the 2-3 shift solenoid valve (2-3 SS Valve), allows four different shifting combinations. The 1-2 SS Valve is attached to the control valve body, within the transaxle. The PCM monitors the actual gear ratio and compares the actual gear ratio with the commanded gear ratio. This diagnostic will detect the following conditions: A stuck Off 1-2 SS Valve, or a stuck Off 1-2 Shift Valve. These conditions will cause the actual gear ratio to be different from the commanded; 2nd gear ratio in 1st and 3rd gear ratio in 4th and thus set DTC P0751.

Conditions for Setting the DTC

DTC P0751 will set if two occurances of either of the following cases occur:

Or: Commanded Gear is 1st and Gear Ratio is between 1.54:1 and 1.71:1 for 3.25 seconds

Commanded Gear is 4th and Gear Ratio is between 0.91:1 and 1.07:1 for 4 seconds when:

    • Engine is running
    • Ignition 1 is between 8 and 18 volts
    • TP Angle is greater than 8%
    • Transmission ISS is between 150 and 6000 rpm
    • Transmission OSS is greater than 150 RPM.
    • Transmission Range is not Park, Reverse, or Neutral
    • Trans. Fluid Temp. is between 20 and 130°C (68 and 266°F)
    • Engine Torque is between:
       - MY 2002: 27 and 407 Nm (20 and 300 ft-lbs)
       - MY 2003: 27 and 237 Nm (20 and 175 ft-lbs)
    • No TP Angle DTCs have set
    • Time since the last gear change is greater than 0.3 seconds
    • DTC P0502, P0503, P0716, P0717, P0753, P0758
    • MY 2002: DTC P1810 has not set
    • MY 2003: DTC P0742 and 1860 have not set

DTC P0751 diagnostic runs continuously.

DTC P0751 is a type B DTC.

Diagnostic Aids

    • 1-2 shift solenoid valve - stuck Off.
    • 1-2 shift valve - solenoid is leaking - stuck Off.

DTC P0751


Object Number: 898676  Size: FP

DTC P0751 L81


Object Number: 890299  Size: MF

Circuit Description

The 1-2 shift solenoid valve (1-2 SS Valve) is a normally open exhaust valve that in conjunction with the 2-3 shift solenoid valve (2-3 SS Valve), allows four different shifting combinations. The 1-2 SS Valve is attached to the control valve body, within the transaxle. The TCM monitors the actual gear ratio and compares the actual gear ratio with the commanded gear ratio. This diagnostic will detect the following conditions: A stuck Off 1-2 SS Valve, or a stuck Off 1-2 Shift Valve. These conditions will cause the actual gear ratio to be different from the commanded; 2nd gear ratio in 1st and 3rd gear ratio in 4th and thus set DTC P0751.

Conditions for Setting the DTC

DTC P0751 will set if two occurances of either of the following cases occur:

Or: Current Gear is 1st and Gear Ratio is between 1.54:1 and 1.71:1 for 2 seconds

Current Gear is 4th and Gear Ratio is between 0.91:1 and 1.07:1 for 5 seconds when:

    • TP Angle is greater than 8%
    • MY 2002: Transmission Range is not Park, Reverse, or Neutral
    • Trans. Fluid Temp. is between 20 and 130°C (68 and 266°F)
    • Engine Torque is between:
       - MY 2002: 35 and 300 Nm (26 and 221 ft-lbs)
       - MY 2003: 30 and 250 Nm (22 and 184 ft-lbs)
    • Engine Speed is between
       - MY 2002: 200 and 7500 rpm for 5 seconds
       - MY 2003: 500 and 6500 rpm for 5 seconds
    • Vehicle Speed is greater than 8 km/h (5 mph)
    • MY 2002: Ignition 1 is between 8 and 18 volts
    • No TP Angle DTCs have set
    • DTC P0502, P0503, P0716, P0717, P1842, P1843, P1845, and P1847 have not set
    • MY 2002: DTC P1810 has not set

DTC P0751 diagnostic runs continuously.

DTC P0751 is a type B DTC.

Diagnostic Aids

    • 1-2 shift solenoid valve - stuck Off.
    • 1-2 shift valve - solenoid is leaking - stuck Off.

DTC P0751


Object Number: 898682  Size: FP