GM Service Manual Online
For 1990-2009 cars only

Object Number: 899106  Size: MF

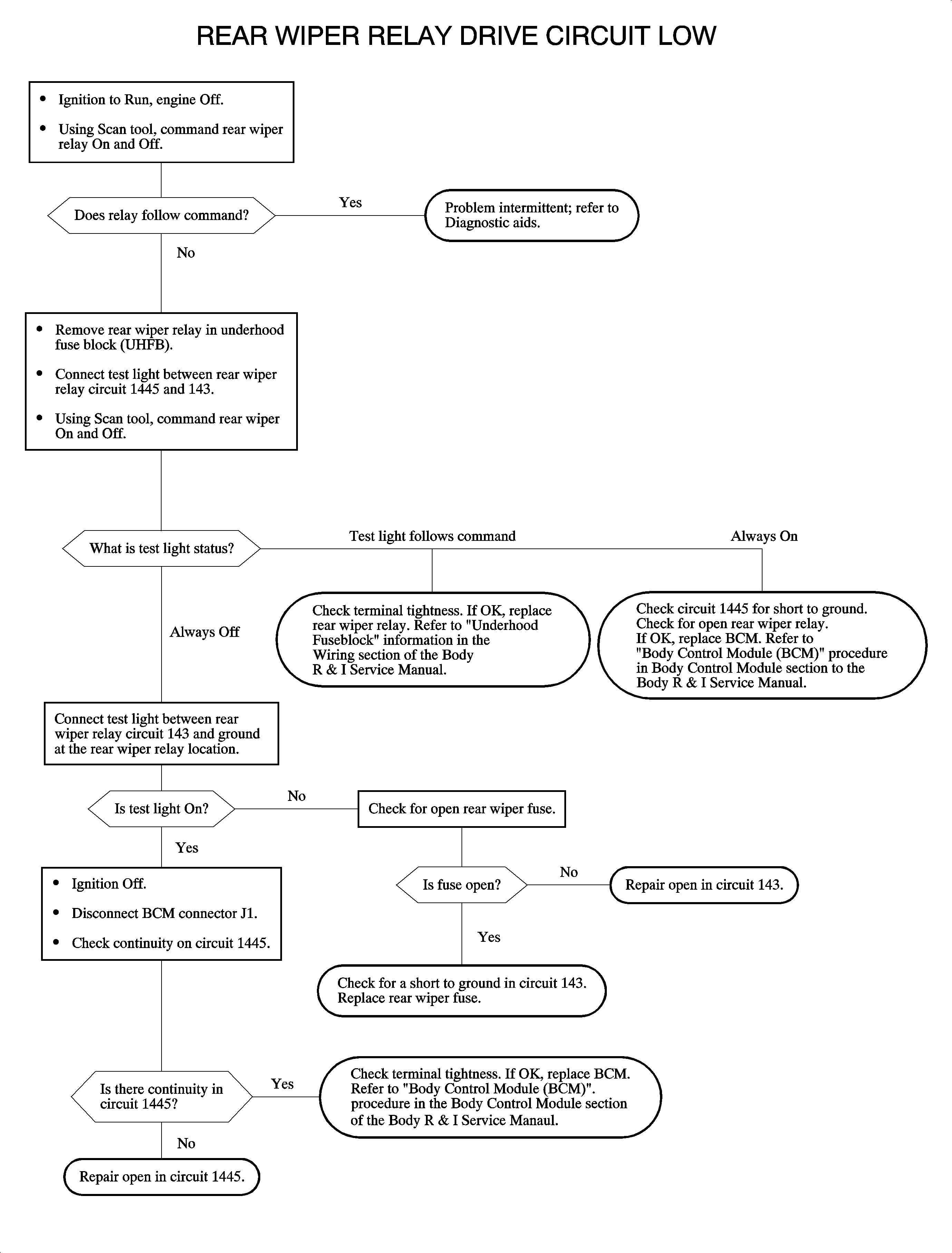
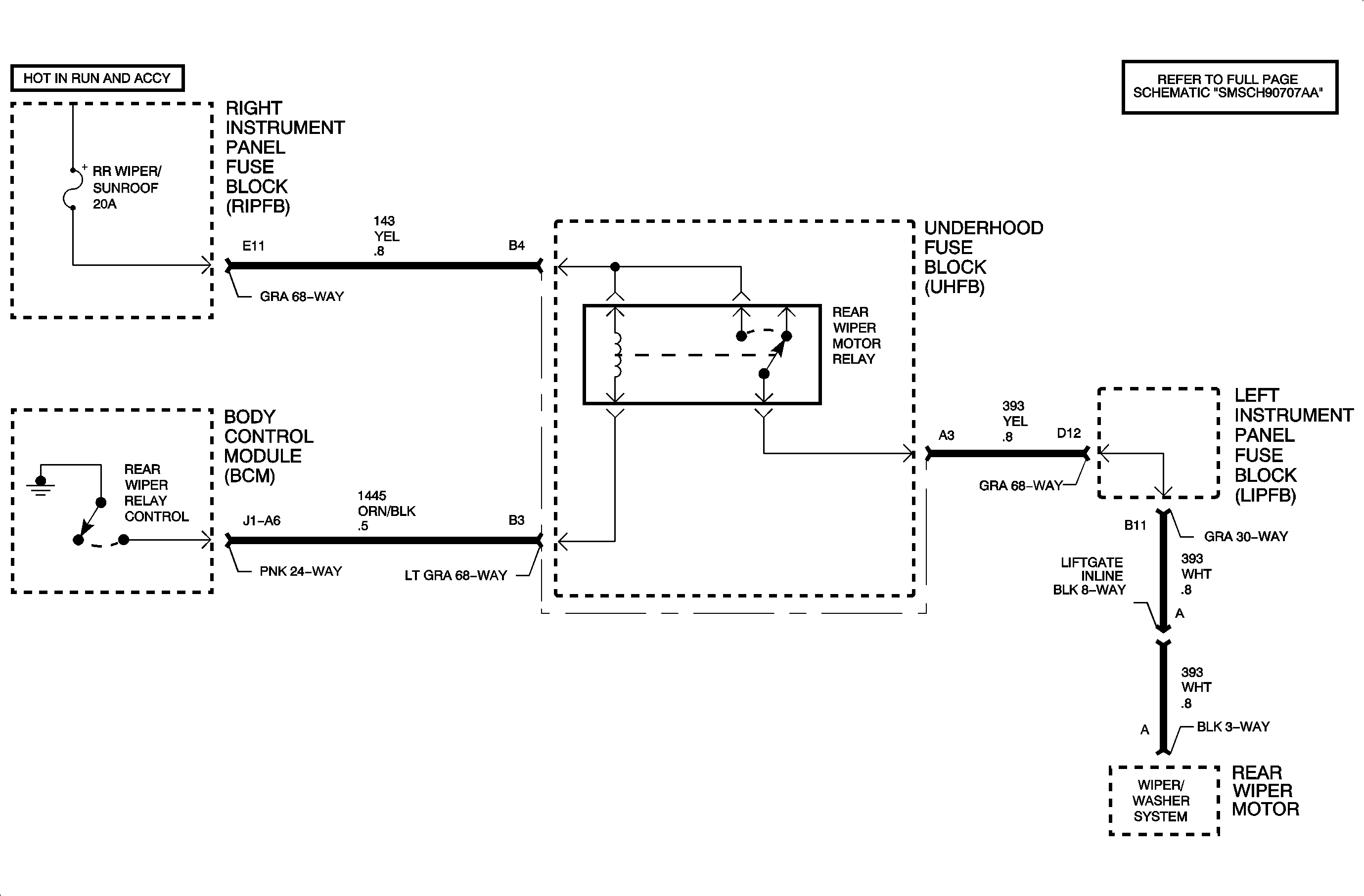
Circuit Description

When operation of the rear wiper is selected, battery voltage from the rear wiper switch is applied to the rear wiper input of the body control module (BCM) circuit 94. The BCM responds by switching circuit 1445 to ground. This action energizes the rear wiper relay, providing power to the rear wiper motor.

Conditions for Setting the DTC

    • Ignition is in RUN or ACC position
    • Circuit 1445 is shorted to ground or open
    • Output is off
    • Service (wrench) light will illuminate

Diagnostic Aids

    • Inspect wiring harness for damage. Check for broken or chaffed insulation.
    • If fault is suspected to be intermittent, wiggling harness wiring may help in locating fault.
    • No intermittent wipers
    • Check for poor connection at the BCM. Inspect harness connections for backed out terminals, improper terminal mating, broken connectors locks, improperly formed or damaged terminals and poor terminal-to-wire connection (terminal crimped over wire insulation not conductors).
    • If circuit 1445 is open, no rear wipers.
    • If circuit 1445 shorted to ground, rear wipers are always on.

Object Number: 898953  Size: FP