GM Service Manual Online
For 1990-2009 cars only
Makes
🢒
Saturn
🢒
2003
🢒
L200/LW200
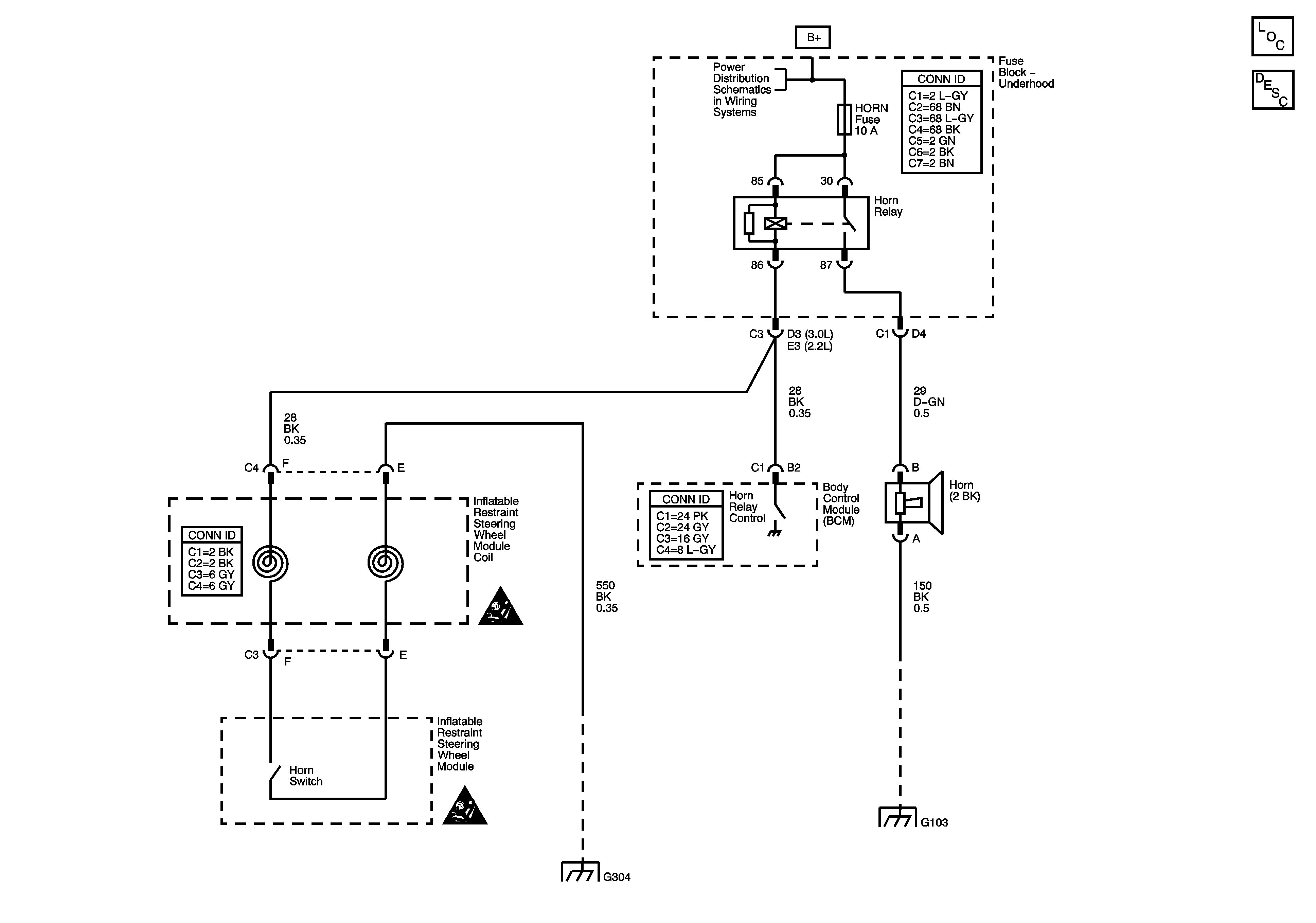
🢒 Horn Schematics
Horn Schematics
Master Electrical Component List
Horns System Description and Operation
Fuse Block-Underhood Bus
SIR Caution for Zoning
SIR Caution for Zoning
G300, G304
G105, G103, G113 and G107