GM Service Manual Online
For 1990-2009 cars only

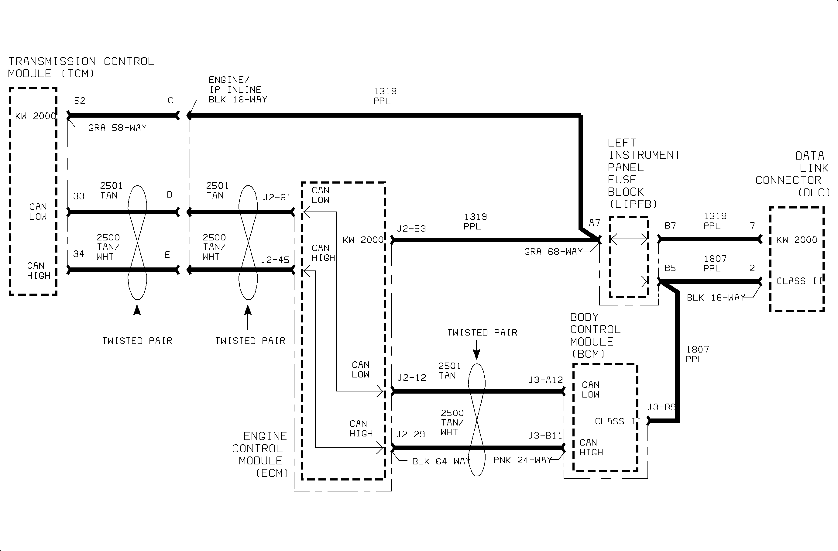
Object Number: 886366  Size: MF

Circuit Description

The engine control module (ECM), transaxle control module (TCM) and body control module (BCM) communicate normal mode messages over the controller area network (CAN) link CKTs 2500 and 2501. Each controller on the CAN link uses a variable pulse width modulated square wave consisting of logic "0s" and logic "1s". A logic 0 is denoted as CKT 2501 at 1.5 volts with CKT 2500 at 3.5 volts resulting in a difference of 2 volts across the circuits. A logic "0" is denoted as both CKTs 2500 and 2501 at 2.5 volts resulting in a difference of 0 volts across the circuits.

State of health messages are sent from each CAN controller on the link when the ignition is turned On as well as during normal vehicle operation. These messages allow the BCM, ECM and TCM to know that each controller on the link is functioning correctly. The ECM monitors the CAN link for low and high voltage faults. All controllers on the CAN link monitor each others messages and can set a DTC if information is not received. U2104 will set if a specific controller has to reset its CAN bus counter a certain number of times due to a controller not communicating.

Conditions for Setting the DTC

DTC U2104 will set if any of the modules tied to the CAN link (BCM, ECM or TCM) does not receive messages from another control module on the CAN link when:

    • The condition exists for longer than 2 seconds for TCM, 3 seconds for BCM and 25 seconds for ECM
    • The ignition is On for BCM and TCM, engine is running for ECM.

DTC U2104 diagnostic runs continuously with ignition On (BCM, TCM) or engine running (ECM). The ECM will PASS the diagnostic in 2 seconds with the engine running if the fault is no longer present.

DTC U2104 is a type A DTC for ECM and TCM.

DTC U2104 is a type C DTC for BCM.

Diagnostic Aids

DTC U2104 may set along with U2105, U2106 or U2107 if a specific controller is not communicating over the CAN link.

The TCM will command maximum line pressure to the transaxle if this DTC is active and the ECM is the not communicating to the TCM.

Perform the Vehicle On-board Diagnostic System Check.


Object Number: 887413  Size: FP