GM Service Manual Online
For 1990-2009 cars only

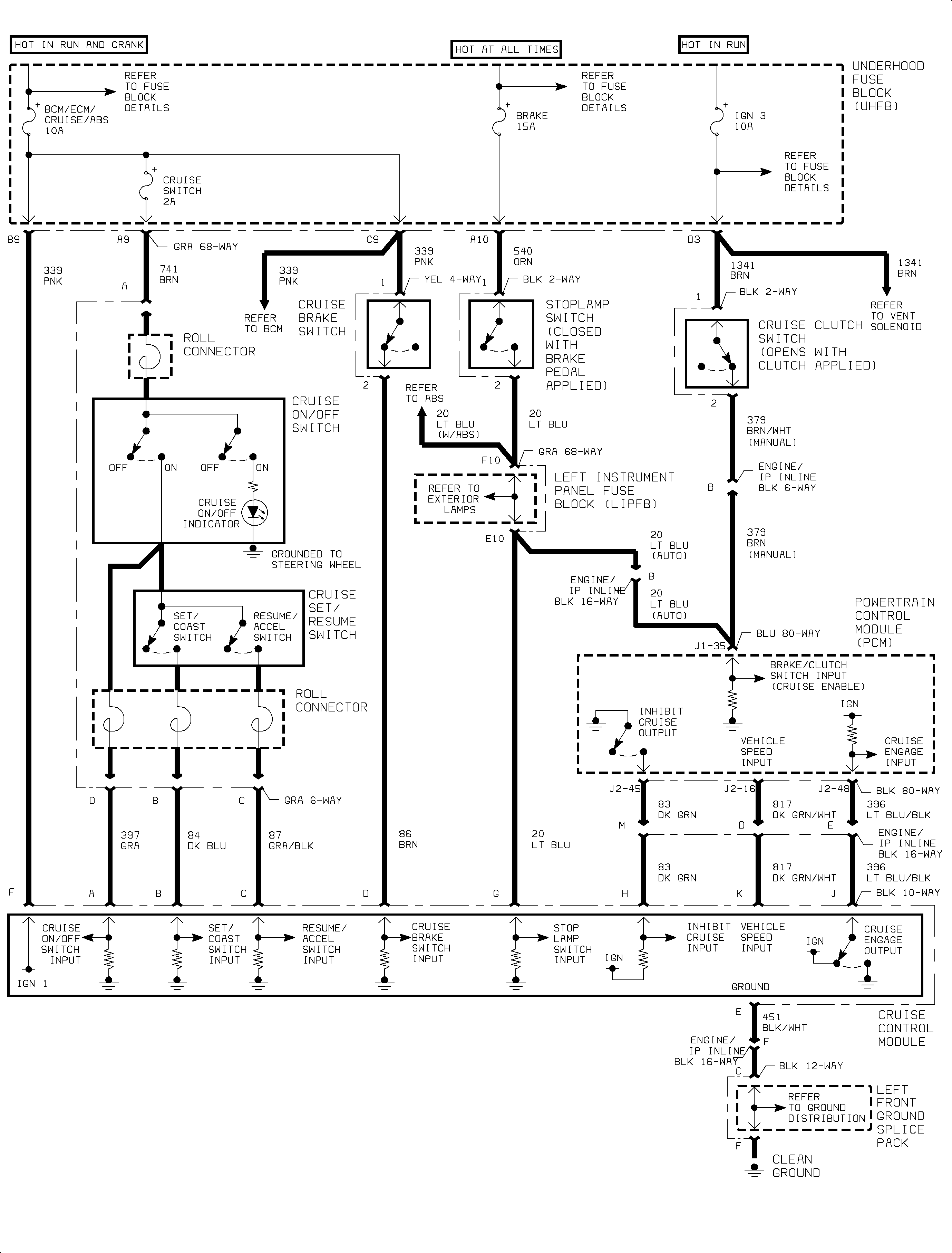
Cruise Control Schematics L61

L61


Object Number: 886574  Size: FP

Cruise Control Schematics L81

Figure 1:

L81 - 1 of 2


Object Number: 889549  Size: FS
Figure 2:

L81 - 2 of 2


Object Number: 888950  Size: FP